no injector pulse

1986 CHEVROLET S-10
111,482 MILES • 2.5L • 4 CYL • 2WD • AUTOMATIC
Avatar
TOOTJAM
  • MEMBER
  • 1 POST
how to connect a jumper wire from battery to ECM ground?
Jul 9, 2020 at 12:37 AM
Advertisement
Avatar
ASEMASTER6371
  • CERTIFIED EXPERT
  • 52,796 POSTS
Good morning,

What are you attempting to do?

Did you use a noid light on the injector to confirm no pulse?

Does the engine run if you spray some starter fluid in the air filter?

https://www.2carpros.com/articles/car-cranks-but-wont-start

The ECM has its own ground. It does not need one from the battery. There is nowhere to mount a ground wire from the battery to the ECM.

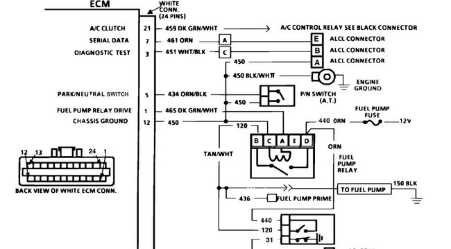
I attached a pin-out of the ECM for you to view. Let me know if you want to do some wiring checks for the injectors.

https://www.2carpros.com/articles/how-to-check-wiring

Roy
Jul 9, 2020 at 4:16 AM