no spark

1989 FORD F-250
100,000 MILES • 7.4L • V8 • 4WD • MANUAL
Avatar
RELICREPAIR
  • MEMBER
  • 4 POSTS
unit quit running and will not attempt at all. Checked it out according to troubleshoot my vehicle.com Have power coming into and out of coil but ignition module will not pulse the ground. Checked power, ground, etc. seem to have it all except module will not pulse the coil. The pip is sending out a pulse signal (ends up at the top terminal on the ignition module). I replaced the ignition module, the pip. Found out that if I unplug the computer that I do get spark. Installed new computer but acts the same.
Sep 15, 2017 at 9:51 AM
Advertisement
Avatar
JDL
  • CERTIFIED EXPERT
  • 16,098 POSTS
I am not sure what is going on? On some vehicles for initial timing, you take the spout connector loose, no advance from computer. The spout circuit should have a pulse engine cranking. If you have a digital multi-meter that has a tach--duty cycle--dwell setting, hopefully one of those will react to DC pulse. If no pulse have to check wiring circuit and wiring connectors. Do an ohms test on pip and spout wiring circuit, take the wires loose at both ends to do ohms test, If no continuity, the wire circuit or connector is faulty.
Sep 15, 2017 at 11:29 AM
Avatar
JDL
  • CERTIFIED EXPERT
  • 16,098 POSTS
Just add, I looked at information for gas engine, 7.5L engine.
Sep 15, 2017 at 11:29 AM
Advertisement
Avatar
RELICREPAIR
  • MEMBER
  • 4 POSTS
Which connector is the spout. I know which wire is spout at the ignition module. I could use a wiring diagram if you can get one. Will an led test light work to check spout?
Sep 15, 2017 at 2:40 PM
Avatar
RELICREPAIR
  • MEMBER
  • 4 POSTS
So really this ignition system can run on its own. Only needs computer for advance. Confusing how computer seems to be stopping the spark.
Sep 15, 2017 at 3:08 PM
Avatar
STRAILER
  • CERTIFIED EXPERT
  • 53,855 POSTS
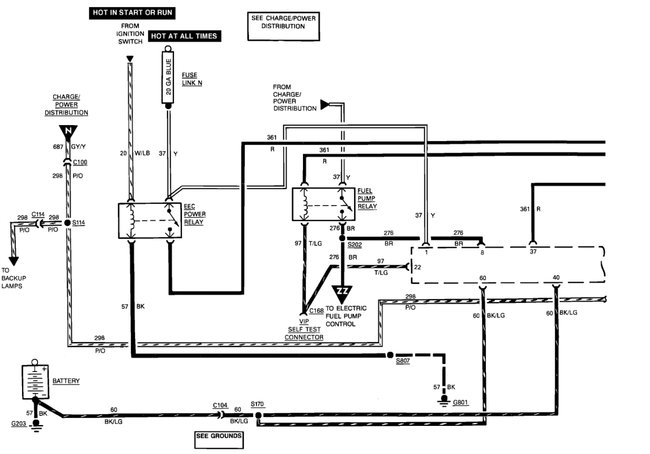
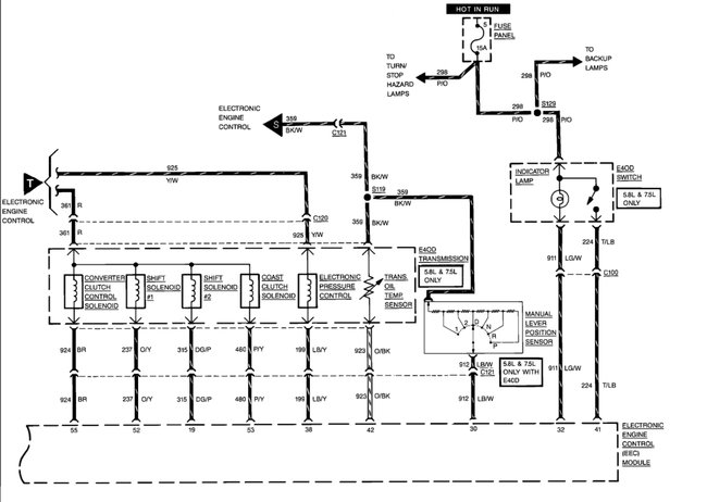
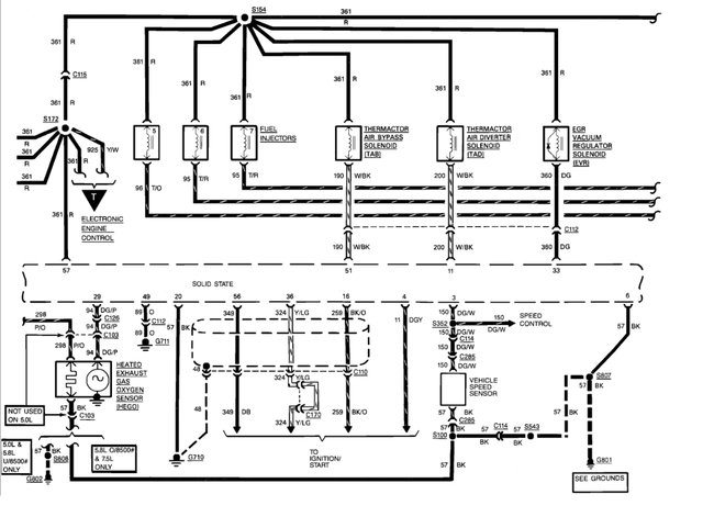
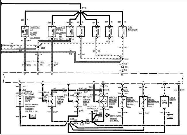
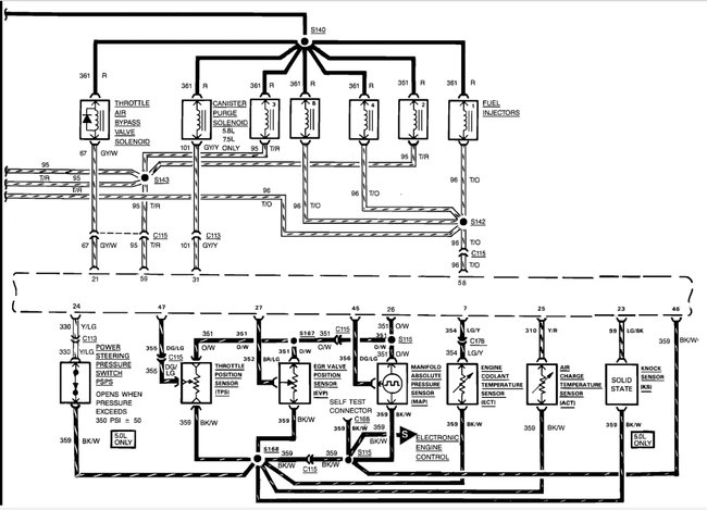
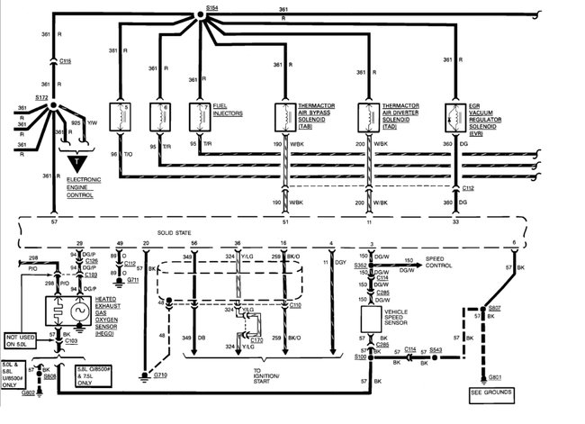
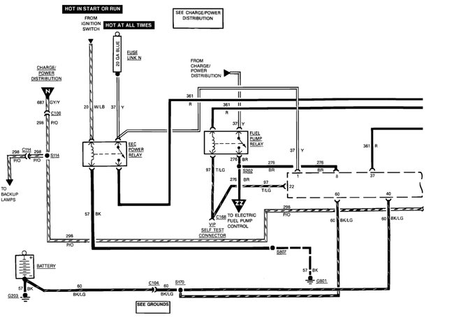
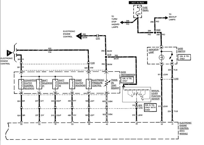
It does sounds like you have a wire that is grounded here is a guide and some wiring diagrams so you can do some testing.

https://www.2carpros.com/articles/how-to-check-wiring

Please let us know what happens and upload pictures or videos of the problem.

Cheers, Ken
Sep 17, 2017 at 12:14 PM
Avatar
RELICREPAIR
  • MEMBER
  • 4 POSTS
Did some checking while waiting for a diagram. Found a burnt fusable link by starter relay. Touched it back together with key on and it gets hot. Did tracing and came down to the ecc relay if unplugged while turning key on the fuseable link doesn't get hot. Thats as far as I got and need time to get back at it and look at the diagram you sent me. Thank you
Sep 18, 2017 at 8:42 AM
Avatar
STRAILER
  • CERTIFIED EXPERT
  • 53,855 POSTS
No problem, please let us know what happens :)
Sep 18, 2017 at 11:17 AM