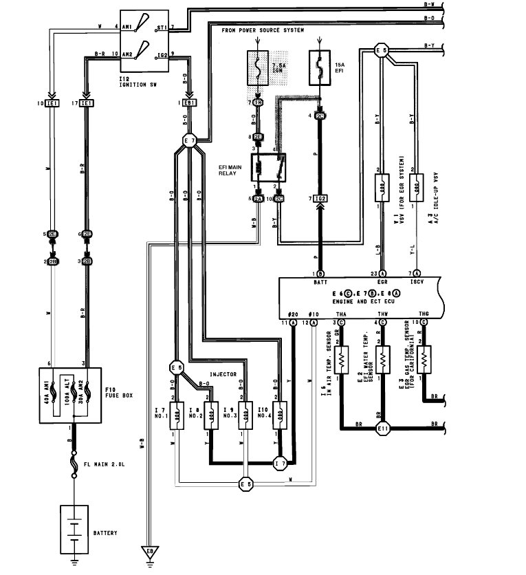
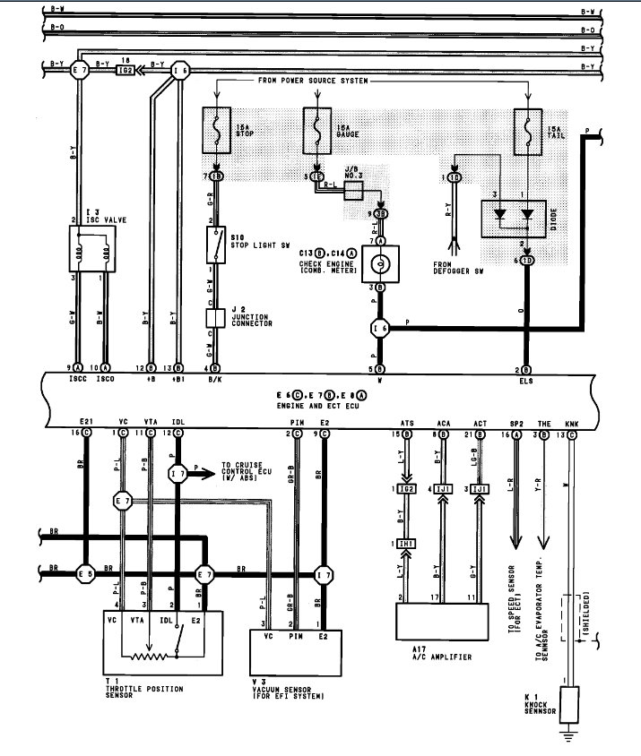
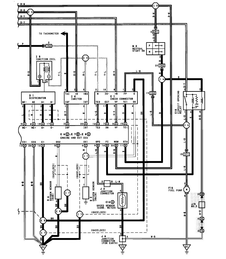
I have the car listed above GT that has had a pretty rough life. I’ve been building it back up for about 6 years now and I’ve finally hit a roadblock. Before I got this car Pack Rats had their way with it and while mostly everything, they destroyed was pretty straight forward they ate the O2 Sensor connector completely off. so now I have no idea where the wires need to come from, and I haven’t found anything online about it either. If anyone has the car listed above with 5S-FE engine in it, please answer with a video tracing your upstream o2 sensor wire back as far as you can go. I want this car to be street legal and need this to pass emissions.
Jul 10, 2022 at 1:18 PM


