P0445 code after clearing p0441 code by changing the purge valve

2008 HYUNDAI ELANTRA
210,000 MILES • 2.0L • 4 CYL • 2WD • AUTOMATIC
Avatar
MREED21
  • MEMBER
  • 3 POSTS
I just change my purge valve. And a couple weeks later light came back on with p0445 is it possible that the bottom hose on the purge valve has been damaged during the valve change? I had a lot of trouble getting the clamp to loosen. Also there is a PCV hose that leads to the top of engine under the valve cover runs across the top this looks like it's damaged, but i'm not sure what its actually called. I do not work on cars but have no choice since i had an accident in 2019 and put my front end back together with no experience. Winging it with help from others occasionally.
Dec 4, 2020 at 5:37 PM
Advertisement
Avatar
DANNY L
  • CERTIFIED EXPERT
  • 5,648 POSTS
Hello, I'm Danny.

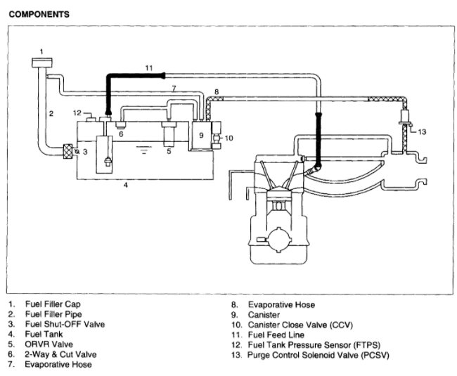
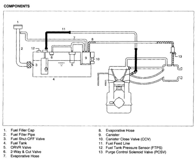
I've attached picture diagnostic steps your your car below relating to your code P0445. Get back to us is with what you find. Hope this helps and thanks for using 2CarPros.
Dec 4, 2020 at 7:02 PM
Avatar
MREED21
  • MEMBER
  • 3 POSTS
So i actually have a gash in the hose attached to the bottom of my purge valve. As well as an oil leak right above that area. Could you tell me what that hose is called. Also, i have a hose the runs across the top of the engine from the valve cover to the throttle body this too needs replacing, but i don't know what it's called either.
Dec 8, 2020 at 7:10 AM
Advertisement
Avatar
DANNY L
  • CERTIFIED EXPERT
  • 5,648 POSTS
Hello again.

If you can use your cell phone to upload images of the hoses you are speaking of and upload here. That can help us identify them better. I've attached a picture diagram of the EVAP system hoses and posted below. If you can match the hoses from the diagram that can help us as well. Get back to us and we'll go from there. Hope this helps and thanks again for using 2CarPros.

Danny-
Dec 8, 2020 at 8:48 PM
Avatar
MREED21
  • MEMBER
  • 3 POSTS
So the tube that is attached to the bottom of number 13. Is this just a PVC hose? Local auto parts stores don't seem to carry this. And the other hose is not on this diagram but o believe its the crankcase breather hose.
Dec 9, 2020 at 10:52 PM
Avatar
DANNY L
  • CERTIFIED EXPERT
  • 5,648 POSTS
Hello again.

Yes, the bottom #13 lower hose is a plastic PVC hose for pressure and emissions. I will find out if you can buy the line in bulk and cut to fit as opposed to buying a preformed line from the dealership. Can you take a picture of the crankcase breather hose you are speaking of ? Take a picture of this and upload here so we can be on the same page. Get back to us and we'll go from there. Hope this helps and thanks again for using 2CarPros.
Dec 10, 2020 at 11:49 PM