Parasitic battery drain

2008 HONDA ODYSSEY
205,000 MILES • 3.5L • 2WD • AUTOMATIC
Avatar
DD2008VAN
  • MEMBER
  • 2 POSTS
Hi, I have had a persistent parasitic drain on the my van listed above (2008 Odyssey 5DR EX-L RES), draining the battery within a day or two. I have narrowed the issue down to which circuit it's on, when I pull the #4 Small Lights 15A fuse from the under hood fuse box, the draw drops to something reasonable around 35mA. So I believe the issue is somewhere on that circuit. But I don't have the applicable wiring diagram(s) and haven't been able to find them online. Also I can't seem to find the location of the associated Tail Light Relay that seems to be referenced frequently online. If you have access to the diagrams , location of the Relay that this fuse protects and/or pointers in locating the source of the draw, I would be quite grateful. Thank you!
Dec 29, 2020 at 8:07 PM
Advertisement
Avatar
STEVE W.
  • CERTIFIED EXPERT
  • 15,113 POSTS
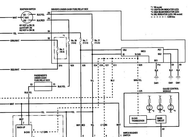
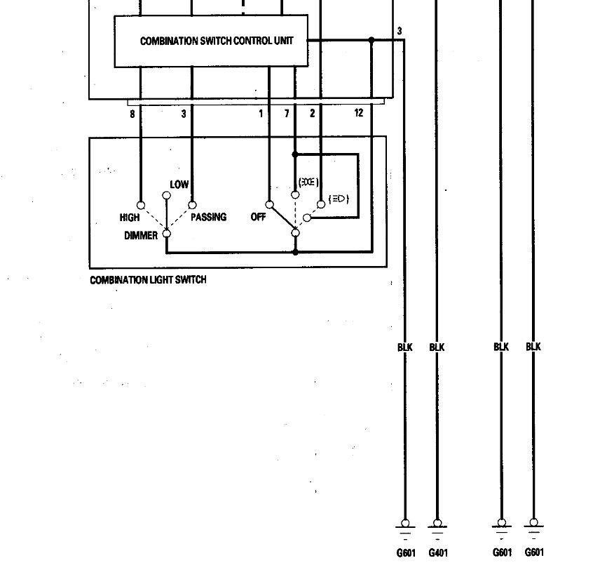
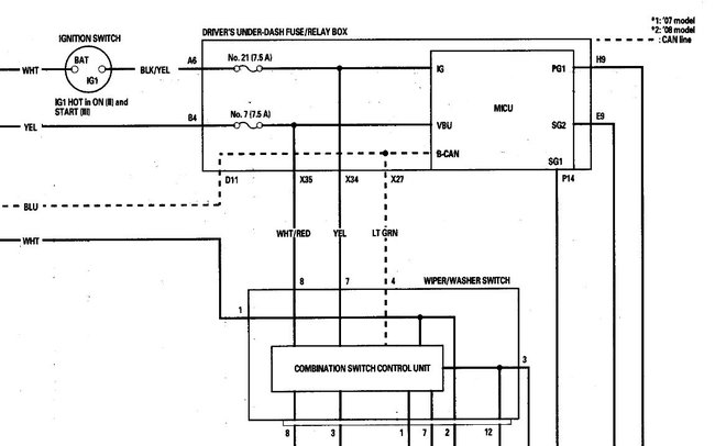
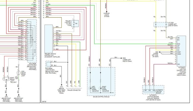
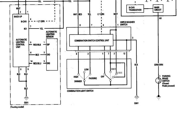
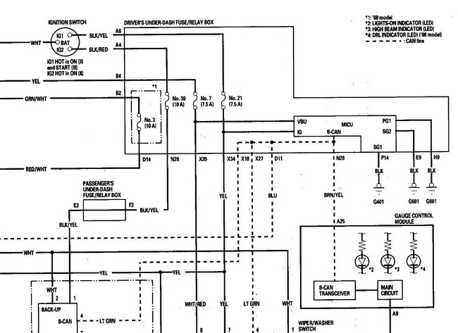
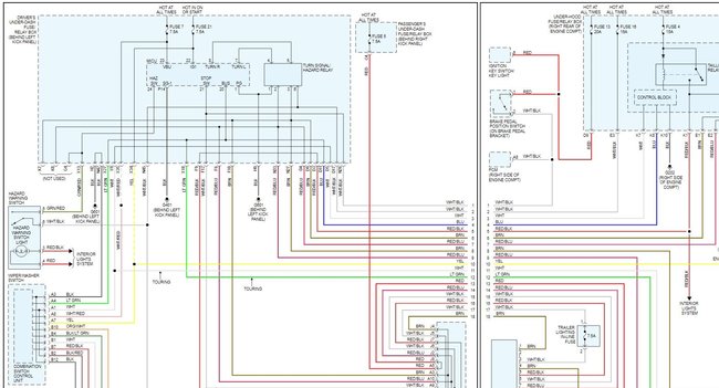
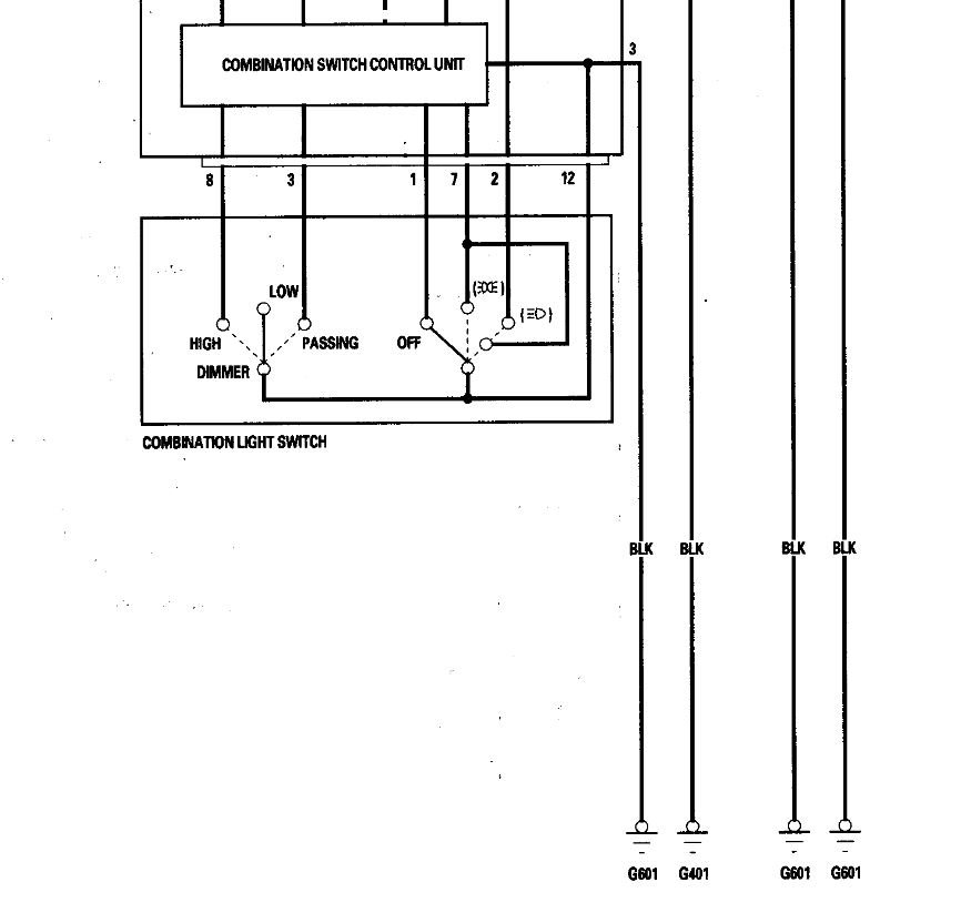
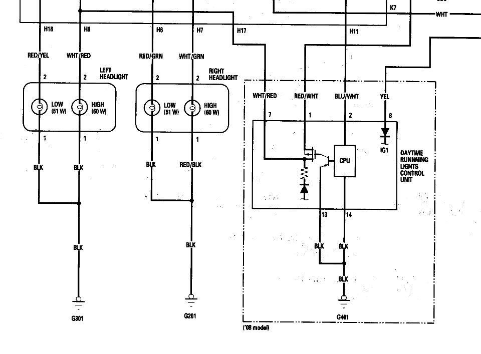
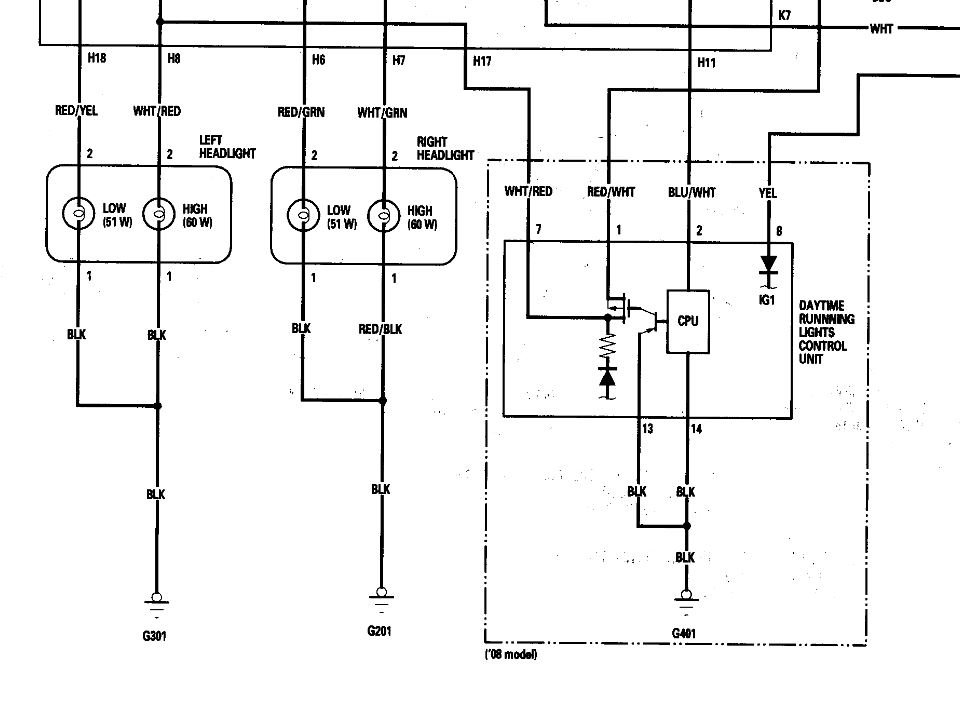
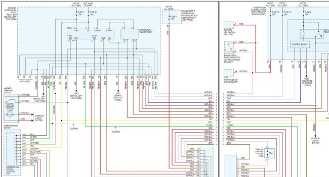
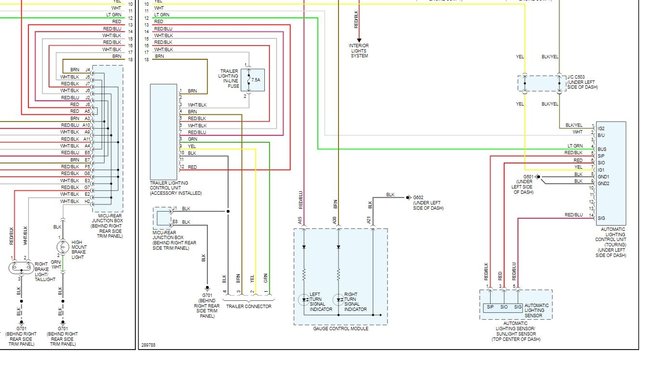
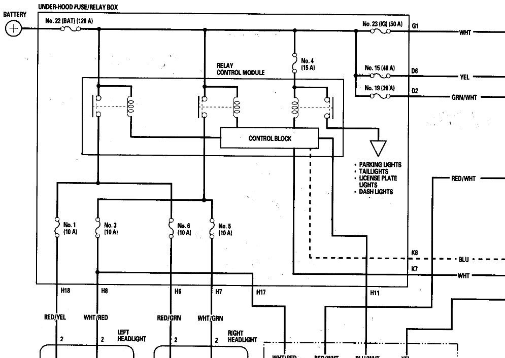
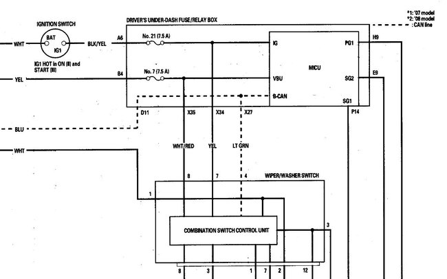
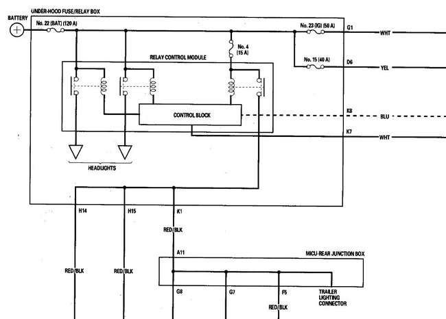
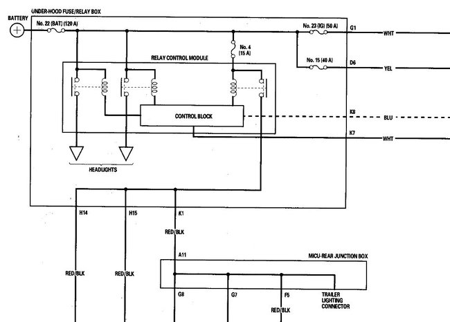
The taillight relay is part of the light control module that is built into the fuse block. To replace the relay you replace the under hood fuse panel. Attached are the wiring diagrams for that circuit in both the OE and color versions. Looking at the wiring it appears that fuse powers all of the tail lights as well as the dash. It also serves as power for the lighting controls. It looks like the control bus for all of the lighting is connected to it so it is possible that there is a signal on that bus that is keeping the system powered on and that is causing the actual power draw. However to test that you would need a scan tool with bi-directional controls and an oscilloscope to monitor the signals as the various pieces are activated.
Dec 30, 2020 at 7:09 AM
Avatar
DD2008VAN
  • MEMBER
  • 2 POSTS
Steve, thank you for your timely and informative response! ugh, wasn't thinking I would have to replace the whole fuse box to verify if the taillight relay is failed (or to then just find out it is something else is keeping it powered). Any other suggestions on how to isolate, or would you jump right in and replace the box?
Jan 2, 2021 at 8:25 AM
Advertisement
Avatar
STEVE W.
  • CERTIFIED EXPERT
  • 15,113 POSTS
Well, you could look over the wiring and unplug the connection from the control module and see if the drain is still there. The box isn't hard to get free. I suspect the problem is the relay control module, but because of the way everything is integrated it's not easy to isolate it for testing.

Make sure you have the anti-theft codes for the audio system and the navigation system , then write down the audio presets. Make sure the ignition switch is in lock.
Disconnect the negative battery cable, then disconnect the positive cable, and wait at least 3 minutes.
Remove the screws for the alternator and battery cable terminals from the under-hood fuse/relay box.
Remove the two mounting bolts (B) from the under-hood fuse/relay box.
Remove the bottom cover from the under-hood fuse/relay box.
Disconnect the connectors from the under-hood fuse/relay box.
Carefully remove the relays by prying under the base of the relay.
Jan 2, 2021 at 8:47 AM