Power window for the front passenger Door stopped working?

2012 DODGE AVENGER
122,791 MILES • 3.6L • V6 • AUTOMATIC
Avatar
SUPER DAVE 69S4U
  • MEMBER
  • 1 POST
The power window for the front passenger door stopped working yesterday. it won't engage the lock already the lock or anything and the windows rolled down. There is no power getting to that passenger.. I've already checked the fuse. I want to know how to get it working again?
Sep 7, 2022 at 3:27 PM
Advertisement
Avatar
JACOBANDNICKOLAS
  • CERTIFIED EXPERT
  • 110,175 POSTS
Hi,

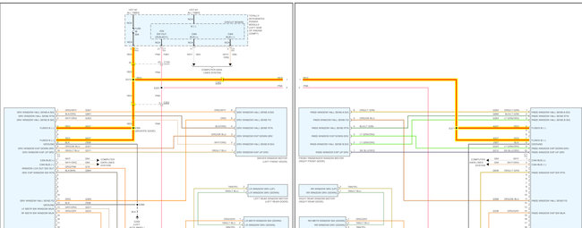
Did you check the red wire at the passenger door module to confirm there is no power? If you have and there is no power, there are two splices that may have failed. The same power supply is used for the driver's side, so for sure the fuse is good and has power, which leaves the splices, the wire itself, or a connector. If there is power, then suspect a ground issue or the module itself has failed.

I attached a pic below. First, confirm at the door module that the red wire is or isn't getting power. If no power, check splices S371 and S312. I attached a pic below of S312's location. S371 will be near the door module.

Let me know what you find.

Joe

See pics below.
Sep 7, 2022 at 7:57 PM