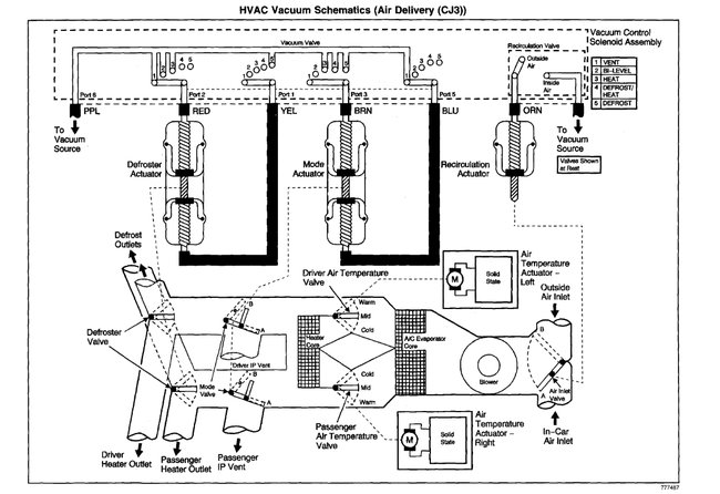
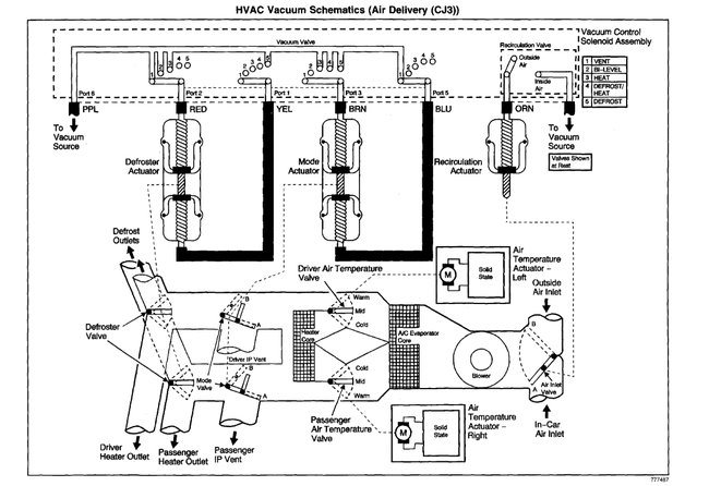
This what you need?
PERFORMANCE TESTS A/C PERFORMANCE TEST The following test measures the A/C system operating efficiency by comparing: ï¬ The current ambient air temperature. ï¬ The current relative humidity. ï¬ The high side pressure of the A/C system. ï¬ The low side pressure of the A/C system. ï¬ The temperature of the air being discharged into the passenger compartment. 1. Park the vehicle inside or in the shade. Open the windows in order to ventilate the interior of the vehicle. If the A/C system was operating, allow the A/C system to equalize (about 2 minutes). Ensure that the ignition key is in the OFF position. Install the ACR 2000 Air Conditioning Service Center. Record the ambient air temperature displayed on the ACR 2000 Air Conditioning Service Center. Record readings of the low and high side static pressures. Are both the low and high side pressures within the specified value? ï¬ Above 60 °F (16 °C) - 50 psi (345 kPa). ï¬ Above 75 °F (24 °C) - 70 psi (483 kPa). ï¬ Above 90 °F (33 °C) - 100 psi (690 kPa). If so, go to step 2 . If not, check for leaks. See LEAK TESTING in GENERAL SERVICING PROCEDURES article in GENERAL SERVICING. 2. Close the vehicle doors and windows. Open the driver door window 5-6 in (12.7-15.2 cm). Set the HVAC control to A/C in RECIRCULATION, Dual Zone system OFF, blower control to the highest position, HVAC control assembly to discharge air through the A/C outlets, temperature control to the coldest position and All A/C outlets open. Install temperature probes of the ACR 2000 Air Conditioning Service Center in the left and right center A/C air outlets. NOTE: Tools Required: ACR 2000 Air Conditioning Service Center (J-43600) or equivalent. NOTE: The ambient air temperature must be at least 60 °F (16 °C). Do not induce additional air flow across the front of the vehicle during the test. If you were sent here from a DTC diagnostic table, clear the DTC upon completion of this test. NOTE: When using the print function of the ACR 2000 Air Conditioning Service Center for this step it is necessary to press reset button before pressing the print button after the 5 minute operating time in order to capture the correct information. NOTE: Record the relative humidity and the ambient air temperature at the time of the test.
Apply the parking brake. Place transmission in Park (Automatic) or Neutral (Manual). Start the engine and allow to idle. Operate the A/C system for 5 minutes. Inspect for abnormal frost areas and unusual noises. Record the outlet air temperatures, the low-side pressure and the high-side pressure. Compare the low and high side pressures and the output temperatures to the table. See A/C PERFORMANCE SPECIFICATIONS table. Does all the data recorded fall within the specified ranges of the table? If so, go to 4 . If not, go to next step. 3. If the pressures and temperatures recorded do not fall within the specified ranges, continue to operate the A/C system for an additional 5 minutes. Record the pressures and temperatures again. Compare the low and high side pressures and the output temperature to the table. See A/C PERFORMANCE SPECIFICATIONS table. Does all the data recorded fall within the specified ranges of the table? If so, go to step 8 . If not, go to next step. 4. Do the high and low side pressures fall within the specified ranges but the outlet temperatures do not? If so, go to A/C PRESSURE ZONE "A" DIAGNOSIS . If not, go to next step. 5. Is the low side pressure higher than the specified range and the high side pressure within or lower than the specified range? If so, go to A/C PRESSURE ZONE "B" DIAGNOSIS . If not, go to next step. 6. Are the low and high side pressures both higher than the specified ranges? If so, go to A/C PRESSURE ZONE "C" DIAGNOSIS . If not, go to next step. 7. Is the low side pressure within or lower than the specified range and the high side pressure higher than the specified range? If so, go to A/C PRESSURE ZONE "D" DIAGNOSIS . If not, go to next step. 8. Operate the system in order to verify the test results. Did you find the same results? If so, system is okay. If not, go to SYMPTOM DIAGNOSIS under TROUBLE SHOOTING.



Nov 26, 2019 at 1:04 PM
(Merged)