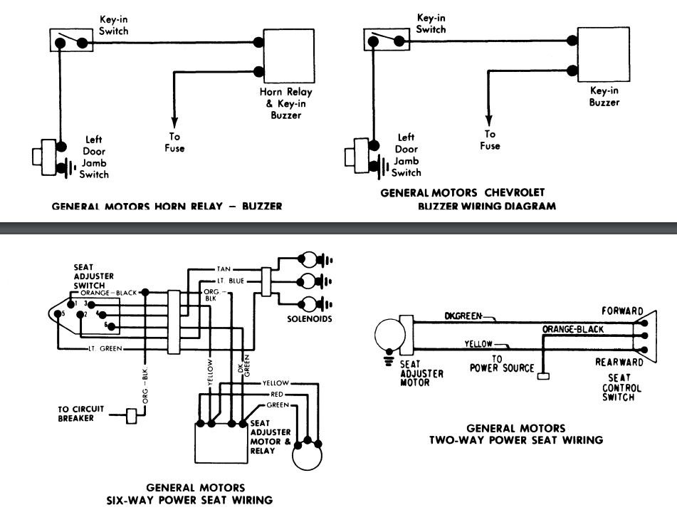
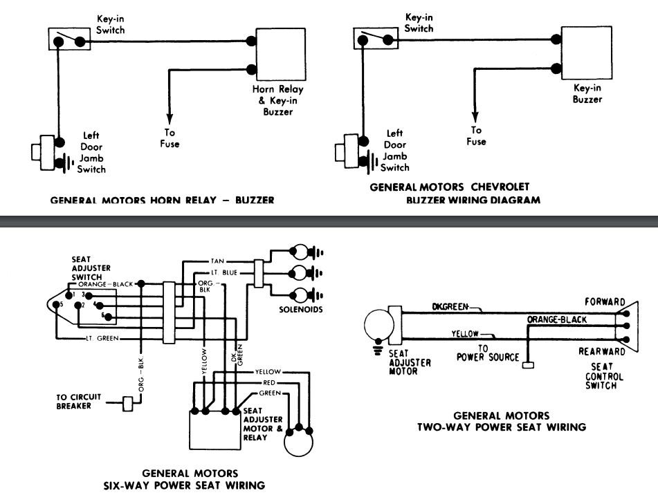
Wanting to put the NSS back into the car listed above (coupe). There are a bunch of wires connected to each other and can't figure out what is supposed to go where. Added pictures. tried to get it to where you can see as much as possible.
Oct 15, 2019 at 8:09 PM










