It does sound like the starter is bad, but to be sure let's use this guide which shows you how to test for power at the trigger wire:
https://www.2carpros.com/articles/starter-not-working-repair
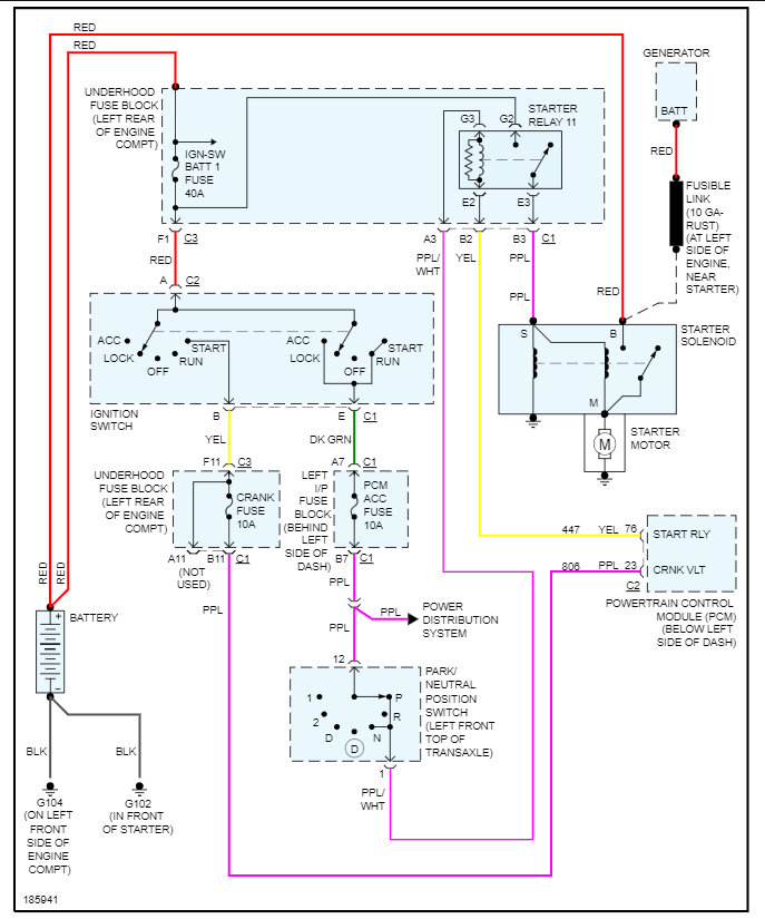
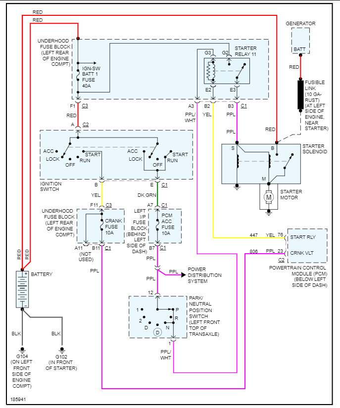
Here is how to change the starter out and the starter wiring diagrams so you can see how then system works. Check out the images (below). Let us know what happens and please upload pictures or videos of the problem so we can see what's going on.
Images (Click to enlarge)
Aug 28, 2023 at 11:05 AM