Engine overheating, testing radiator fans working condition?

2006 GMC SIERRA
180,000 MILES • 5.3L • V8 • 2WD • AUTOMATIC
Avatar
TEXASTONY
  • MEMBER
  • 34 POSTS
The truck listed above is a 1500 model. I am having an overheating problem with my truck. I don't know at what temperature the first fan comes on. I warmed up the truck to operating temperature, but no fan came on. I tested the fans to make sure they work by connecting them to the battery. They work fine. I put the air on and both fans worked. I replaced the cooling temperature sensor, but no fans came on after that. At what temperature does the fan come on? Also, how do i bleed the cooling system? I was told that could be the problem. Please help! there are no leaks in the system.
Oct 11, 2023 at 3:59 PM
Advertisement
Avatar
JACOBANDNICKOLAS
  • CERTIFIED EXPERT
  • 110,175 POSTS
Hi,

The radiator cooling fans won't turn on until the system reaches approximately 230F. As far as bleeding the system, certainly, if there is air in the system it can cause a blockage and cause overheating.

I attached the directions for bleeding the system. There is a bleed hose/pipe attached to the throttle body. That should be opened when filling the system. See pics below

Also, make sure not to mix the factory DexCool coolant with a traditional coolant.

I do have a question. Does the heater work?

Let me know.

Take care,

joe

See pics below.
Oct 11, 2023 at 9:03 PM
Avatar
TEXASTONY
  • MEMBER
  • 34 POSTS
What is the operating temperature on a 2006 GMC truck 1500 5.3l? in the truck it reaches
the operating temperature, but no fan 1 comes on. is there a way to check for power
in the fuse box where the cooling fans are located?
please help.
Oct 12, 2023 at 4:20 PM
Advertisement
Avatar
JACOBANDNICKOLAS
  • CERTIFIED EXPERT
  • 110,175 POSTS
Hi,

The coolant thermostat fully opens at 195F. Normally, you can expect the temperature to average around 205F. As far as the fans are concerned, they aren't programmed to turn on until close to 225F.

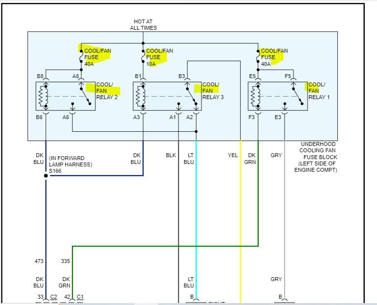
If you look below, I attached the wiring schematic for the circuit. The fuses are highlighted as well as the relays.

Fuse Block - Under hood - Cooling Fan (10 Series see pic 3)


Let me know if that helps.

Joe

See pics below.
Oct 12, 2023 at 8:26 PM
Avatar
TEXASTONY
  • MEMBER
  • 34 POSTS
Thank you very much for the info. What side is fan 1 located, if you're in front looking at the truck? is the fan 1 located on driver side? in wiring diagram it shows gray wire going to pin b of fan 1 is it the driver side? how do i know that the wire is pin b of fan don't see anything showing that.
on my truck I have on the driver side fan wires lt blue and black is this correct? I look and it can't reach if i change them around.
also how do i test for power at the fan fuse box, if i remove the relay what pin should have power. how can i test only fan 1 by removing relay and jumping wire to see if it turns on.
thanks for all your help
Oct 13, 2023 at 9:47 AM
Avatar
JACOBANDNICKOLAS
  • CERTIFIED EXPERT
  • 110,175 POSTS
Hi,

When they indicate left or right, it is based on a person sitting in the driver's side. So, left is the driver's side and the right is the passenger side.

As far as checking for power, if you remove one relay at a time, two of the 4 pins will have power regardless of the key position and the engine temp.

Relay 1 = left fan
Relay 2 = right fan
Relay 3 = both

Use a test light to see if there is power at two of the relay pins. If there is, we know the fuses are good.

Here is a link that you may find helpful:

https://www.2carpros.com/articles/how-to-check-an-electrical-relay-and-wiring-control-circuit

Let me know.

Joe

Oct 13, 2023 at 8:39 PM
Avatar
TEXASTONY
  • MEMBER
  • 34 POSTS
Thank you, I need to know what causes my radiator reserve to lose water, if there are no leaks we talk about removing the air form the radiator but need to know how to do that.
i have not come across any easy one to understand. Also, I will be doing radiator pressure testing to find if there is a leak some were in the system. then will do a head gasket test the one you remove the radiator cap and add some type cooling and see if it changes colors. would that be the way to go? Thank you for your help.
The head gasket tester says 1 .do these when truck is cooled 2. remove cap from reserve
put device into reserve and fluid and start truck does not say how long or when to stop
i guess i will find out. I will let you know what happens.
Thank you for your help,
Oct 14, 2023 at 10:08 AM
Avatar
JACOBANDNICKOLAS
  • CERTIFIED EXPERT
  • 110,175 POSTS
Hi,

Thanks for the update. As far as how long/when to stop, that is based on the manufacturer of the brand product you purchase. Some have different recommendations, so we leave that up to them.

When you purchase the test, check to see if it indicates timing on the directions. If it doesn't let me know.

Let me know what you find.

Take care,

Joe
Oct 15, 2023 at 1:38 PM