Throttle body/response issue?

2011 FORD TAURUS
149,000 MILES • V6 • 2WD • AUTOMATIC
Avatar
BHAMDOC1973
  • MEMBER
  • 2,008 POSTS
So, the current codes were those in the 3 first pictures. I deleted them to see what stays, but the check engine light went off so i drive it to see how it acts and there is barely any throttle response. Parked it and rescanned it but no current codes were available, only pending ones which can be seen in the last picture which has my thumb on the scanner. I have had a charger once do that and i cannot remember if it was the throttle body or what it was. Anyways, i looked under the hood and someone has already installed a new one thinking it might be it. While parked i can rev it now with the check engine light being off but once you drive there is no response. Also, i tried first to check on the engine mount by powering gas and pedal but there was zero response, i could not even get the engine to move a bit.
Sep 6, 2024 at 7:46 AM
Advertisement
Avatar
JACOBANDNICKOLAS
  • CERTIFIED EXPERT
  • 110,175 POSTS
Hi,

The P2110 is a generic code identifying the TAC is in failure mode. The P2107 is also related to a failure in the control system.

I started digging and need confirmation that code P2110 is the only one present. I realize that scan tool indicates that code, but has the P2107 returned?

Also, I need you to disconnect the TPS connector and inspect the connector pins to make sure nothing is shorting.

Let me know.

Joe

See pics below.
Sep 6, 2024 at 8:13 PM
Avatar
BHAMDOC1973
  • MEMBER
  • 2,008 POSTS
2107 and 2110 are the ones that came back. And when you restart the car throttle is there but hardly there while driving.
Sep 6, 2024 at 8:21 PM
Advertisement
Avatar
JACOBANDNICKOLAS
  • CERTIFIED EXPERT
  • 110,175 POSTS
Hi,

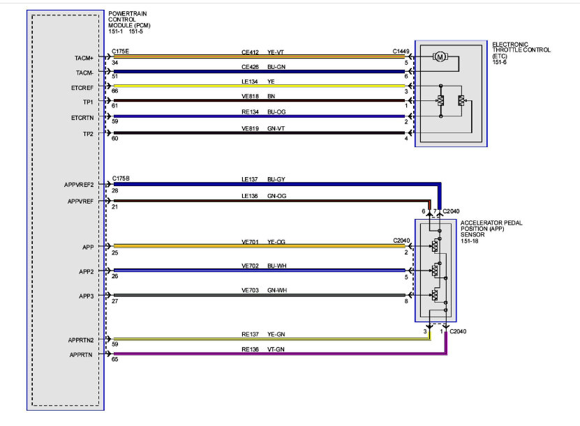
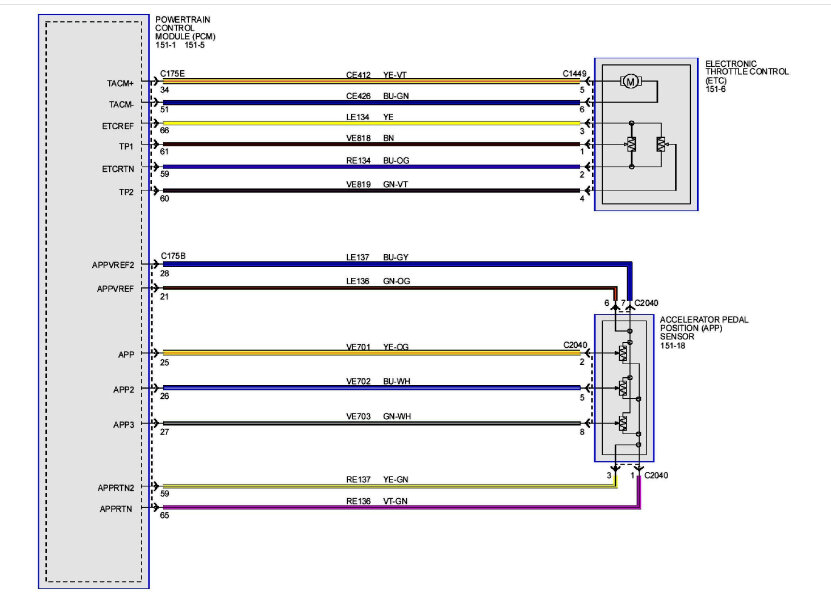
Okay, if both are present, we need to go to test DV. If you look below, pic 1 is a wiring schematic for the circuit. I suspect there is a short at some point, but to confirm that, we need to start tracing wires and checking resistance.

Starting with pic 2, I included the diagnostics. With both codes present, the manual indicates to start at DV31.

Take a look through the diagnostics and let me know if you are comfortable performing them.

Take care,

Joe

See pics below.
Sep 6, 2024 at 9:24 PM
Avatar
BHAMDOC1973
  • MEMBER
  • 2,008 POSTS
I had a friend who asked if i did the relearning and i said no. I hardly get American made cars, so he did it and drove it 100 mph. Hopefully that fixed it. I parked it and will check it again tomorrow; engine light is off so far. That part slipped my mind if it actually foxed it, maybe previous people were not aware as well.
Sep 7, 2024 at 2:02 PM
Avatar
JACOBANDNICKOLAS
  • CERTIFIED EXPERT
  • 110,175 POSTS
Hi,

I hope that takes care of the problem. If you can, let me know how things turn out for you. I'm interested in knowing.

Take care,

joe
Sep 7, 2024 at 6:13 PM
Avatar
BHAMDOC1973
  • MEMBER
  • 2,008 POSTS
Sure
Sep 7, 2024 at 7:21 PM