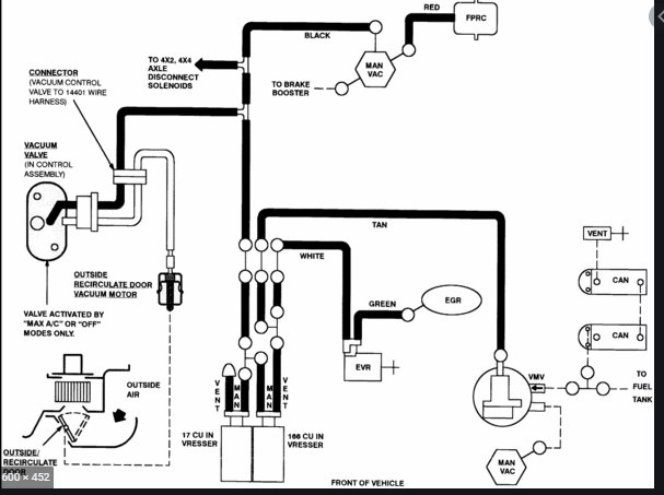
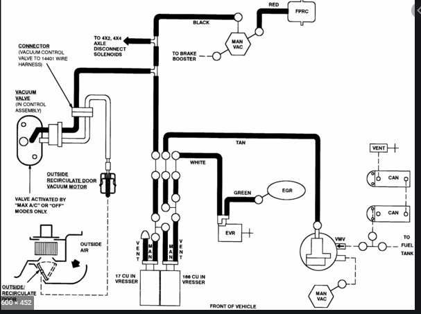
I'm looking for a Vacuum Diagram for F150 2004 Heritage XL V6, i believe heritage is because when I go to auto stores they tell me if I don't say heritage then I may get it wrong part for the 2004, also I don't know what they call it but the stickers on top of the radiator how do I replace them or where do I get them .thank you ever since I joined this site I've been having some what good luck with finding the right things to work on my truck the right way thank you for that.
May 19, 2021 at 12:49 PM




