Starter relay location

1989 BUICK REGAL
55,900 MILES • 2.8L • V6 • 2WD • AUTOMATIC
Avatar
COOLOLDS85
  • MEMBER
  • 173 POSTS
Anybody know where the starter relay is in this car?
May 10, 2018 at 4:20 PM
Advertisement
Avatar
JACOBANDNICKOLAS
  • CERTIFIED EXPERT
  • 110,175 POSTS
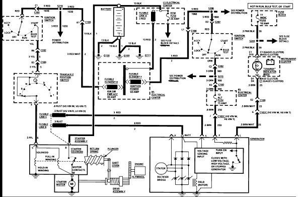
Hi and thanks for using 2CarPros.com. Your vehicle does not have a traditional type starter relay. The solenoid switch on a cranking motor closes the circuit between the battery and the starter. The attached schematic shows power from the ignition switch goes directly through the neutral safety switch and then to the starter solenoid.

Take a look at the schematic and you will see what I mean.

I hope this is helpful.

Take care,
Joe
May 11, 2018 at 7:35 PM
Avatar
COOLOLDS85
  • MEMBER
  • 173 POSTS
I see what you mean where it follows the path from the ignition switch to the netrual switch and to the starter solenoid and completes the circuit. So it’s best to just replace the entire starter if the solenoid goes. I wanted to get mine rebuilt so just wanted to know if it had a relay. What year did they come out with them? I read on modern cars, to check the relay first before looking at the starter.
May 12, 2018 at 3:25 PM
Advertisement
Avatar
COOLOLDS85
  • MEMBER
  • 173 POSTS
I see what you mean where it follows the path from the ignition switch to the neutral switch and to the starter solenoid. So it is best to just replace the entire starter if the solenoid goes. I wanted to get mine rebuilt so just wanted to know if it had a relay. What year did they come out with them? I read on modern cars, to check the relay first before looking at the starter.
May 12, 2018 at 3:25 PM
Avatar
JACOBANDNICKOLAS
  • CERTIFIED EXPERT
  • 110,175 POSTS
Honestly, relays have been used for a long time, but not on all vehicles. I hope everything works out for you. And yes, it is not worth rebuilding the starter with what a new one cost. Let me know how it turns out.

Take care,
Joe
May 12, 2018 at 7:37 PM
Avatar
COOLOLDS85
  • MEMBER
  • 173 POSTS
Well it is the original starter and I really wanted to keep it. How much does it cost to rebuild one?
May 13, 2018 at 8:43 AM
Avatar
JACOBANDNICKOLAS
  • CERTIFIED EXPERT
  • 110,175 POSTS
Rebuild is really based on labor cost and the parts needed to repair. I would estimate an hour in labor and roughly $30.00 in parts. Again, part price can change based on what is needed, and labor rates are different.
May 13, 2018 at 5:55 PM