Wire color wiring diagram for connecting a pigtail mass airflow sensor switch needed?

2007 GMC ENVOY
200,000 MILES • 5.3L • V8 • 4WD • AUTOMATIC
Avatar
MANDIJ83
  • MEMBER
  • 1 POST
How to connect a pigtail mass airflow sensor switch color diagrams?
Sep 25, 2025 at 8:10 AM
Advertisement
Avatar
STEVE W.
  • CERTIFIED EXPERT
  • 15,113 POSTS
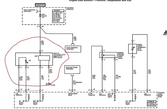
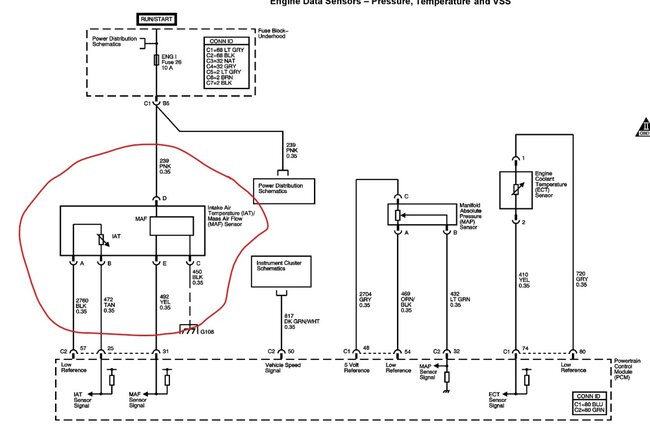
This is the connector and the OE colors to each pin in the connector for the MAF IAT. Be sure you use a food connection method if you are splicing a pigtail. I prefer using shrink tube with sealant and uninsulated crimp connections if possible.
Sep 25, 2025 at 8:47 AM