What plugs into the black cable on the starter in the S terminal?

1994 MAZDA B3000
200,000 MILES
Avatar
FGUY9
  • MEMBER
  • 1 POST
I need to know what plugs into the black cable on the starter in the s terminal.
Mar 25, 2023 at 10:00 PM
Advertisement
Avatar
STRAILER
  • CERTIFIED EXPERT
  • 53,855 POSTS
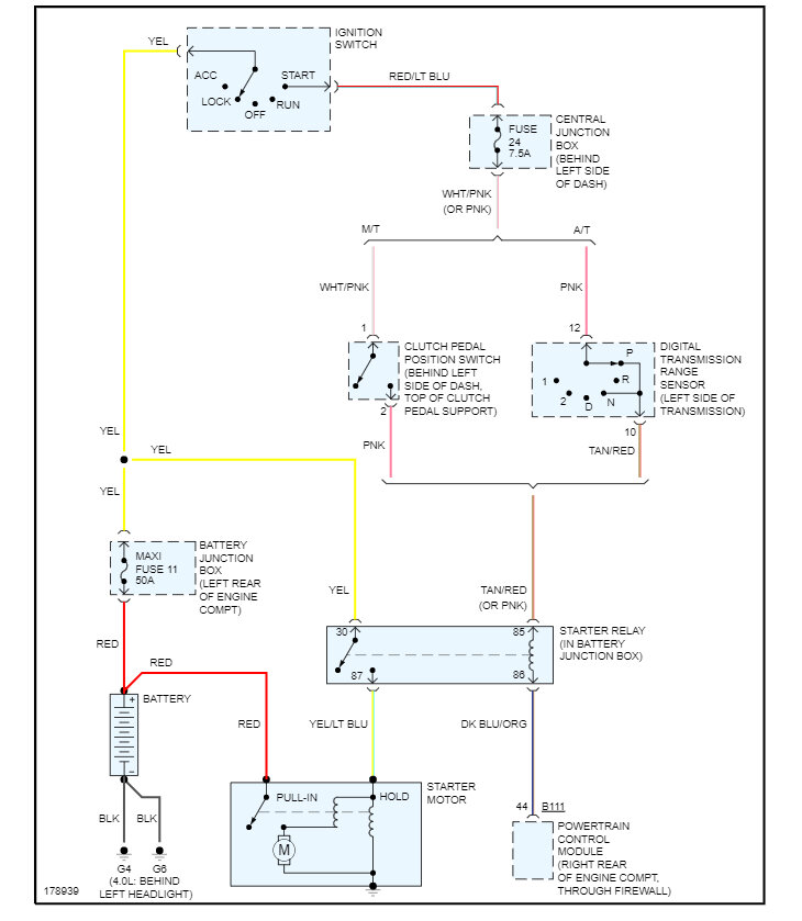
This would be the trigger wire which will come from the neutral safety switch via the ignition switch. Here are the wiring diagrams so you can see how the system works. Check out the images (below). Please let us know if you need anything else to get the problem fixed.
Mar 26, 2023 at 6:55 PM