fuel pump relay?

1995 CHEVROLET SILVERADO
Avatar
MARK1029
  • MEMBER
  • 1 POST
1995 silverado starter turns but fuel pump doesn't run. No power to fuel pump relay with key on but can jump the relay to get fuel pump to run. No fuel coming from injectors and noticed only 2 volts at fuses ecm1 and eng1 when key on. All other fuses in fuse block show over 12 volts.
Oct 19, 2012 at 1:53 PM
Advertisement
Avatar
HMAC300
  • CERTIFIED EXPERT
  • 48,601 POSTS
youll have to check to see if pcm is sending a signal to relay. or if shorted wire at relay box.
Oct 19, 2012 at 2:26 PM
Avatar
DELONZAHALL
  • MEMBER
  • 2 POSTS
i have the same problem iv done everything i can think of. fuel pump, dist. dist. cap, rotor button, ign. module, fuses fuel pump relay. my problem is when i turn the key on i get nothing going back to the fuel pump at all. i can jump the relay at the 87 and 30 contact points and the fuel pump comes on but even then i have no spark i have 58psi fuel pressure at the fuel rail. im at a total loss
Dec 31, 2012 at 11:26 PM
Advertisement
Avatar
2CP-ARCHIVES
  • MEMBER
  • 4,540 POSTS
How can i jump around the fuel pump relay? Need to test fuel pump.
Jun 23, 2020 at 5:29 PM (Merged)
Avatar
CARADIODOC
  • CERTIFIED EXPERT
  • 34,306 POSTS
The sure-fire way is to pop the cover off the relay and squeeze the movable contact, but GM made that difficult with the design of their relays. Next is to unplug the relay and use a piece of wire or a stretched-out paper clip to jump the two wires in the socket. This is confusing because there's five wires in it instead of the normal four wires. The wires for the pump motor will typically be larger diameter and / or the connector terminals will be larger. Look for two of those. If you find three larger terminals, the third one would typically be so that same relay can be used in some other application. You should only find two corresponding wires in the connector. Connect those two larger wires to send current to the pump motor.

https://www.2carpros.com/articles/how-to-check-an-electrical-relay-and-wiring-control-circuit

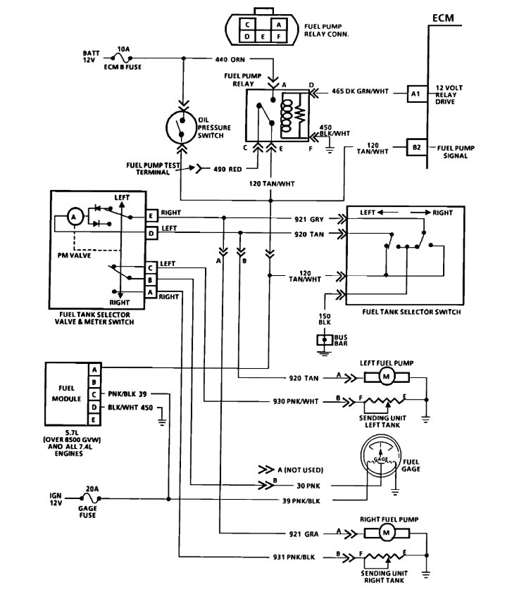
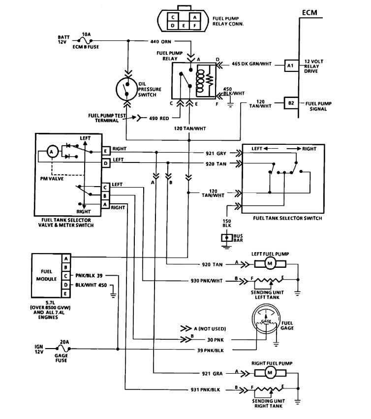
Here is the location and wiring diagrams for the relay. Check out the diagrams (Below). Please let us know if you need anything else to get the problem fixed.
Jun 23, 2020 at 5:29 PM (Merged)
Avatar
BFLIPPO
  • MEMBER
  • 1 POST
My truck will start up fine but the motor won't turn off when i turn off tge key so i hsve to pull the fuel relay also I've noticed that the interior dome lights don't come on. and its the battery dies even after unplugging the fuel relay its like the truck won't completely shut off
Jun 23, 2020 at 5:29 PM (Merged)
Avatar
JDL
  • CERTIFIED EXPERT
  • 16,098 POSTS
A couple of things I can think of, Check for primary voltage at coil with key off, engine running. Shouldn't be any primary voltage with key off, if so, my first thought is the ignition switch.

It could be dieseling, ignites off high cylinder compression, no spark, or a hot spot in the cylinder/s?

I haven't looked at your wiring yet, but, if there is an oil pressure switch wired in parallel with the fuel pump relay. As long as you have oil pressure, the pump can run, even if you unplug the relay.
Jun 23, 2020 at 5:29 PM (Merged)
Avatar
JDL
  • CERTIFIED EXPERT
  • 16,098 POSTS
Just to add, I'm not sure of engine litre size?
Jun 23, 2020 at 5:29 PM (Merged)
Avatar
SULTY81
  • MEMBER
  • 4 POSTS
Engine Performance problem
1995 Chevy Silverado V8 Four Wheel Drive Automatic
----------------------------------------------------------------
replaced the relay for the fuel pump and the the fuel pump and still no start unless spray starting fluid then dies as soon as your done spraying
Jun 23, 2020 at 5:30 PM (Merged)
Avatar
RASMATAZ
  • CERTIFIED EXPERT
  • 75,992 POSTS
Do you hear the fuel pump come on? If so check the fuel pressure-pressure within specification-check for injector/s pulses
Jun 23, 2020 at 5:30 PM (Merged)
Avatar
SULTY81
  • MEMBER
  • 4 POSTS
no i do not hear the fuel pump regulating
Jun 23, 2020 at 5:30 PM (Merged)
Avatar
RASMATAZ
  • CERTIFIED EXPERT
  • 75,992 POSTS
Check for power at the gray wire at the pump connector-power there check the ground circuit if okay replace the fuel pump
Jun 23, 2020 at 5:30 PM (Merged)
Avatar
BADASSTRUCKOWNER
  • MEMBER
  • 4 POSTS
Fuel system won't get power pump relay and fuse is good and when I turn the key on my engine light won't come on it won't even flash when I check for codes
Jun 23, 2020 at 5:30 PM (Merged)
Avatar
HMAC300
  • CERTIFIED EXPERT
  • 48,601 POSTS
check for a broken wire it's orange or the fusible link may have burnt up and it requires a new one. these are normally on starter but cold come from alternator.
Jun 23, 2020 at 5:30 PM (Merged)
Avatar
BRUCEHAZEN
  • MEMBER
  • 2 POSTS
5.7. If I test wires from relay back I have power going through so I know there is not a brake in wires to there a new pump and i have changed relay.

There is a new fuel pump new relay I cannot get power to pump I tested the wires from relay to pump for brakes none found.
Jun 23, 2020 at 5:30 PM (Merged)
Avatar
RASMATAZ
  • CERTIFIED EXPERT
  • 75,992 POSTS
Try this power the fuel pump connector from the battery and see if it will turn on.
Jun 23, 2020 at 5:30 PM (Merged)
Avatar
BADASSTRUCKOWNER
  • MEMBER
  • 4 POSTS
Fuses are good and couldn't find burnt wires I got one orange wire that runs to the fuel relay that is always hot. I ran a hot wire to the fuel pump but still couldn't get injectors to spray
Jun 23, 2020 at 5:30 PM (Merged)
Avatar
BRUCEHAZEN
  • MEMBER
  • 2 POSTS
i have power to relay (orange wire) no power coming out when cranking or not if I put power to red wire the pump runs. If I put power to gray wire the pump runs. If I put power to green wire the relay works sends power to pump through the gray wire red wire. Still no power and truck still will not start when I do any of this. When cranking over the engine my oil gauge comes up with pressure so I figure the oil switch is okay. Is this true? Also, if I spray fuel in the throttle body truck will run. Thanks for your time helping me with this problem.
Jun 23, 2020 at 5:30 PM (Merged)
Avatar
HMAC300
  • CERTIFIED EXPERT
  • 48,601 POSTS
I fyou have power on orange wire then it's the relay if not sending power to pump also when running it runs off of oil pressure switch. scan for codes because it may be an ignition problem as tbi works only if getting a signal from ignition have module checked at auto part.
Jun 23, 2020 at 5:30 PM (Merged)
Avatar
RASMATAZ
  • CERTIFIED EXPERT
  • 75,992 POSTS
The computer might not be grounding the fuel pump relay coil side-also test the OPSU.

Jun 23, 2020 at 5:30 PM (Merged)
Avatar
BADASSTRUCKOWNER
  • MEMBER
  • 4 POSTS
I tried scanning for codes but since the truck died my engine light hasn't came on since
Jun 23, 2020 at 5:30 PM (Merged)
Avatar
BADASSTRUCKOWNER
  • MEMBER
  • 4 POSTS
Ignition switch tested good
Jun 23, 2020 at 5:30 PM (Merged)
Avatar
GEORGEWALDROP
  • MEMBER
  • 1 POST
I have this almost exact scenario, with the addition of when the situation originally manifest the fuel gauge began reading hard over past full. I have not replaced the pump/relay as yet, but in testing both appear to be working when forced (by bypassing segments).
Jun 23, 2020 at 5:30 PM (Merged)
Avatar
HMAC300
  • CERTIFIED EXPERT
  • 48,601 POSTS
if you can't scan for codes then it won't run if you don't know what is wrong.
Jun 23, 2020 at 5:30 PM (Merged)
Avatar
ASEMASTER6371
  • CERTIFIED EXPERT
  • 52,796 POSTS
Good afternoon.

Can you clarify your issue?

In the first sentence, you stated power back to the pump and then you state there is no power to the pump.

Can you clarify?

Roy
Jun 23, 2020 at 5:30 PM (Merged)
Avatar
GHOSLEY
  • MEMBER
  • 5 POSTS
Electrical problem
1991 Chevy Silverado V8 Four Wheel Drive Manual
----------------------------------------------------------------
My problem is that the fuel pump is not getting any power when plugged into the wire harness at the pump. When unplugged i test that there is a full 12 volts going directly to the pump, but when plugged back in it cuts down to 0 volts. I have replaced the pump and the fuel pump relay. the pump fuse is good as is the grounding at the fuel tank. I have come to a dead end!
Jun 23, 2020 at 5:30 PM (Merged)
Avatar
RASMATAZ
  • CERTIFIED EXPERT
  • 75,992 POSTS
Have helper crank engine over and recheck the power.
Jun 23, 2020 at 5:30 PM (Merged)
Avatar
GHOSLEY
  • MEMBER
  • 5 POSTS
[quote:a9450a85fc="rasmataz"]Have helper crank engine over and recheck the power.[/quote:a9450a85fc]

I tried that a couple times, testing all wires in the pump relay harness

Could it be the ignition switch?
Jun 23, 2020 at 5:30 PM (Merged)
Avatar
RASMATAZ
  • CERTIFIED EXPERT
  • 75,992 POSTS
The computer energizes the fuel pump relay-when the engine fires up-the oil pressure sending unit powers the fuel pump


https://www.2carpros.com/forum/automotive_pictures/12900_oil_sending_unit_and_fuel_pump_circuit_66.gif

Check the inline fuse 20amp see item no.15 below


https://www.2carpros.com/forum/automotive_pictures/12900_fuse_7.jpg

Jun 23, 2020 at 5:30 PM (Merged)
Avatar
2CP-ARCHIVES
  • MEMBER
  • 4,540 POSTS
I have no spark and no fuel spraying out of the tbi and fuel to the tbi. I have changed the coil,cap, rotor, module,and fuel pump relay.Thinking it may be the computer not sure.
Jun 23, 2020 at 5:30 PM (Merged)
Avatar
KHLOW2008
  • CERTIFIED EXPERT
  • 41,814 POSTS
Some testing is required and you would need a testlight or DVOM to start with.

Was anything done prior to this occurring?
Did you check for trouble codes?
Jun 23, 2020 at 5:30 PM (Merged)
Avatar
MUNCH3MAN
  • MEMBER
  • 1 POST
No spark check your Ignition Control Module
Jun 23, 2020 at 5:30 PM (Merged)
Avatar
DIABLO63
  • MEMBER
  • 1 POST
Looking for information on 1991 Chevrolet C1500 V8. Need the voltage readings, with ignition 'ON' and 'OFF', for Fuel Pump & Fuel Pump Relay connections.

The fuel pump does not turn on when you first turn the ignition key 'on'. Checked fuse and relay at the firewall, both are good. I brought and installed a new fuel pump with strainer.

Engine runs fine when fuel is poured down the TBI throat, so I know I have spark condition. Just not getting the fuel to TBI is the problem.

Any help/suggestions would be greatly appreciated.
Jun 23, 2020 at 5:30 PM (Merged)
Avatar
STRAILER
  • CERTIFIED EXPERT
  • 53,855 POSTS
Hello, it sounds like the system is not getting power, remove the fuel injector connetor, with the key on check for 12 volts on one side of the connector and get back to me.
Jun 23, 2020 at 5:30 PM (Merged)
Avatar
STICHSR
  • MEMBER
  • 1 POST
where is the relay or fuse located on my 1993 silverado for the electric fuel pump
Jul 7, 2020 at 1:35 PM (Merged)
Avatar
BMRFIXIT
  • CERTIFIED EXPERT
  • 19,053 POSTS
On right side of firewall it has fuse and a relay for the fuel pump
some times its covered with a plastic shield
Jul 7, 2020 at 1:35 PM (Merged)
Avatar
CHEVY MAN 22
  • MEMBER
  • 7 POSTS
Ok, here is the deal the other day I went to start my truck up. First try didn't start thought it was odd usually it starts on the first try. Second try started right up, drove it to work and parked it, later when I got off work went to start it and would not start up. At first I figured the fuel pump went out. So I had to tow it home, next day I replaced the fuel pump motor and strainer only, along with the fuel filter. Hoping it would start, It didn't It turns but will not turn over to stay on. I then sprayed the TBI with starting fluid and it started but was Idling real bad, none the less I stepped on the pedal to give it some gas when I would let go of the gas pedal it Idling bad still, I could see the gas shooting from the TBI into the carb but it was shooting in spurts not a constant flow. I thought that was strange. After awhile it would shut off and would not start on its own again. It was getting late so I figured I would work on it the next morning. Next morning I went and tried to start it once again, and to my suprise it started on its own when I turned the key. No problems at all was Idling perfect as if nothing had happend. I left it for awhile while warmed up, I then peeked into the carb again and I could see the TBI was shooting gas into the carb with a constant flow no interruptions at all. I thought maybe it would be back to normal again, then I decided to take it on a test drive down the freeway, drove it at around 65-70mph for a ways no problems up and down. When I came to a stop light after getting off the free way I felt a jerk like it wanted to shut off, but it stayed on good thing I was close to home.. when I pulled up to my house it just died on me no shaking no jumping just dead in drive. I then tried to start it up and it started but then it would die when I would put it in gear. Now I'm stumped. after a bit the temp gage went up close to 210 while the truck was off. that too was odd because I had changed the radiator a few years back to a larger one and it never got hot past 120 not even on hot summer days above 100 degrees especially when I would shut it off. So that was weird I thought. Then I tried to start it and it would not I looked into the carb and I'm not seeing any fuel coming from the TBI anymore bone dry!. I checked the codes and at first I got code 54 which according to the repair manual it states "Fuel pump Circuit (low Voltage) what ever that means. I don't have a clue on it. then I read somewhere about maybe the fuel pump relay switch which I replaced and still no luck, I ran the code test again and now I get codes 22 and 54.. 22 is for Throttle Position Sensor (TPS) circuit signal low voltage. again no clue what it means. Can someone please point me in the right direction as to how I can fix my truck. I really need it for work and I'm running out of options or clues. I'd can't really afford to take it in to the shop.. that would have to be last resort. This just all happened out of the blue no signs of it going bad nothing. Also I've heard mentioned something about the fuel pressure, How do I check it where do I look for it? Any and all help is greatly appreciated. Thank you!
Jul 7, 2020 at 1:35 PM (Merged)
Avatar
RASMATAZ
  • CERTIFIED EXPERT
  • 75,992 POSTS
Do you hear the fuel pump come On for 2secs? If so do a fuel pressure check the readings should be 9-13psi then comeback with the actual readings this is where we start-

Also measure the resistance of the injector should read 1.3ohms-I'll be waiting. The TPS can be a problem with the stalling too.
Jul 7, 2020 at 1:35 PM (Merged)
Avatar
CHEVY MAN 22
  • MEMBER
  • 7 POSTS
[quote:d87b1de4cc="Chevy Man 22"]Engine Performance problem
1993 Chevy Silverado V8 Two Wheel Drive Automatic 228000 miles
----------------------------------------------------------------
Ok, here is the deal the other day I went to start my truck up. First try didn't start thought it was odd usually it starts on the first try. Second try started right up, drove it to work and parked it, later when I got off work went to start it and would not start up. At first I figured the fuel pump went out. So I had to tow it home, next day I replaced the fuel pump motor and strainer only, along with the fuel filter. Hoping it would start, It didn't It turns but will not turn over to stay on. I then sprayed the TBI with starting fluid and it started but was Idling real bad, none the less I stepped on the pedal to give it some gas when I would let go of the gas pedal it Idling bad still, I could see the gas shooting from the TBI into the carb but it was shooting in spurts not a constant flow. I thought that was strange. After awhile it would shut off and would not start on its own again. It was getting late so I figured I would work on it the next morning. Next morning I went and tried to start it once again, and to my suprise it started on its own when I turned the key. No problems at all was Idling perfect as if nothing had happend. I left it for awhile while warmed up, I then peeked into the carb again and I could see the TBI was shooting gas into the carb with a constant flow no interruptions at all. I thought maybe it would be back to normal again, then I decided to take it on a test drive down the freeway, drove it at around 65-70mph for a ways no problems up and down. When I came to a stop light after getting off the free way I felt a jerk like it wanted to shut off, but it stayed on good thing I was close to home.. when I pulled up to my house it just died on me no shaking no jumping just dead in drive. I then tried to start it up and it started but then it would die when I would put it in gear. Now I'm stumped. after a bit the temp gage went up close to 210 while the truck was off. that too was odd because I had changed the radiator a few years back to a larger one and it never got hot past 120 not even on hot summer days above 100 degrees especially when I would shut it off. So that was weird I thought. Then I tried to start it and it would not I looked into the carb and I'm not seeing any fuel coming from the TBI anymore bone dry!. I checked the codes and at first I got code 54 which according to the repair manual it states "Fuel pump Circuit (low Voltage) what ever that means. I don't have a clue on it. then I read somewhere about maybe the fuel pump relay switch which I replaced and still no luck, I ran the code test again and now I get codes 22 and 54.. 22 is for Throttle Position Sensor (TPS) circuit signal low voltage. again no clue what it means. Can someone please point me in the right direction as to how I can fix my truck. I really need it for work and I'm running out of options or clues. I'd can't really afford to take it in to the shop.. that would have to be last resort. This just all happened out of the blue no signs of it going bad nothing. Also I've heard mentioned something about the fuel pressure, How do I check it where do I look for it? Any and all help is greatly appreciated. Thank you![/quote:d87b1de4cc]
Jul 7, 2020 at 1:35 PM (Merged)
Avatar
RASMATAZ
  • CERTIFIED EXPERT
  • 75,992 POSTS
Next time it refuses to start do below something has to give between the fuel and ignition system

Get a carb cleaner and spray into the carb or the throttle body on an EFI. Did it start and die? If not disconnect a sparkplug wire or 2 and ground it to the engine -have helper crank engine over-do you have a snapping blue spark? If so-you have a fuel problem, check the fuel pressure to rule out the fuel pump/pressure regulator and listen to the injector/s are they pulsing or hook up a noid light.

Fuel pump/Pressure Regulator and Injector/s checks out-start checking the ignition system-power to coil, coil/s itself,distributor pick-up,control module, Cam and Crankshaft sensors.

If both fuel and spark is present-check the valve and ignition timing, this will lead you to problems with compression and valves opening and closing at the wrong time
Jul 7, 2020 at 1:35 PM (Merged)
Avatar
CHEVY MAN 22
  • MEMBER
  • 7 POSTS
Ok , I think I may have found the problem, after replacing the IAC along with everything else I have mentioned before. The other day it started up just fine. Idle was fine left it running for about 30min then when I went to put it in gear it shut off again. Started right up again then tried putting it in gear again and shut off. After about the third try it would not start up, it just would crank but not turn over. I was curious to see if I was getting any spark to the plugs so I pulled one of the wires and had someone crank it while I checked for spark. Nothing no spark present, I tried a different wire and still no spark. Finally it donned on me It must be the IC ignition control module. So I went out and replaced it and it started right up. Still a little weary of it maybe shutting down on my I was reluctant to test drive it. So I let it warm up for about 20 min or so then got the courage to take it around the block and hope it didn't shut off on me. The only question I have now at this point is when I put my truck in gear what should the rpm be at? when it's in park it's around 1000k but when I shift it into gear it drops down to like 250-300rpm. And if I turn my steering wheel at that moment it sounds like it wants to shut off. I'm wondering if my idle in gear is set too low. Maybe when I put the new TPS I didn't set it right. Is that even possible? and if so If i adjust the TPS a little will that do the trick I wonder. If you can tell me what the rpm should be at when the truck is in gear that would help me out. And if you think that by adjusting the TPS will do the trick. Please advise Thank you for all your help. Very much appreciated.

Mike
Jul 7, 2020 at 1:35 PM (Merged)