Wont crank

1996 JAGUAR XJ6
5 CYL • AUTOMATIC
Avatar
MJR7921
  • MEMBER
  • 10 POSTS
Problem is that when i turn key to crank engine over there is only silence. Check engine light and bulb failure on diagnostic. Stuck in park so i bypassed to Neutral position and engine still would not start. Brake switch is good, all fuses good and checked all relays as well. How can i tell if neutral safety switch is bad? If not bad, how do i adjust? Appreciate your help, thank you.
Jul 29, 2011 at 4:25 AM
Advertisement
Avatar
RASMATAZ
  • CERTIFIED EXPERT
  • 75,992 POSTS
You don't have a NSS the start circuit begins at the ignition switch thru the relay than to the starter motor

Read the guide below it will help

https://www.2carpros.com/articles/starter-not-working-repair


Wiring diagram for the starting circuit is attached below
Jul 29, 2011 at 4:47 AM
Avatar
ROYALTEE
  • MEMBER
  • 1 POST
Electrical problem? / Ignition? / Starter?
1996 Jaguar XJ6 150000 miles
----------------------------------------------------------------
I have a 96 xj6. When I turned the ignition to start the car nothing happened. The interior dash lights came on, but the car didn't turn over. I replaced the battery, as I have done 2 times in the past year, but still nothing happened even when I initially tried to jump the car battery. I did notice that the interior dome light doesn't come on, but the map lights do, as well as the headlights, but I can't change them from low to hi. Also the car doesn't respond to the electrical door opener when I use the key. I have to manually unlock all the doors instead of them all opening when I normally open the door with the key. Is this an elctrical issue or should I try another battery? Any ideas? It did seem strange that I had to change the battery twice before.
Feb 13, 2019 at 7:22 PM (Merged)
Advertisement
Avatar
JAMES W.
  • CERTIFIED EXPERT
  • 2,394 POSTS
First question. Why did you have to change batteries? What was wrong with them? This may be a clue. Next, battery fully charged and are you in park or neutral? If yes. when you turn to start, do you hear any click or a buzzing noise under the hood? If yes, check battery voltage as you try to start. It should not drop below 12 volts. If it does, your battery is not fully chargred or is bad. (If this is your 3rd battery and it is bad, that is another issue. There has to a reason why.) IF no click, check start relay under the dash on passenger side for voltage in and out as you try to start. If yes, check voltage from battery to soledoid at solenoid (large brn wire) for 12 volts. Yes? Then check small wire to solenoid (wht) for 12 volts as you try to start. If yes, Your solenoid or starter or both are probably bad. If no, It may be the neutral safety switch or the ignition switch. This is rare but it does happen. Hope this helps.
Feb 13, 2019 at 7:22 PM (Merged)
Avatar
ELITEPHPCODER
  • MEMBER
  • 5 POSTS
Hey today i got in my car, first thing i noticed was the power locks didnt work when I turned the key, then when i put the key in and when to start it, nothing happend starter did not even try to crank, also my dome lights come on but cant change them to high, my headlights come on but only the PARKING lights, the actual low/high beam does not work Also the car alarm is not working, the master door lock/unlock is not working.

Ive checked the relays and couldnt find any problems. I think there is a possible bad ground or Engine ECM module but i dont know what/where the module is that controls all of this stuff and im scared to take it to the dealer, they might charge me more then the car is worth to fix it.

Did you ever find out what the problem is with yours?
Feb 13, 2019 at 7:22 PM (Merged)
Avatar
JAMES W.
  • CERTIFIED EXPERT
  • 2,394 POSTS
Sounds like you lost power to one entire fuse block but, not all these problems come from the same block. Trying not to be redundant but, are you sure your battery is up on charge? If it goes dead overnight, you have a whole other problem.

Yes, I found the problem with mine. I was the crank pos. sensor.
Feb 13, 2019 at 7:22 PM (Merged)
Avatar
ELITEPHPCODER
  • MEMBER
  • 5 POSTS
I think that I know what it is. ITs the security system, if the security system is not functioning it will effect my power locks, it will also not allow me to start the car, which means ( i can turnt he headlights on ect)..

Im so depressed right now im scared to take it in to get it fixed since it might cost alot of money even if takes them a few minutes to fix it.

The battery has a good charge, i even had someone try to jump me. its def not the battery, its some kind of main control module that the door locks and ignition system is tied into, which to me makes sense to be the alarm system since its not working either. Even the hadlights are tied into the security system (eg: they blink whent he alarm goes off) so they must be connected to it as well.

What is a common part that goes bad that causes the security system to not function and the car to not start???
Feb 13, 2019 at 7:22 PM (Merged)
Avatar
JAMES W.
  • CERTIFIED EXPERT
  • 2,394 POSTS
Don't be depressed, we humans don't have time and besides, it won't fix your car.
Lets go back to basics. You might be on the right track. The fuse for the security system is in the trunk fuse panel. F4, red 10 amp. Is it good? If yes, the security module is in the same area. Try unplugging this module and see what happens. Get back to me when you find out.
Feb 13, 2019 at 7:22 PM (Merged)
Avatar
ELITEPHPCODER
  • MEMBER
  • 5 POSTS
Yah the fuse is good thats the first thing i checked. I also disc the security system ECM which is attached to the gas tank latch and then the red security light came on, on the master lock button so that works. Is there a a relay or ECM some where in the fuse box by the battery?
Feb 13, 2019 at 7:22 PM (Merged)
Avatar
ELITEPHPCODER
  • MEMBER
  • 5 POSTS
I figured out the problem!!! it was a relay on the front right fuse box, i removed it and my locks, wipers, blinkers and everything started working.

Then i took a relay with the same number from my trunk fuse box where there is like 4 of them, - im not sure exactly what the one i took out did as the book does not list them and order and only says a color which isnt even right.

I replaced the relay with the one from the trunk and my car starts and runs like normal.
Feb 13, 2019 at 7:22 PM (Merged)
Avatar
JAMES W.
  • CERTIFIED EXPERT
  • 2,394 POSTS
Nice going. I love it when a good plan comes together. Can you imagine flying a British fighter plane over the English channel knowing it had a "Lucas" wiring system?????
Feb 13, 2019 at 7:22 PM (Merged)
Avatar
ELITEPHPCODER
  • MEMBER
  • 5 POSTS
I wouldnt know since I dont know what a lucas wiring system is.

One thing i can tell you is that im a software developer, and the best software is the least complicated and most direct software, the fasted way from point a to point b = best.

This jags wiring seems way over complicated. Or perhaps it was done this way on purpose to make money selling relays and module parts.
Feb 13, 2019 at 7:22 PM (Merged)
Avatar
JAMES W.
  • CERTIFIED EXPERT
  • 2,394 POSTS
I don't think you are too far from the truth.
Feb 13, 2019 at 7:22 PM (Merged)
Avatar
CARLOS WILSON
  • MEMBER
  • 1 POST
Good information here, I hope it steers me to where I can fix my similar problem that I am having. My 1995 Jaguar, won't start. I replaced the starter, ECM, battery, my wipers and dome lights are not working, the electric locks aren't working nor are the wipers. I have checked all the fuses, all are good. Nor will it let me put it in neutral. But the tips here have helped me in my trouble shooting. I will replace the crankshaft sensor, which i have on as a sparer. Head lights work, trunk light not working. I paid a shop $800 dollars to fix it, drove it home, and back to not starting.
Feb 13, 2019 at 7:22 PM (Merged)
Avatar
FREDDIE407
  • MEMBER
  • 3 POSTS
I purchased a 1991jaguar xj6 it was park for 2years,in trying to get it start,but it wouldn't star,i've tried with my best shots and no luck
Feb 13, 2019 at 7:22 PM (Merged)
Avatar
57CHEVYBELAIRV8
  • MEMBER
  • 1 POST
Transmission problem
1996 Jaguar XJ6 6 cyl Two Wheel Drive Automatic

my 96 jag wont crank in park,before it stopped cranking i could wiggle the gear shift in park and she would crank and start,but wont do that now,ive taken the j gate covers off and the micro swicth when i push that you get a click from the 2 relays in front of the shifter as well as a click around the ign key area but will not crank over,(the starter is fine ive checked that with a remote starter switch i have, help needed asap
Feb 13, 2019 at 7:22 PM (Merged)
Avatar
JAMES W.
  • CERTIFIED EXPERT
  • 2,394 POSTS
Does it start in neutral? If no, one of your relays is bad. Try interchanging them and see what happens.
Feb 13, 2019 at 7:22 PM (Merged)
Avatar
STRAILER
  • CERTIFIED EXPERT
  • 53,855 POSTS
Hello,

We must start by checking if the car has spark and fuel pressure here is a guide that covers everything you need to get started with then we can go from there

https://www.2carpros.com/articles/car-cranks-but-wont-start

Please run some tests and get back to us we are interested to see what it is.

Cheers, Ken
Feb 13, 2019 at 7:22 PM (Merged)
Avatar
TRIPLECROWN_12
  • MEMBER
  • 1 POST
Hello there,
My Jaguar has been sitting outside with a cover on it for about six months, I know this is bad. I put a new battery in it and it turned over but it sounded like it was having a hard time. I kept trying to start it till now it just clicks, I recharged the battery and tried to jump start it but it still clicks. I think I might need a new starter or some brushes? in the starter might be bad. I can't find the starter can you help me?? I have very little money so I can't take it to a mechanic! as you already know they are very expensive to have worked on. My father handed it down to me in this condition, I would like to give it to my son some day.
Feb 13, 2019 at 7:22 PM (Merged)
Avatar
RASMATAZ
  • CERTIFIED EXPERT
  • 75,992 POSTS
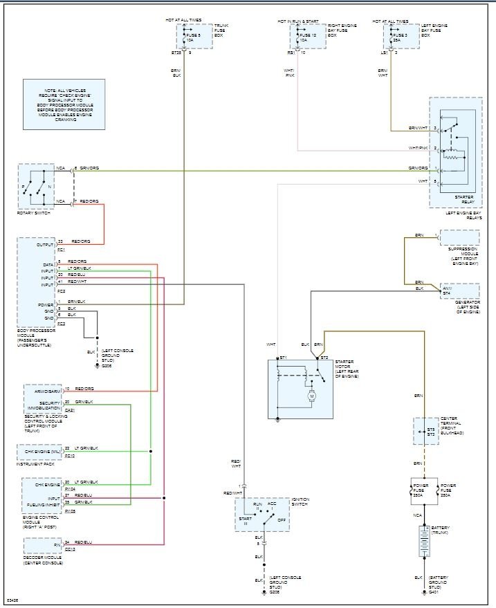
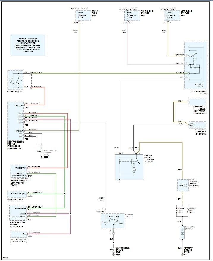
No crank at all/nothing/nada: Could be a blown fusible link,the starter, starter relay, park and neutral switch/transmission position switch and ignition switch assuming the battery and connections are good. Note:If it doesn't apply disregard.


https://www.2carpros.com/forum/automotive_pictures/12900_s_7.jpg

Feb 13, 2019 at 7:22 PM (Merged)
Avatar
KATAKLYSMICKAT
  • MEMBER
  • 2 POSTS
Sounds like your solenoid
Feb 13, 2019 at 7:22 PM (Merged)
Avatar
2CP-ARCHIVES
  • MEMBER
  • 4,540 POSTS
1990 Jaguar Xj6 6 cyl Wheel Drive Type unknown Automatic 120,000 miles My mother in law just gave us her 1990 XJ6 Jaguar. She had everything from the brakes, fluids, plugs, etc. changed on the car. She said that the battery is new as well. However, The first week that we had the car, we could start it without a problem. The holidays hit and we did not go anywhere for 4 days. We go to start the car on the 4th day and the car would not start. In the beginning there was a clicking noise like it was starting to turn over. We did not try to jump start the car first. We wanted to read the manual to make sure that a jag could be jumpstarted. After a few hours, we tried to jumpstart the car, but the car would not turn over. You could hear the car pulling from our other vehicle, but it still would not start. The lights, radio, and seat belts still work. Is this problem possibly the battery or something else?
Feb 13, 2019 at 7:23 PM (Merged)
Avatar
2CP-ARCHIVES
  • MEMBER
  • 4,540 POSTS
I would fully charge the battery and then load test it. this will prove the integrity of the battery. It is always better to try a charged batter first, rather than a jump start. You may have to pull the spark plugs and clean them as they now may be fouled with fuel and carbon, this will make the engine hard to start as well.
Feb 13, 2019 at 7:23 PM (Merged)
Avatar
BURGERCOP
  • MEMBER
  • 1 POST
I have a 1989 Jaguar XJ6 with 149,000 miles on it. I was driving it the other day with no problem at all. I went to the bank and shut the car off at the drive thru, and when I tried to restart it it woudl not do anything at all. The lights on the inside of the car lit up as usual, and the fuel pump kicked in as usual, but nothing else would happen when I turned the key. The starter would not engage at all, nor woudl it even click. i did check all fuses, and A new battery was put in about 1 month prior to this problem. Please help me with this issue, any and all suggestions will be greatly appreciated. This is my only form of transportation, and I am off of work for a week after tomorrow so I will be able to work on it.
Feb 13, 2019 at 7:23 PM (Merged)
Avatar
HYKNRD
  • MEMBER
  • 59 POSTS
If the starter isn't doing anything I would check for power to the starter solenoid. Also double check battery and cables. If no power to solenoid then problem is before it(neutral safety switch,relay,ignition switch,open circuit), otherwise the problem is probably in the solenoid or starter itself.

Good luck!
Let us know what happens
Feb 13, 2019 at 7:23 PM (Merged)
Avatar
CROWNLINER
  • MEMBER
  • 4 POSTS
Car wont start, here are the symptons. Battery is good, had it checked. When I turn the key to the on position, the gauge lights turn on, but none of the gauges work. only thing on column that works is high beams, everything else doesnt work. AC doesnt turn on, but stereo and power antenna work. I think it might be the Ignition on relay but would appreciate some help with this one.

I have checked every relay and fuse in the entire car and still no luck getting it started. I use the car as a daily driver and it drove just fine on Friday, it was not driven Saturday or Sunday and would not start on Monday. Battery has been checked.

Thanks,
Feb 13, 2019 at 7:23 PM (Merged)
Avatar
BUDDYCRAIGG
  • CERTIFIED EXPERT
  • 2,262 POSTS
I like the idea of blaming the Ignition On relay also.
There's too many electrical things not working.
Do you have a test light to see if the relay is getting battery power and energizing power when the key is on?
Feb 13, 2019 at 7:23 PM (Merged)
Avatar
CROWNLINER
  • MEMBER
  • 4 POSTS
I SOLVED THE PROBLEM!!!

It was the Inertia Switch, somehow the inner body pannel of the front passenger wheel well got kicked hard enough to trip the inertia switch. It cut off all electrical and fuel past the accessory position of the key. Good thing is, I went through the car extensively trying lots of different things and now the car runs better then ever!

Thanks for your forum!

Kevin
Feb 13, 2019 at 7:23 PM (Merged)
Avatar
BUDDYCRAIGG
  • CERTIFIED EXPERT
  • 2,262 POSTS
GOOD JOB!

You do know that Lucas electronics like to be unplugged and plugged back in every now and then.

It's like they want you to pay attention to them or something.
Feb 13, 2019 at 7:23 PM (Merged)
Avatar
MJR7921
  • MEMBER
  • 10 POSTS
1996 Jaguar XJ6 wont crank engine. Able to crank engine thru relay only. Headlights would not turn off, had to pull fuse to turn off, central locking system not working, turn signals not working, security system no working, fuel filler cap wont open, interior dash does light up to show a bulb failure and check engine light appears. Ran a diagnostics and EMC showed no faults. Battery had not been disconnected prior to this test. Checked all fuses and relays as well as grounds, all good. What is problem and how do i resolve it? Please help, desperate. Sincerely, Mary
Feb 13, 2019 at 7:23 PM (Merged)
Avatar
RASMATAZ
  • CERTIFIED EXPERT
  • 75,992 POSTS
Check and test the transmission range switch and ignition switch
Feb 13, 2019 at 7:23 PM (Merged)
Avatar
MJR7921
  • MEMBER
  • 10 POSTS
importantly as well that i failed to mention in question is that car recently failed smog. Solution?
Feb 13, 2019 at 7:23 PM (Merged)
Avatar
MJR7921
  • MEMBER
  • 10 POSTS
where is the transmission range swith located on vehicle?

Thanks, Mary
Feb 13, 2019 at 7:23 PM (Merged)
Avatar
RASMATAZ
  • CERTIFIED EXPERT
  • 75,992 POSTS
Have the security system checked
Feb 13, 2019 at 7:23 PM (Merged)
Avatar
MJR7921
  • MEMBER
  • 10 POSTS
Car was running fine without security sytem working.
Feb 13, 2019 at 7:23 PM (Merged)
Avatar
JEREMY7788
  • MEMBER
  • 1 POST
Wife removed battery, and all fuses from right and left fuse box next to engine. When i put them back security system activated and kileed power to ignition and motor. I then fixed security issue and car still has no power to ignition.. Checked all fuses. Seem to be good. Have power to almost everything, but not dash panle lights. And readout for mileage. No oil light. Or any of those. Car ran great before battery and fuses were removed. What could cause this?
Feb 13, 2019 at 7:23 PM (Merged)
Avatar
RASMATAZ
  • CERTIFIED EXPERT
  • 75,992 POSTS
Is it cranking over and will not start or just won't crank over at all/nothing when key a cranking position
Feb 13, 2019 at 7:23 PM (Merged)
Avatar
HMAC300
  • CERTIFIED EXPERT
  • 48,601 POSTS
try resetting security system again and make sure battery terminal ends are clean. when a battery is removed then rehooked up it automatically engages security system. this may need a scanner hooked up to it by a pro however. read what is pointed to in pic as the ignition switch goes to processor after. the fuse is the one for it.
Feb 13, 2019 at 7:23 PM (Merged)
Avatar
MJR7921
  • MEMBER
  • 10 POSTS
Won't crank at all in crank position. Have been able to start car frm ignition relay located in engine bay. Battery good as well.
Feb 13, 2019 at 7:23 PM (Merged)
Avatar
RASMATAZ
  • CERTIFIED EXPERT
  • 75,992 POSTS
Check the -Not In-Park Micros witch In center console, at base of shift lever
Feb 13, 2019 at 7:23 PM (Merged)
Avatar
MJR7921
  • MEMBER
  • 10 POSTS
I'm a little confused as to what that would have to do with the head lamps not working, turn signal indicators not working, central locking system not working, etc
Feb 13, 2019 at 7:23 PM (Merged)