My fuel pump is not working, why?

2004 FORD F-150
Advertisement
Avatar
TYLER CLARK
  • MEMBER
  • 6 POSTS
I bought this truck 6 months ago and the sending unit in the front fuel tank stopped working. The rear tank was removed due to a hole in it, so the truck would not run as it only had one tank. The sending unit was replaced, but I went ahead and replaced the inline high pressure pump at the same time. Life was good then. However, the other day, the truck sputtered like it did when the sending unit stopped working. I hauled the truck home and immediately noticed that the inline high pressure pump wasn't heard running. I climbed under and saw that the hot wire was disconnected. I was thankful to find that, thinking this would solve the issue. I rewired it and nothing, so I got my voltage tested and learned I had no power at the pump. I proactively replaced both the relays in the left side of the engine compartment, with no change. I ran a wire from the battery to the pump to test the pump and that caused it to run, and subsequently, the truck did as well. What on God's green earth is keeping the fuel pump from getting power? I don't want to purchase a new EEC-IV and that not be the solution, but I am at a loss in trying to determine why the fuel pump isn't getting power.

Thank you for taking the time to read this and ponder the issue.
May 29, 2021 at 11:34 AM (Merged)
Avatar
CARADIODOC
  • CERTIFIED EXPERT
  • 34,306 POSTS
Have you tried starting the engine? The fuel pump must not run unless the engine is rotating, (cranking or running). That's for safety on all vehicles with electric fuel pumps. On most models it will still run for about one second when you turn on the ignition switch. If you don't have 12 volts at the pump at that time, check the inertia switch. Use a test light to check for that one-second pulse. Digital voltmeters don't respond fast enough.

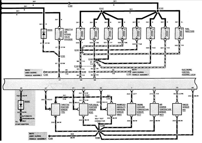
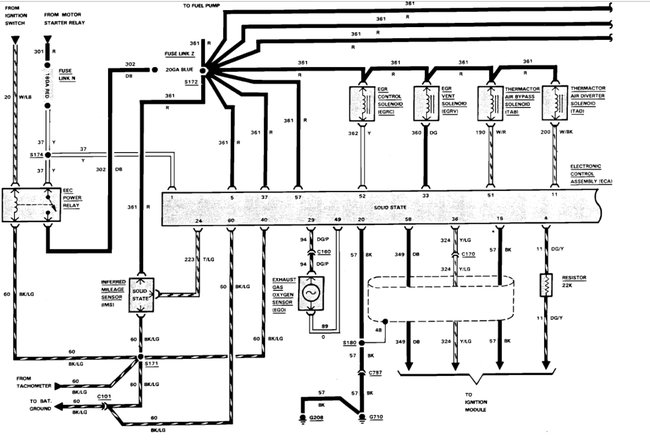
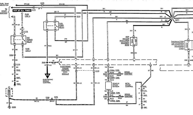
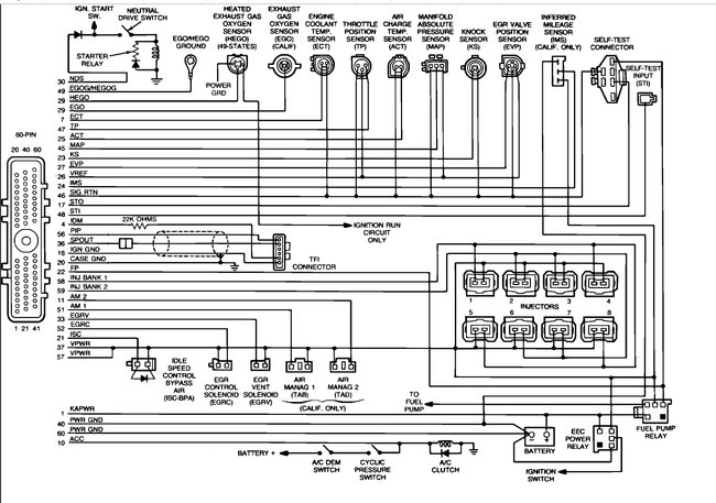
I cut off part of the second diagram so it could be expanded for easier reading. It's just missing the injectors. Let me know if you need the entire diagram.

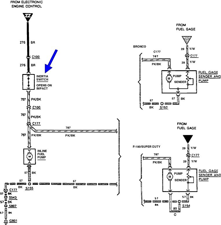
There's no drawing showing the location of the inertia switch. This is from the service manual: "On F-series, the Inertia Switch is located at the far Left part of the toe-board, near the parking brake assembly. On E-series, the switch is on the passenger side cowl panel, just forward of the right front door".
May 29, 2021 at 11:34 AM (Merged)
Advertisement
Avatar
TYLER CLARK
  • MEMBER
  • 6 POSTS
Yes, the truck has been running during testing. I will check the inertia switch in that manner and return tomorrow with my results. Thank you
May 29, 2021 at 11:34 AM (Merged)
Avatar
CARADIODOC
  • CERTIFIED EXPERT
  • 34,306 POSTS
Dandy. Please keep me updated.

Apparently my mind was in neutral. My next comment was going to be to check for spark as the more common failures involve a loss of spark and fuel pump, but I forgot that you had the engine running by hot-wiring the fuel pump. That eliminates a lot of possible suspects and leaves just the fuel pump circuit. We'll figure it out.
May 29, 2021 at 11:34 AM (Merged)
Avatar
TYLER CLARK
  • MEMBER
  • 6 POSTS
The culprit was determined to be a bad wire feeding the inertia switch from the relay. It has been rewired and now works. the truck is all fixed
May 29, 2021 at 11:34 AM (Merged)
Avatar
COREY1978
  • MEMBER
  • 1 POST
i can't get power to the fuel pump. i have changed the fuses and the relays and checked the inertia switch. i can use the test harness at the relay and ground it out and have power that way so i know there is no problem with the wiring from my fuel pump to the front of the truck. can someone please help?
May 29, 2021 at 11:34 AM (Merged)
Avatar
DAVE H
  • CERTIFIED EXPERT
  • 13,384 POSTS
the pump is grounded near the pump (black wire) to chassis .. (pink/black) wire goes to inertia switch then carries on (brown wire)to fuel pump relay .. relay is grounded from EEC module (electronic engine control) which gets it's signal's from ECU/PCM check wiring from EEC module (tan/light green) wire from relay to EEC module.... (red) wire from relay goes to fuel injectors.

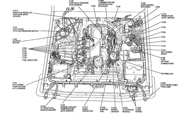
LH Side Of Engine Compartment, On Relay Bracket. Fuel pump relay is next to the EEC Relay.

https://www.2carpros.com/articles/how-to-check-an-electrical-relay-and-wiring-control-circuit

Check out the diagrams (below). Please let us know what happens.
May 29, 2021 at 11:34 AM (Merged)
Avatar
JACOB RHYNE
  • MEMBER
  • 1 POST
Hi, we have a problem with the truck listed above Custom 5-spd, with dual fuel tanks. When we try to start it, it won't start, no clicks. We figured it out and it was a fuel pump problem. There is no power to the fuel pump. When we turn on the ignition, the fuel pumps won't come on, even with clutch to the floor. Tried checking the fuses, but no luck. What could be the reasons we have no fuel pump power?
May 29, 2021 at 11:35 AM (Merged)
Avatar
KASEKENNY
  • CERTIFIED EXPERT
  • 18,907 POSTS
So we need to check a couple things because we may have a different issue then the fuel pumps. If the fuel pumps are the issue then the engine would crank but not start. So if you are not getting anything when you turn the key then I suspect the issue is different then pumps.

Let's start with the clutch position switch. Check power coming out of the switch to see if you have power. If not, then this may be the issue. Also, when you say you have not power at the pumps, did you confirm that with a meter or test light?

Let's start with this and go from there. Thanks
May 29, 2021 at 11:35 AM (Merged)
Avatar
BUSHROD
  • MEMBER
  • 6 POSTS
truck has two tanks, no power to fuel pump. can the switch on dash that controls tanks cause the power not to go to pump. I can spray gas into air holes on plyem and truck will fire.I tried to straight wire pump, but truck wont fire like that. when I take off straight wire to pump and spray gas into intake it will fire. will bad switches cause computer to give wrong single and cause it not to crank. what switches can cause the power not to go to pump. I know it has fuel cut off switch, and front and rear tank switch, and fuel pump relay on fender well. need help please.
May 29, 2021 at 11:35 AM (Merged)
Avatar
RACEFAN966
  • CERTIFIED EXPERT
  • 5,029 POSTS
It sounds like the EEC relay is not working here is a guide to help you test the relay and how to test for power

https://www.2carpros.com/articles/how-to-check-an-electrical-relay-and-wiring-control-circuit

and

https://www.2carpros.com/articles/how-to-use-a-test-light-circuit-tester

OK are you sure that the main fuel pump is not working? How old is the fuel filter? Do you have a digital multi meter to do some testing with? Have you checked the fuel pump relay? See this truck has 3 fuel pumps a lift pump in each tank and then the main pump on the inside of the frame on the left (drivers) side about under the drivers seat. Then there should be a fuel filter just in front of the pump.

There is a black can back by the tank this is the switch valve sediment bowl. There may be filter in that but we will get to that later. Lets first determine that the main fuel pump isn't working ok. Let me know if when you turn the key on that pump hums, it may be that you will have to put you hand on the pump and have someone turn the key on should run for about 3 sec. Let me know what you find here and we will go from there.

Check out the fuel pump wiring diagrams below. Please run this test and get back to us.
May 29, 2021 at 11:35 AM (Merged)
Avatar
BUSHROD
  • MEMBER
  • 6 POSTS
When I cut the key on there is no power going to the fuel pump. I also checked for power on the fuel cut off switch under the glove box, and the front and rear tank switch on the dash, and I have no power on either one when the key is turned on. I would think they would have power on them when I turn on the key. Does the fuel pump relay on the fender well suppose to have a hot wire to it that feeds everything.
May 29, 2021 at 11:35 AM (Merged)
Avatar
RACEFAN966
  • CERTIFIED EXPERT
  • 5,029 POSTS
The pumps get power for 3 seconds when you turn the key on. Then when you go to crank they get power again and the relay keeps power to the proper pumps till turned off. The switch on the dash powers the correct in tank pump and nothing more. The relay keeps the correct intake pump running and the high pressure pump on the frame working once you go to crank. So what is you want to do? Are you wanting to fix it and make it work as it should or ? I am not trying to be difficult just trying to understand what you are wanting to do. Once I know I understand what you are after then we will go from there. Thanks.
May 29, 2021 at 11:35 AM (Merged)
Avatar
BUSHROD
  • MEMBER
  • 6 POSTS
Hi,
I want to thank you for your help first. This has been a real headack. I want to fix it right. first let me explain everything. The truck was running butthe enginehad a knock, so I had the motor changed. We put a 302 motor out of a 86 linclon, but the guys had to change the fuel injection because the linclon had only 1 air hose on it to the air filter, and the truck motor had 2, and maybe the fuel linage was different. After the mechanic changed over everything he couldn't get it cranked. He said the fuel pumps wouldn't work, but if you spray gas into the air hole's on the plyemn the truck will fire. He told me he didn't think the injectors were letting gas in. I checked the wire on one of the injectors with the switch on and it had power to it, so I figured the injectors were ok. I put a new fuel relay on and had no effect. I checked the relay for power and it has five wires on the plug-in and one has power. I have the dash out so I can see all the wires and they look good. I have the back fuel tank unhooked, could this cause a problem. Could the computer cause the fuel relay not to work, and how do I check the injectors to make sure they are working right. I just checked the fuel pump to see if it come on for 3 seconds when the switch was turn on, and it did not come on, so what would cause it not to work like you said for 3 seconds.
again I appreicate your help
May 29, 2021 at 11:35 AM (Merged)
Avatar
RACEFAN966
  • CERTIFIED EXPERT
  • 5,029 POSTS
Ok great this helps a lot so tell me what engine was in this truck before the replacement? It determines wire colors in some area's. I will then look over the wire diagram and we will follow out the wires to the fuel pump to determine where the problem is. Now I also must ask what computer was used the one from the truck or the one from the car the engine came out of?
May 29, 2021 at 11:35 AM (Merged)
Avatar
BUSHROD
  • MEMBER
  • 6 POSTS
The motor came out of 86 Linclon, same 302 motor but the intake had to be changed. the origonal motor in the truck was also 302. It was running until the motor swap. I checked the fuel pump relay plug-in wires for juice, and only 1 wire has power. It is the wire going to the coil. Another mechanic told me that there was suppose to be 2 hot wires going to the fuel pump relay. He said it was suppose to have hot wires on the points side, and the coil side on the relay. The hot that is going to the relay is going to the points terminal on the relay. I checked all of the wires on the relay and where they were going and this is how the wires go-- 1 red wire comes from the computer, 1 striped wire goes to the fuel cut off switch, 1 striped wire goes to a switch beside the battery, which I think is a timer, and 1 striped wire goes to a plug-in on the fender welll that splits and goes to the fuel pump on the frame, and the other wire in the plug in that splits off, that wire goes to the tank switck on the dash.
The truch has the computer from the origonal motor.
what gets me is, that if I straight wire the fuel pump the gas is getting to the injectors but the truck won't fire. But I sprayed a shot of eather in the intake, and it fired. It just don't make any sense unless both fule pumps have to be running before there is enough pressure to get through the injectors. Is there any way I can rig the truck to run without fixing it back oragional? thanks for any help
May 29, 2021 at 11:35 AM (Merged)
Avatar
RACEFAN966
  • CERTIFIED EXPERT
  • 5,029 POSTS
Ok with the relay this is true it should have constant power to one term and switched power to an other term this turns the relay on to send power to the pump. We will get to that in a second. I also must know if the engine from the lincoln is an HO or not. Did the upper plenum from the lincoln say H.O.? This will change the firing order so get to me with that ok. Now back to the relay. Red wire should be constant power. Now the other power comes from the inertia switch. So keyed power to the inertia switch then to the switched side of the relay through the pink wire with the black stripe. Now also if you haven't done so yet up on the fire wall inside near the brake pedal is the inertia switch with a red or white button in it push that and see if it starts here a pic of one.


https://www.2carpros.com/forum/automotive_pictures/249564_DSC01070_1.jpg

May 29, 2021 at 11:35 AM (Merged)
Avatar
BUSHROD
  • MEMBER
  • 6 POSTS
The Linclon pleym says ford 5.0 Liter The truck plyem says Ford ELECTRONIC FUEL INJECTION. Neither says HO

The inertia switch wires are 1 wire going to fuel relay and 1 wire going to fuel pump which is pink with black stripe. the red wire on the relay goes to the computer. yellow wire is hot and goes to switch or coil. it has a brown and blue stripe wire that goes to a red-plug in beside the battey that is not pluged up. it is a wide plug-in and I don't see a place for it to go.
I think I need to check the input wire on the inertia switch to find out why it dont have any juice because you said the inertia wire going to the relay needs power.
May 29, 2021 at 11:35 AM (Merged)
Avatar
RACEFAN966
  • CERTIFIED EXPERT
  • 5,029 POSTS
Ok great then everything should work fine once we have power to he fuel pump. Now did you check wires to the tank selector switch? Now the pink wire with the black stripe comes from the relay to the inertia switch and then to the fuel pump. Now the power comes from the yellow wire to the fuel pump relay, which is provided from the starter relay on the fender near the battery. sorry I was reading the wiring diagram incorrectly. So it is like so yellow wire from the starter relay to the fuel pump relay then out the pink wire with the black stripe to the inertia switch then from the inertia switch to the fuel pump. The tank selector switch determines which pump gets the power.
May 29, 2021 at 11:35 AM (Merged)