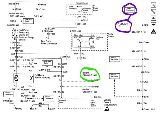
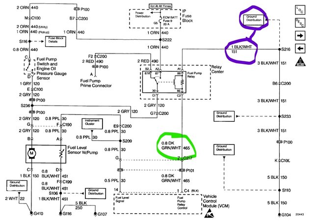
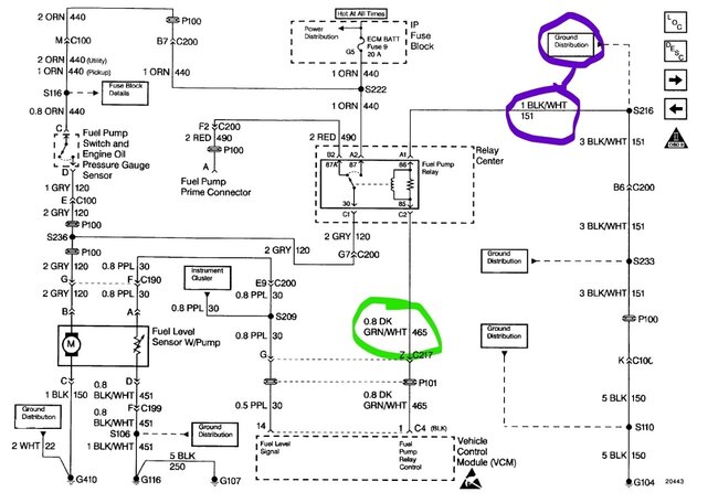
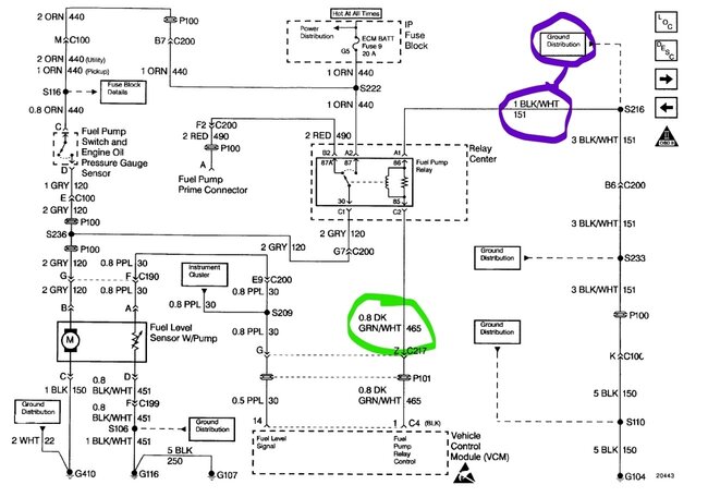
It recently shut off while driving and wouldn’t start. Got it home and fuel pump wasn’t working, replaced it as I still had warranty from two years ago. Long story short, pump runs if I use fuel pump test wire when powering with 12v, power going to purple wire at (Delphi) pump but no signal on grey wire coming from relay. Power at fuses 9&10 with key on. Pump does not prime with key in on positions. I have continuity from pin 1 (black I believe) in PCM, dark green/white stripe to the relay but it isn’t working, no click, jumping 30/87 does nothing.
Thank you
Thank you
Apr 22, 2023 at 3:49 AM





