Fuel pump replacement

1990 PLYMOUTH SUNDANCE
181,000 MILES • 2.5L • 4 CYL • 2WD • AUTOMATIC
Avatar
MARC WOODS
  • MEMBER
  • 53 POSTS
Can I get directions for replacing fuel pump please?
Nov 1, 2018 at 2:47 PM
Advertisement
Avatar
ASEMASTER6371
  • CERTIFIED EXPERT
  • 52,796 POSTS
Good afternoon.

I attached the procedure below for the replacement. Make sure you remove as much fuel as you can.

Roy

Removal

It is necessary to remove the fuel tank from the vehicle to replace the fuel pump. Follow fuel tank removal procedure.
See: Fuel Tank > Procedures

Removing Fuel Pump - Typical
imageOpen In New TabZoom/Print


1. Using a hammer and a non metallic punch carefully tap lock ring counter clockwise to release pump.
2. Remove fuel pump and 0-ring seal from tank. Discard old seal and pump inlet filter.

Installation

1. Wipe seal area of tank clean and place a new 0-ring seal in position on pump.
2. Before installing pump always install a new filter on the end of suction tube.
3. Position fuel pump in tank with locking ring.
4. Using a hammer and non metallic punch drive ring around clockwise to lock pump in place.

CAUTION: Extreme care should be exercised not to overtighten pump as it could leak.

5. Install tank.
Nov 1, 2018 at 3:06 PM
Avatar
MARC WOODS
  • MEMBER
  • 53 POSTS
Thank you for the fast reply. What are the fuel tank removal procedures?
Nov 1, 2018 at 3:40 PM
Advertisement
Avatar
ASEMASTER6371
  • CERTIFIED EXPERT
  • 52,796 POSTS
They are attached below.

Roy

Removal

1. Perform fuel system pressure release on fuel injected and turbocharged models.


2. Disconnect negative battery cable and drain fuel tank.
3. Remove screws that secure fuel filler tube to quarter panel.
4. Raise vehicle on hoist. Some models will require removal of the right rear wheel for easier access to the fuel filler tube.
5. Disconnect wiring and hoses from the tank.

WARNING: Wrap shop towels around hoses to catch any gasoline spillage.

6. Support tank with transmission jack. Loosen tank mounting straps and lower tank slightly. Remove hose from rollover/separator valve.
7. Carefully work fuel filler tube from tank.
8. Remove tank mounting straps and lower tank.

Installation

1. Position fuel tank on transmission jack. Connect vapor separator/rollover valve hose and position insulator pad on fuel tank. Check that vapor vent hose is routed so that it is not pinched between tank and floor pan during installation.
2. Raise tank into position and carefully work filler tube into tank. Transmission fluid may be used as an aid to assembly.
3. Tighten strap nuts to 23 Nm (250 inch pounds). Remove transmission jack. Check that straps are not twisted or bent before or after tightening strap nuts.
4. Connect lines, draft tube cap and wiring on fuel injected vehicles, use new hose clamps and tighten to 1 Nm (10 inch pounds).
5. Lower vehicle and install filler tube mounting screws.
6. Fill fuel tank, install filler cap, connect battery cable, and operate vehicle.
7. Check for leaks at hose connections.
Nov 1, 2018 at 3:54 PM
Avatar
MARC WOODS
  • MEMBER
  • 53 POSTS
Thank you. will let you know how it goes tomorrow.
Nov 1, 2018 at 5:27 PM
Avatar
ASEMASTER6371
  • CERTIFIED EXPERT
  • 52,796 POSTS
You are welcome.

Always glad to help.

Roy
Nov 2, 2018 at 1:15 AM
Avatar
MARC WOODS
  • MEMBER
  • 53 POSTS
Took tank off but nothing under tank where it meets the car only two spots on back off tank where fuel lines connect to. Attaching images need help which one is it in and how to get it off.
Nov 2, 2018 at 7:56 AM
Avatar
MARC WOODS
  • MEMBER
  • 53 POSTS
Which one is the fuel pump in and how to get it out? Thank you.
Nov 2, 2018 at 8:01 AM
Avatar
ASEMASTER6371
  • CERTIFIED EXPERT
  • 52,796 POSTS
In your picture, the one on the right.

If you look at the picture I sent you a while back, you need to use a hammer and chisel or screw driver to walk the lock ring around until it releases.

Roy
Nov 2, 2018 at 8:17 AM
Avatar
MARC WOODS
  • MEMBER
  • 53 POSTS
Thanks Roy.
Nov 2, 2018 at 8:50 AM
Avatar
ASEMASTER6371
  • CERTIFIED EXPERT
  • 52,796 POSTS
You are welcome.
Nov 2, 2018 at 8:56 AM
Avatar
MARC WOODS
  • MEMBER
  • 53 POSTS
Got it put in it was the one on the left. Car still will not start though. It has been sitting for a little over a week so the battery is low will that cause the fuel pump to not turn on?
Nov 2, 2018 at 11:12 AM
Avatar
ASEMASTER6371
  • CERTIFIED EXPERT
  • 52,796 POSTS
Yes, it needs at least 12.2 volts for the pump to come on line.

Roy
Nov 2, 2018 at 7:12 PM
Avatar
MARC WOODS
  • MEMBER
  • 53 POSTS
Pump in a new pump today swap the ASD relay and tried to jump the car still nothing. Sprayed starter fluid started far a couple of seconds then shuts off. What could be my problem?
Nov 3, 2018 at 3:23 PM
Avatar
ASEMASTER6371
  • CERTIFIED EXPERT
  • 52,796 POSTS
Can you hear the pump turn on when you turn on the key?

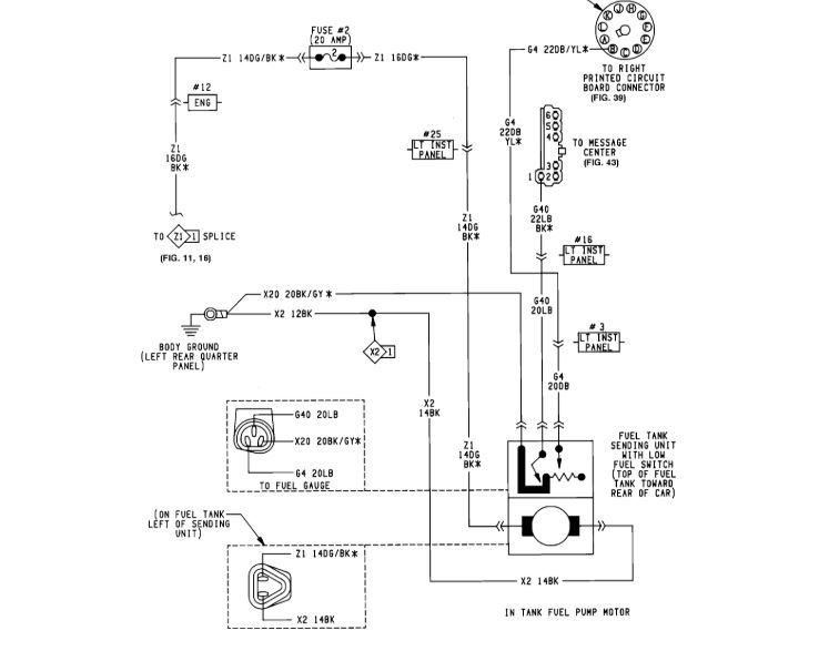
Check for power to the fuel pump at the connector.

Check fuse in the diagram I attached for power on both sides with a test light or voltmeter.

Roy

Nov 3, 2018 at 3:47 PM
Avatar
MARC WOODS
  • MEMBER
  • 53 POSTS
Do not hear the pump but will try to buy a test light tonight.
Nov 3, 2018 at 5:32 PM
Avatar
ASEMASTER6371
  • CERTIFIED EXPERT
  • 52,796 POSTS
Okay, keep me updated.
Nov 3, 2018 at 5:44 PM
Avatar
MARC WOODS
  • MEMBER
  • 53 POSTS
I unplugged all the relays and car still cranks tried bypassing the relays with a paper clip put still do not hear the pump coming on. Could it be the battery is too low? I know I already asked you about the low battery. But just trying to figure it out until I have a way to get a test light.
Nov 4, 2018 at 4:33 PM
Avatar
ASEMASTER6371
  • CERTIFIED EXPERT
  • 52,796 POSTS
Yes, as I stated way back, it needs to be charged to 12.6 volts. Jumping is not the correct way. You need a battery charger or take it to a parts store and have it charged. that is also a free service.

Lets start there.

I am worried about the jumping with a paper clip. You may have blown fuses as that is not a good thing to do without knowing what you are jumping out.

Roy
Nov 4, 2018 at 4:40 PM
Avatar
MARC WOODS
  • MEMBER
  • 53 POSTS
It was the ASD relay I will get the battery charged. Terminal 87 and 30. Did it to the fan relay and the fan came on but not when I tried it on the ASD relay did not hear the pump come on. I will charge battery first and get a test light and check for power and get back to you.
Nov 4, 2018 at 6:02 PM
Avatar
ASEMASTER6371
  • CERTIFIED EXPERT
  • 52,796 POSTS
Sounds like a plan.

Roy
Nov 4, 2018 at 6:10 PM
Avatar
MARC WOODS
  • MEMBER
  • 53 POSTS
Getting power to the relay but not the pump.
Nov 5, 2018 at 10:59 AM
Avatar
ASEMASTER6371
  • CERTIFIED EXPERT
  • 52,796 POSTS
Okay, how many powers do you have at the relay?

Does it click with the key on?

Did you look at the diagram the other tech sent you?

Roy
Nov 5, 2018 at 12:23 PM
Avatar
MARC WOODS
  • MEMBER
  • 53 POSTS
Using a test light do not hear it click when key on. Tried checking for power at green and black wire that goes to pump had helper turn key on while checking no power to pump. Will double check the diagram.
Nov 5, 2018 at 12:33 PM
Avatar
MARC WOODS
  • MEMBER
  • 53 POSTS
Caradiodoc, expert, said;

Cranking has nothing to do with the ASD relay. If you do have spark, we know the ASD relay is turning on, so the cause of the bad pump has to be after that. You will need to check for 12 volts on the dark green/black wire in the fuel pump's connector, but you have to do that while a helper is cranking the engine. As an alternative, you can unplug the ASD relay, then use a stretched-out paper clip, or piece of wire, in the socket to jump the red wire to the dark green/black wire. The ignition switch does not have to be on for this. The jumper will put 12 volts on the dark green/black circuit so you can test for that at the pump's connector
Nov 5, 2018 at 1:02 PM
Avatar
ASEMASTER6371
  • CERTIFIED EXPERT
  • 52,796 POSTS
Okay, I read that on your other post.

He is correct but I would not have jumped the ASD. I would go right to the fuel pump relay.

Roy
Nov 5, 2018 at 1:45 PM
Avatar
MARC WOODS
  • MEMBER
  • 53 POSTS
When I did that I can hear the pump running while I am under the car at the pump does that mean the relay is bad?
Nov 5, 2018 at 1:54 PM
Avatar
MARC WOODS
  • MEMBER
  • 53 POSTS
I thought the fuel pump relay was integrated with the ASD relay.
Nov 5, 2018 at 1:55 PM
Avatar
ASEMASTER6371
  • CERTIFIED EXPERT
  • 52,796 POSTS
You are right. It is part of the ASD relay.

It feeds injectors and the coil. As he said, if you have spark, then it is not the ASD relay. It has to be wiring from the relay back to the pump connector.

Roy
Nov 5, 2018 at 2:14 PM
Avatar
MARC WOODS
  • MEMBER
  • 53 POSTS
If no spark then it is the relay?
Nov 5, 2018 at 2:15 PM
Avatar
ASEMASTER6371
  • CERTIFIED EXPERT
  • 52,796 POSTS
Possible, but you need to check for voltage to the positive side of the ignition coil.

If you do, then no, it is not the relay.

If it does not, check for power first to the relay. If there is, it may be either the relay or the ECM.

If there is not, then check your fuses for power on both sides.

Roy
Nov 5, 2018 at 2:23 PM
Avatar
MARC WOODS
  • MEMBER
  • 53 POSTS
Replaced pump and relay fuse is good but not getting power to the fuse. I think used test light on fuse and terminals but no indication of power to the test light. Took fuse out and tried to start car does same thing as when it is in. What is my next step?
Nov 5, 2018 at 10:03 PM
Avatar
ASEMASTER6371
  • CERTIFIED EXPERT
  • 52,796 POSTS
It sounds like you have an issue at the fuse box if you have no power to the fuse. inspect the fuse box carefully for any damage.

Due to the age, you may have wire harness degrading from age.

Roy
Nov 6, 2018 at 3:09 AM
Avatar
MARC WOODS
  • MEMBER
  • 53 POSTS
The only time I am getting power to the fuse is when I jump the dark green and black wire to the red wire. That makes the pump stay running.
Nov 6, 2018 at 5:35 AM
Avatar
MARC WOODS
  • MEMBER
  • 53 POSTS
How this all started was; I was driving down the road then the car lost power and I got out checked under hood and the alternator belt was off and the accessory belts but I put them back on. Could it be the time belt came loose too. That is when I did not hear the fuel pump come on anymore and sprayed starting fluid and it started and shut off so I thought the fuel pump went out. Need to get the car back on the road been stranded for two weeks already. Thanks for all the help so far Roy.
Nov 6, 2018 at 5:39 AM
Avatar
ASEMASTER6371
  • CERTIFIED EXPERT
  • 52,796 POSTS
You are back feeding the wire. You need to find the source of the failure as it needs to run without a jumper.

Roy
Nov 6, 2018 at 5:40 AM
Avatar
MARC WOODS
  • MEMBER
  • 53 POSTS
Okay. How do I do that?
Nov 6, 2018 at 5:59 AM
Avatar
ASEMASTER6371
  • CERTIFIED EXPERT
  • 52,796 POSTS
As I stated before. You need to look closely at the fuse block for damaged wires going to the block. Power for the fuses runs on a common rail that feeds all the fuses.

It may be a bad fuse block or wiring issue.

Roy
Nov 6, 2018 at 7:50 AM
Avatar
MARC WOODS
  • MEMBER
  • 53 POSTS
Took off distributor and found this under the pick up assembly.
Nov 6, 2018 at 5:56 PM
Avatar
MARC WOODS
  • MEMBER
  • 53 POSTS
Not sure what this part is called but need to know so I can replace it tonight. Stuck in parking lot at autozone.
Nov 6, 2018 at 5:59 PM
Avatar
ASEMASTER6371
  • CERTIFIED EXPERT
  • 52,796 POSTS
That is what is left of the pick up coil. Replace it. You can get it at a parts store.

Roy
Nov 6, 2018 at 5:59 PM