Erratic idle with codes 22, 34, 35, and 45

1987 CHEVROLET CELEBRITY
200,210 MILES • 2.8L • 6 CYL • 2WD • AUTOMATIC
Avatar
ETERNALARIANNE
  • MEMBER
  • 203 POSTS
I was gifted the vehicle listed above Wagon that sat for 5 years. I changed out the fuel pump and sending unit, as well as the fuel lines and filter. I also did a full tune up with spark plugs, wires, and PCV valve.

It wouldn't stay running due to losing fuel pressure. Troubleshooting showed it was a leaking injector, so I replaced all 6 of them and now it runs. But the idle is up and down and check engine light comes on and off. It will rev up fine when you press the accelerator, just the idle is up and down.

I plugged a code scanner into it and its throwing four codes: 22, 34, 35, and 45. I swapped out the Idle Air Control Valve and the Mass AIrflow Sensor, but still idling up and down and throwing the same four codes.

Any idea what could cause those four codes together?
Jan 2, 2021 at 1:45 PM
Advertisement
Avatar
CARADIODOC
  • CERTIFIED EXPERT
  • 34,308 POSTS
22 - TPS sensor signal voltage low
34 - Map sensor signal out of range, low
35 - Idle air control sensor circuit fault
45 - Oxygen sensor rich exhaust

Most sensors, the first two in this list in this case, are fed with ground and 5.0 volts from the Engine Computer, then they develop a signal voltage between those two voltages. There's mechanical stops inside the throttle position sensor that limit the range of its signal voltage to roughly 0.5 to 4.5 volts. Only a circuit defect can let the signal voltage go outside that range. Doing so is what the computer sees to detect that problem, and set the appropriate diagnostic fault code. I would concentrate on the first two fault codes as they're pretty easy to diagnose.

Code 35 is misleading. That part is the "idle air control motor", not sensor. You may have inadvertently set that code if the ignition switch was turned on while that motor was disconnected.

To set code 45 requires a properly-working oxygen sensor. The Engine Computer likely reverted to a back-up strategy once the first two codes were set. They can't let the system run lean in that back-up mode as that would lead to stumbling and hesitations. When running too rich, engine performance will still feel acceptable.

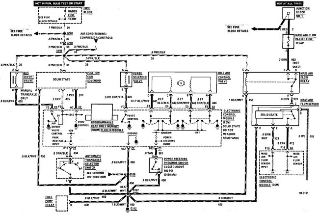
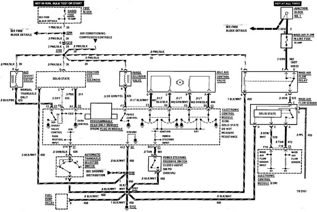
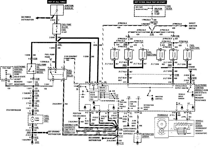
These three diagrams cover most of your engine controls. If you have trouble seeing them, I can cut them into pieces that I can enlarge for you. In particular, look at the two arrows I added in the second diagram. The red arrow is pointing to the 5.0-volt supply to the MAP sensor, and the gray arrow is pointing to the 5.0-volt supply to the TPS. Normally they use just one wire to supply multiple sensors, so when you're getting multiple "low voltage" fault codes, it's related to that one wire. Here they're using a separate wire for each sensor, but they still all originate from a single regulator circuit inside the computer. My suspicion is you're going to find one of these wires is shorted to ground, or both of them are open, meaning they have a break in them.

The TPS is the easiest to get to. It's on the side of the throttle body. To be valid and accurate, these readings have to be taken with the sensors plugged in. You can stick the meter's probe through the rubber seal around the wires.

If you need help with using a digital voltmeter, start with this article:

https://www.2carpros.com/articles/how-to-use-a-voltmeter

They're using one here with an "auto-ranging" feature. You can find a perfectly fine meter at Harbor Freight Tools for around $7.00, or at Walmart or any hardware store. I can help you with setting it up, if necessary.

Let me know what you find on these two wires.
Jan 2, 2021 at 3:28 PM
Avatar
ETERNALARIANNE
  • MEMBER
  • 203 POSTS
So for the first two I should be looking for wiring problems on those two sensors?

Could the last one could be related to the fact that the catalytic converter has been removed from this car (I see a straight pipe installed in its place)?
Jan 2, 2021 at 3:33 PM
Advertisement
Avatar
CARADIODOC
  • CERTIFIED EXPERT
  • 34,308 POSTS
Nope. Catalytic converters were first monitored for their efficiency with a second oxygen sensor after it on all '96 models. Those are referred to as having the "OBD2, (on-board diagnostics version 2) emissions system.

The front oxygen sensor switches between too rich and too lean about two times per second. Staying in one state too long is how the computer tries to make adjustments, and/or sets a fault code. In addition, on OBD2 vehicles, if the catalytic converter is working properly, the rear O2 sensor will switch between rich and lean perhaps once every minute or two. As the converter looses its efficiency, less change in the composition of the exhaust gas takes place inside it, so what comes out starts to look like what went in. The rear O2 sensor will start to switch faster and faster until eventually it matches that of the front sensor. By that time the computer has seen the increased switching rate and set the fault code for "converter efficiency", and turned on the Check Engine light.

Reread my first reply if you haven't already. I added to it, possibly after you read it the first time.
Jan 2, 2021 at 4:11 PM
Avatar
ETERNALARIANNE
  • MEMBER
  • 203 POSTS
Okay, I’ll see what I can find and get back to you. My neighbor has been helping me with this since he has way more tools than me, I’ll see if he has the voltmeter.

Also, I plan on using this a “utility” vehicle, not a daily driver. Would there be any harm in driving it like this until I can get this all figured out?
Jan 2, 2021 at 4:24 PM
Avatar
CARADIODOC
  • CERTIFIED EXPERT
  • 34,308 POSTS
Probably not. On 1995 and older models, gutting the catalytic converter only makes for more air pollution. Unless the catalyst melted from being overheated due to a spark-related misfire, or it was plugged from using leaded gas, removing the innards won't solve any engine running problem, but it also won't be detected by the Engine Computer. It's still the front oxygen sensor that monitors the exhaust gas, and it's by its signal voltages that the computer makes fine-tuning adjustments to the fuel/air mixture.

The initial fuel metering calculations on Chrysler products are base on readings from the MAP sensor. That measures intake manifold vacuum, meaning load on the engine. All other manufacturers need a mass air flow sensor to measure the weight of the incoming air, then the computer calculates the right amount of fuel to go with it after factoring in other sensor data, mainly temperature sensors. The throttle position sensor actually has about the least impact on those fuel calculations.

There were a few GM models that didn't use a mass air flow sensor. When it is used but fails or sets a fault code, most Engine Computers have a backup strategy that defaults to using the MAP sensor for fuel metering calculations. The engine might not run as well as normal, but it will run.
Jan 2, 2021 at 4:54 PM
Avatar
ETERNALARIANNE
  • MEMBER
  • 203 POSTS
Okay, weird thing just happened. On a hunch I unhooked the battery to clear the ECM. Cranked it up and after an initial hesitation (I had to rev it a bit to get it going) it settled down to a steady idle and ran fine for 15 minutes.

The exhaust is white and still smells of gas/oil but no check engine light at all. I don’t know if it just because this car is old and over 200,000 miles with no catalytic converter or if something is still wrong, but it’s better than it was yesterday...
Jan 3, 2021 at 7:03 AM
Avatar
CARADIODOC
  • CERTIFIED EXPERT
  • 34,308 POSTS
I don't like the white smoke unless that's just condensation burning off. Please keep me updated on your progress.
Jan 3, 2021 at 2:20 PM
Avatar
ETERNALARIANNE
  • MEMBER
  • 203 POSTS
Okay. update: I’ve been cranking it and letting it run 5-10 minutes every day (can’t drive it until I get insurance on it). The white smoke comes and goes, mainly after first cranking and then if I rev it up. Exhaust still smells of gas/oil.

Today the check engine light came on again for a few seconds then went away, this time giving a single code: 35.
Jan 5, 2021 at 3:47 PM
Avatar
CARADIODOC
  • CERTIFIED EXPERT
  • 34,308 POSTS
Watch the coolant level in the reservoir. If the white smoke is due to burning coolant, the level will go down in the reservoir.
Jan 5, 2021 at 4:00 PM
Avatar
ETERNALARIANNE
  • MEMBER
  • 203 POSTS
I’ve read that white smoke can be coolant. I’ll keep an eye on the coolant levels, what about the code 35 coming back?
Jan 5, 2021 at 4:11 PM
Avatar
CARADIODOC
  • CERTIFIED EXPERT
  • 34,308 POSTS
If the Engine Computer is able to adjust idle speed, especially right after start-up, the system is working at that time. Then the best suspect would be an intermittent failure, typically due to loose or corroded terminals in the connector. If there was a solid, or permanent failure, such as a cut wire, the computer would never be able to adjust idle speed. That type of defect would be detected the instant the ignition switch is turned on, and the Check Engine light would turn on right away.

If you erase the fault codes, then they don't come back right away, it's an intermittent problem. That's where you look for something that is able to "fix itself" and work at times.

Probably the last suspect would be the idle speed motor itself. They have four electromagnetic coils of wire inside, and those wires are pretty substantial and not prone to breaking.

The system can be tested with a scanner, under the "IAC Test" or "idle speed test". That allows you to command the computer to raise engine speed to as much as 2,000 rpm in 100-rpm increments. If engine speed responds accordingly, the system is working.

Here's GM's diagnostic steps for code 35:

CIRCUIT DESCRIPTION
Code 35 will set when the closed throttle engine speed is 300 rpm above or below the desired (commanded) idle speed for 50 seconds. Review the "Description and Operation" of the Idle Air Control (IAC) Valve operation in "Idle Speed / Throttle Control - Electronic"



TEST DESCRIPTION
Numbers below refer to circled numbers on the diagnostic chart.

1. The Tech 1 rpm control mode is used to extend and retract the IAC valve. The valve should move smoothly within the specified range. If the idle speed is commanded (IAC extended) too low (below 700 rpm), the engine may stall. This may be normal and would not indicate a problem. Retracting the IAC beyond its controlled range (above 1500 rpm) will cause a delay before the rpm's start dropping. This too is normal.

2. This test uses the Tech 1 to command the IAC controlled idle speed. The Electronic Control Solenoid (ECM) issues commands to obtain commended idle speed. The node lights each should flash red and green to indicate a good circuit as the ECM issues commands. While the sequence of color is not important if either light is "OFF" or does not flash red and green, check the circuits for faults, beginning with poor terminal contacts.

DIAGNOSTIC AIDS
A slow, unstable, or fast idle may be caused by a non-IAC system problem that cannot be overcome by the IAC valve. Out of control range IAC "Scan" tool counts will be above 60 if idle is too low, and zero counts if idle is too high. If idle speed is above 600-700 rpm in drive with an A/T, locate and correct vacuum leak. If rpm is below specifications, check for foreign material around throttle plates. Refer to Fuel Delivery and Air Induction / Throttle Body.

The following checks should be made to repair a non-IAC system problem:

Vacuum Leak (High Idle)
If idle is too high, Stop the engine. Fully extend (low) IAC with tester. Start engine. If idle speed is above 800 rpm, locate and correct vacuum leak including PCV system. Also check for binding of throttle blade or linkage.

System Too Lean (High Air/Fuel Ratio)
The idle speed may be too high or too low. Engine speed may vary up and down and disconnecting the IAC valve does not help. Code 44 may be set. "Scan" Oxygen (O2) voltage will be less than 300 mV (0.3 volt). Check for low regulated fuel pressure, water in the fuel or a restricted injector.

System Too Rich (Low Air/Fuel Ratio)
The idle speed will be too low. "Scan" tool IAC counts will usually be above 80. System is obviously rich and may exhibit black smoke in exhaust. "Scan" tool O2 voltage will be fixed above 800 mV (.8 volt). Check for high fuel pressure, leaking or sticking, injector. Silicone contaminated O2 sensors "Scan" voltage will be slow to respond.

Throttle Body
Remove IAC valve and inspect bore for foreign material.

IAC Valve Electrical Connections
IAC valve connections should be carefully checked for proper contact.

PCV Valve
An incorrect or faulty Positive Crankcase Ventilation (PCV) valve may result in an incorrect idle speed.

A/C compressor or relay failure
See C-Charts Component Testing / Chart C-10A if the A/C control relay drive circuit is shorted to ground or if the relay is faulty, an idle problem may exist. See: A L L Diagnostic Trouble Codes ( DTC ) > Related Tests, Information and Procedures > Chart C-10A A/C Clutch Control

If intermittent poor driveability or idle symptoms are resolved by disconnecting the IAC, carefully recheck connections, valve terminal resistance, or replace IAC.

Refer to Diagnosis by Symptom / Rough Idle or Stalling. See: Computers and Control Systems > Symptom Related Diagnostic Procedures > Rough, Unstable, or Incorrect Idle, Stalling
Jan 5, 2021 at 5:14 PM
Avatar
ETERNALARIANNE
  • MEMBER
  • 203 POSTS
Just a question, since the issue only happens when it’s idling but it runs fine when I’ve got my foot on the gas a little bit, would it hurt if I adjusted the idle screw to make it idle higher by default? I know that would burn more gas but it if will make it idle better it’s okay. This isn’t a daily driver, just a utility vehicle.
Jan 11, 2021 at 4:26 PM
Avatar
CARADIODOC
  • CERTIFIED EXPERT
  • 34,308 POSTS
There is no base idle adjusting screw. On fuel-injected engines, idle speed is controlled by the Engine Computer. There were some models that had a screw, but those were set at the factory, then staked in place so they couldn't move. Tampering with those usually introduced more problems, often with an elusive solution unless the mechanic was told someone played with that screw.

There's a few things that should be clarified. First, if idle speed is changing, whether as expected, or improperly, it has to be due to a vacuum leak or it's responding to the computer's commands, and those are in response to its analysis of sensor data. Second, the idle air control system only operates at idle. It is not involved with engine performance any time your foot is on the accelerator pedal.

It's hard to tell the difference between a vacuum leak causing increased idle speed, and the computer commanding it unless you have a scanner to look at that live data. The idle air control motor will be displayed as being at one of the "steps" from "0" to "256". With each step, the armature in the IAC motor rotates slightly, and it is connected to a threaded shaft that extends or retracts a pintle valve. As that valve retracts, it exposes more of an air passage around the throttle blade. That lets more air into the engine. At the same time, the computer increases the length of time it pulses the injectors open, giving it more fuel to go with that air.

You have to compare the idle step number with what actual idle speed is. A typical step number for a properly-running GM or Chrysler engine is around step 32. If you find idle speed is too high, along with an unusually-high step number, the computer is requesting that higher speed in response to something. In very unusual circumstances that could be due to readings from the throttle position sensor, but it's much more influenced by the readings from temperature sensors.

If you find idle speed is too high and the idle step is real low, as in 20 or less, the computer sees engine speed is too high and is trying to bring it down, but without success. This is where a vacuum leak becomes the best suspect.

Two-digit diagnostic fault codes are relatively primitive and aren't as informative as on '96 and newer models. In this case, code 35 points to a circuit defect, suggesting wires and connector terminals. It's common for those to have intermittent problems. While the problem can show up and clear up any time, once the fault is detected, even for an instant, the code stays in memory until it is erased. A circuit defect will prevent the IAC motor from rotating, so any rpm change would have to be caused by outside variables, such as vacuum leaks.

A different problem can occur when that air passage around the throttle blade becomes plugged with carbon. The computer sees the low idle speed, and in response, opens the IAC a little and increases injector "pulse width" to increase fuel. With the air passage blocked, no increase in engine speed will result, so the computer keeps adding more fuel and it opens the IAC even more. Eventually the computer figures out engine speed isn't responding as expected, so it will set a fault code for "IAC performance". That's different from a "circuit fault". Air passages blocked with carbon has become much less common for many years due to the better additives in gas today.

Chrysler never needed a mass air flow sensor, so this doesn't apply to them. Almost all other brands use a mass air flow sensor for their main fuel metering calculation. It is extremely important there is no leak in the fresh air tube between the sensor and the throttle body assembly. A leak will allow air into the engine that didn't get measured, so the computer won't calculate the proper amount of fuel to go with it. To make a problem even more confusing, a loose hose clamp, or some other leak can open up more when the engine rocks between accelerating and coasting, or between "drive" and "reverse". Always inspect that tube and correct any leaks.

You have to rethink your comment about using more fuel if an idle screw is adjusted. That might apply to older cars with carburetors, but here you're only adjusting air volume. The IAC system is actually nothing more than a carefully-controlled vacuum leak. That alone will increase engine speed, just like any other vacuum leak would do, but the mixture will be excessively-lean. The oxygen sensor will report the lean condition, then the computer will have another variable to add to the confusion.
Jan 11, 2021 at 5:40 PM
Avatar
ETERNALARIANNE
  • MEMBER
  • 203 POSTS
The reason I asked is there is an adjuster screw on the throttle body that adjusts the throttle level when it’s idling (at least that’s what it sounds like to me). I adjusted it some and it did make it idle higher but I wasn’t sure if I adjusted it more it would make any difference.

I understand there is an underlying intermittent issue with the idle, but I don’t have the tools required to do the thorough diagnostics you are mentioning - all I have is a basic code scanner and hand tools. I just want to get this car running at acceptable rates to drive it occasionally as a utility vehicle. But I also don’t want it to shut off on me when I stop at a red light or slow down in traffic. Thanks for all the help, I do really appreciate it.
Jan 11, 2021 at 5:50 PM
Avatar
CARADIODOC
  • CERTIFIED EXPERT
  • 34,308 POSTS
Please keep me updated on your progress.
Jan 11, 2021 at 7:27 PM
Avatar
ETERNALARIANNE
  • MEMBER
  • 203 POSTS
I took the IAC motor out to clean it and it literally fell apart. I guess that’s what I get for buying the cheap no-name one. I bought the one at the parts store and put it in and now runs fine! Thanks
Jan 24, 2021 at 12:29 PM
Avatar
CARADIODOC
  • CERTIFIED EXPERT
  • 34,308 POSTS
Dandy. Happy to hear you got it running better. Be aware those no-name parts are usually built by a single manufacturer, then some are sold to aftermarket companies, and they rebrand them with their own name. Also, many times aftermarket companies develop upgraded parts to solve design flaws or weaknesses in original parts.
Jan 24, 2021 at 8:11 PM
Avatar
ETERNALARIANNE
  • MEMBER
  • 203 POSTS
So I was driving it yesterday and it drove fine but as I got close to home the idle got a little rough and check engine light was on again. I plugged in the scanner when I got home and it was a single code: 45.

Should I replace the O2 sensor? Why would the idle be rough again with only code 45?
Jan 25, 2021 at 1:14 PM
Avatar
CARADIODOC
  • CERTIFIED EXPERT
  • 34,308 POSTS
1996 and newer models have three-digit diagnostic fault codes that get real specific, and the computer can tell which cylinder is misfiring. On older models, misfires can't be detected, but you can feel them. Only the results of the misfire might set a fault code. In this case you have a properly-working oxygen sensor that is reporting a rich condition.

Spark-related misfires usually set a fault code for running too lean because the oxygen sensor detects the unburned oxygen in the exhaust, while you smell the unburned gas at the tail pipe. To set a fault code for a rich condition, the computer is actually detecting a failure to switch to a lean state about twice per second, which is what is normal.

You need to look for things that could introduce too much fuel to go with the volume of incoming air. Fuel pressure that's too high could be caused by a blocked fuel return line to the gas tank. GM had a big problem with leaking fuel pressure regulators on some of their truck engines. The gas leaked into the vacuum hose, then went right into the engine. That's less common on car engines.

Look for a cracked vacuum hose going to the MAP sensor. That would cause a vacuum leak and high or erratic idle speed, and it would falsely tell the computer the engine is under load, thus needing more fuel. Starving for just a little fuel will cause hesitation and stumbling problems right away. A little too much fuel won't be noticed in engine performance. It takes a considerable amount of too much fuel before you see it as misfires and fault codes.
Jan 25, 2021 at 9:14 PM
Avatar
ETERNALARIANNE
  • MEMBER
  • 203 POSTS
I haven’t had a chance to check the vacuum lines yet due to rain, but now it’s having more issues.

I drove it to the dump a few miles up the road and it drive fine. On the way back it shut off on me every time I stopped, and then again when I was turning into my neighborhood. It would crank right back up and go, no check engine light or anything.

Then when i finally got home and was pulling into my driveway it threw the oil light for a second then went away. I checked the oil it was fine, not low or anything. It was all weird. The idle is also surging again, even though it’s got a new IAC motor.
Jan 29, 2021 at 10:52 AM
Avatar
CARADIODOC
  • CERTIFIED EXPERT
  • 34,308 POSTS
This is where we really need a scanner to know what's going on. There's two things that will tell us. The first is to look at where the computer has set the idle air control motor to. Chrysler lists that as a "step" number from "0" to "256". GM uses the same part but they might list its setting as a percentage. It will be in some form that you can identify as how much the valve is letting air in by bypassing the throttle blade. If it's in "steps", step 32 is typical for a properly-running engine. With a single-cylinder misfire on a V-8 engine, around step 50 is what you might find. While watching that number, observe what happens to it in relation to actual idle speed. If idle speed goes up, but the step number goes down, the computer sees idle speed is too high and is trying to bring it down, but without success, That could point to a vacuum leak. If you see idle speed go up at the same time the step number goes up, the computer is requesting that higher idle speed in response to something. Most commonly that has to do with temperature sensors, either intake air or coolant temperature.

The second thing is most scanners have a "record" feature that lets you record a few seconds of data when a problem occurs, then you can play it back slowly, later, to see what changed. Because that data passes through the scanner's memory, the recording actually begins a couple of seconds before you pressed the switch. Things to look for here include a loss of signal from a crankshaft or camshaft position sensor, idle steps that went up as the car slowed down, but engine speed didn't respond, possibly indicating an air passage plugged with carbon, or something else cutting out when the problem occurred. Cam and crank sensors often fail too briefly to be detected and set a fault code.

The MAP sensor is another good sensor reading to look at. That measures intake manifold vacuum which is an indicator of load on the engine. If vacuum drops unexpectedly, suspect vacuum leaks, or less-commonly, a failing sensor.

All car brands except Chrysler use a mass air flow sensor too on most engines. Those measure the weight of the incoming air flow. With this sensor, it's critical that there's no leaks in the fresh air tube between that sensor and the throttle body. Loose hose clamps and cracks in the tube can cause intermittent problems when the engine rocks back and forth. Similar to a vacuum leak, that will show up as the air volume has gone down because some of it is sneaking into the engine without going through the sensor. When that air isn't included in the measurement, fuel to go with that unmeasured air doesn't get included in the fuel metering calculations, resulting in a lean condition, and probably stalling.

Sensor defects become less suspect when you can restart the engine right away, as you described. A different problem that only GM had in their early years of front-wheel-drive cars was a lock-up torque converter that got stuck and failed to unlock. That would be the same as if you had a manual transmission and failed to push the clutch pedal when the car was coming to a stop. This was so common that a lot of mechanics simply unplugged the electrical connector at the transmission so the lock-up feature never occurred, and therefore, it couldn't stick engaged. You'd loose two or three miles per gallon, but the stalling no longer occurred. When that did occur, the lock-up clutch released when the engine stalled, so it could be restarted right away. Whatever caused that problem has been addressed, because it hasn't been a problem for a long time.

Another elusive cause of stalling is a leaking EGR valve. Many engines don't have one, but when they do, they can't be allowed to open at idle and low speeds as it will cause stalling or misfires and a rough-running engine. Often this can be identified by disconnecting and plugging the vacuum hose at the valve assembly so it never opens. That could identify a valve that's sticking open intermittently. With the vacuum hose disconnected, the valve won't open at highway speed, so it can't get stuck.

It's more common for a chip of carbon to get caught in the valve and allow exhaust gas to keep flowing into the engine. You won't notice that at high speeds, but again, at low speeds is when the stalling or rough-running shows up. That chip of carbon is typically going to break free and go into the engine, and therefore it's a one-time thing, or it's going to be permanently stuck and the valve will remain partially-open all the time. Neither of these really fits what you're experiencing.

The last thing I can think of is a lot of people seem to solve intermittent problems on GM vehicles by cleaning or repairing ground wires for the Engine Computer. All Chrysler Engine Computers have four ground wires. Two are "signal" grounds and two are "power" grounds. Power grounds are for things that draw a lot of current in pulses, not steadily. That mainly includes injectors, ignition coils, and relays and solenoids. "Signal" grounds are for sensitive circuits such as most engine sensors. All wires have some resistance, and in the case of those high-current items, when that current pulses on, it results in dropping a small voltage across the resistance in the wire. That might be as much as maybe a tenth of a volt which would have absolutely no effect on those injectors and ignition coils, but to drop that tenth of a volt on a sensor's ground wire would have a major effect on how the computer interprets its readings. To prevent that interaction is why separate ground wires are used for sensors. Chrysler uses a redundant or second ground wire for each one, just in case one develops a little corrosion or other problem.

Here's the diagrams for the plugs for your Engine Computer. I found five ground wires here, but they aren't necessarily two for each circuit. For example, they use a separate wire for the oxygen sensor, (green arrow in the second diagram), probably for the same reason as a slight voltage interference from other circuits would adversely affect the O2 sensor's readings. "Reference" or "reference low" are designations for ground wires.

Do not waste your time trying to use an ohm meter to check these wires. All it takes is one tiny strand still intact to get a good reading that way. Instead, the voltage on these wires must be measured while the engine is running. That's when current flows through them and is when any excessive or undesirable resistance shows up as a "voltage drop". Put the voltmeter on its lowest range. Sometimes the voltage readings will jump around a few hundredths of a volt due to stray magnetic interference, but typically those readings will be obviously too high when there's a problem in one of the wires.

One more thing fairly common on only GM vehicles is magnetic interference from the generator. This problem started in 1987 when they redesigned them and went from the world's second-best generator design to by far the worst. They develop huge voltage spikes that can destroy the internal diodes and voltage regulator, and interfere with computer sensor signals. The battery is the key component in damping and absorbing those spikes, but they lose their ability to do that as they age and the lead flakes off the plates. That battery is the reason for repeat generator failures. Four to six replacements in the life of the vehicle is not uncommon. To reduce that number, always replace the battery at the same time as you have to replace the generator, unless that battery is less than about two years old. It will work fine in an '86 or older model.

This generator problem becomes much worse if one of the six internal diodes has failed. That causes "ripple" voltage to be real high and greatly increases the likelihood of developing voltage spikes. Most professional charging system testers measure ripple voltage automatically on a relative bar chart from "low" to "high". In addition, with one bad diode, the most current the generator will develop under the "full-load" test is exactly one-third of its rated value. Thirty amps from the common 90-amp generator isn't enough to meet the needs of the electrical system under all conditions.

To identify engine running problems caused by the generator, start with a good, fully-charged battery, unplug the small connector on the side / back of the housing, then go on a short test-drive. If the generator is causing interference with sensor signals, the symptoms will clear up when it is disabled.
Jan 29, 2021 at 12:25 PM
Avatar
ETERNALARIANNE
  • MEMBER
  • 203 POSTS
I was checking some stuff this morning maybe this will help narrow it down.

Normally I have to give it some gas to crank it but the idle will be surging. But if I unplug the IAC motor it will fire right up without even having my foot on the pedal. But it will be idling super high and throw codes 35 and 64. If I plug the IAC back in while it’s running, the idle settles down and isn’t surging anymore.

I know 35 is the IAC, but 64 says it’s the MAP or EGR or O2 sensor. Does that help narrow anything down?
Jan 30, 2021 at 7:50 AM
Avatar
CARADIODOC
  • CERTIFIED EXPERT
  • 34,308 POSTS
35 - Idle air control sensor circuit fault
64 - Oxygen sensor right side lean exhaust indicated

Here's what we have listed for those code numbers: Code 35 is to be expected. The computer saw the break in the wiring when the idle speed motor was unplugged. As I mentioned earlier, these two-digit fault codes don't get very specific. They're only supposed to tell you which circuit you need to diagnose. They don't actually include a diagnosis.

When the engine starts, you'll notice engine speed goes real high, as in 1500 rpm, for a few seconds. That's called "idle flare-up". That lasts a lot longer on Fords and on newer vehicles, but on older GM and Chrysler products, it comes back down to normal idle speed within a few seconds. To accomplish that, the computer retracts the valve in the idle speed motor after the engine is stopped. Some models do that the instant the engine is stopped, and others do that when the ignition switch is turned on, just before cranking. It sounds like yours does that when the engine is stopped,. Once the valve is retracted to allow additional air to bypass the throttle blade, it can't extend to close that passage when you have it unplugged. Once the computer sees the wiring is disconnected, it will stop trying to adjust idle speed, but it can resume trying when the motor is plugged back in.
Jan 30, 2021 at 4:31 PM
Avatar
ETERNALARIANNE
  • MEMBER
  • 203 POSTS
When I crank it normally (with all sensors hooked up), it either starts way low like it’s about to shut off then surges up and continues surging up and down. I don’t get the “idle flare up” at all. Or it will not start at all unless I give it some gas with the pedal, then slowly let off until it gets to idle speed, but it still surges. It’s a coin toss which startup will occur, but it’s always those two variants.

If I unplug that IAC, it will fire right up without my foot on the pedal but the “idle flare up” never goes away, it stays running high and the check engine light comes on as expected.

That IAC is brand new good brand, so should we circle back around to wiring or continue checking other things like vacuum lines? I’m sorry for taking up so much of your time on this, I’m trying to get this car going without taking it to a garage.
Jan 30, 2021 at 4:43 PM
Avatar
CARADIODOC
  • CERTIFIED EXPERT
  • 34,308 POSTS
It's hard to know where to look without having scanner data to look at. This is exactly the problem cars would have had if it wasn't for the diagnostic fault codes to get us started. It's much worse on '96 and newer models. You could spend weeks checking each circuit if there weren't fault codes to tell you where to look.

The only other thing I can suggest is to remove the idle speed motor, or get a good used one from a salvage yard, and plug it in while it's laying out where you can watch it. Don't run the engine with the valve out as this will create a huge vacuum leak, but when a helper turns the ignition switch on, you should see that pintle valve retract. It should extend fully when the ignition switch is turned off.

There is nothing in the system to tell the computer where the idle speed motor is set, or adjusted to, other than it knows engine speed. Referring back to Chrysler's numbering system that I'm familiar with, lets say the computer sets the motor at step 50 in preparation for the next engine start. Once that is done, if you come along and tug on that valve fairly hard, you will be able to pull it out or squeeze it back in. The physical step position will have changed, but as far as the computer is concerned, it still assumes it is at step 50. Besides you moving the valve manually, the armature could be sluggish, or it might have even vibrated to some other step. Regardless of how it happened, it is out of sync with the computer. To prevent that, on every one of these I've played with, the computer runs that valve all the way out to step "0", then pulses it some more in case it didn't have time to get there. At that point it knows that valve has to be at step "0". From there it retracts it to, in my story, step "50", then sits there and waits until you want to start the engine. What you should see when you turn the ignition switch off is that valve will extend a lot, then retract part way. You can usually hear that if you have your head under the hood when your helper stops the engine. The computer knows now the valve is at step "0", and it knows it has opened it up enough to provide the idle flare-up. If you don't see that happen, that would explain the no flare-up you observed, but we'll have to figure out why.
Jan 30, 2021 at 5:10 PM
Avatar
ETERNALARIANNE
  • MEMBER
  • 203 POSTS
Okay, that actually makes a lot of sense. When I took out the old (cheap) IAC, it literally fell apart because the plunger had extended out so far it wasn’t even attached any longer and just pulled apart when I took the mounting screws out.

I’ll unscrew the IAC next time the weather is good and get my son to help me turning the ignition on/off so I can observe how the plunger moves and see if I can adjust it.
Jan 30, 2021 at 5:28 PM
Avatar
ETERNALARIANNE
  • MEMBER
  • 203 POSTS
Okay, so I managed to get out while the rain was stopped and removed the IAC and watched as the ignition was turned on/off. Nothing happened at all the plunger didn’t move either way. I unplugged it and was able to move the plunger in and out with my hands.

I put it all back together and now it won’t even start at all, even if I give it gas. I managed to get it start one time after a bunch of tries and it blew smoke everywhere and stank of gas. But it wouldn’t stay running once I took my foot off the gas. What have I done? All I did was literally remove the IAC and put it back in...


On a side note, I found this forum where they are talking about calibrating the IAC and even “relearning” the ECU for proper idling, but I think the notes imply it’s for 88 and above Chevy/Chrysler and mine is an 87: https://www.a-body.net/forums/showthread.php?5869-Setting-IAC-(Idle-air-control)-valve
Jan 31, 2021 at 6:49 AM
Avatar
ETERNALARIANNE
  • MEMBER
  • 203 POSTS
Okay, I let it sit awhile and now it cranks again (with giving gas) and idle is back to surging. After a bit it throws codes 35 and 45 same as before. I guess I just flooded it or something earlier.
Jan 31, 2021 at 9:22 AM
Avatar
CARADIODOC
  • CERTIFIED EXPERT
  • 34,308 POSTS
The idle relearn has been a real common issue for Chrysler products for a long time. It needs to be done any time memory power is lost to the Engine Computer, meaning the battery or the computer was disconnected. Fuel trim data and sensor personalities are relearned right away just like on any other brand, but relearning "minimum throttle" requires a specific set of conditions that let the computer know for sure your foot is off the accelerator pedal. Until that is done, idle speed will be too low and the engine may not start unless you hold the accelerator pedal down 1/4". It will also tend to stall at stop signs, and you won't get that idle flare-up at start-up. All that is required to meet the conditions for the relearn to take place is to drive at highway speed with the engine warmed up, then coast for at least seven seconds without touching the pedals. This goes back to those "idle steps" we've been talking about. When minimum throttle hasn't been relearned yet, the scanner will show "IAC steps" as "0".

When doing any service at the dealership that required disconnecting the battery, we were supposed to take a short test-drive to do that relearn, but it was also acceptable to simply inform the customer of the need to do so, especially if it was one of our regular customers or someone who easily understood the need to do so. There are some other manufacturers that have their own requirements for initiating the relearn of some things but those usually take place without you noticing or even knowing what those conditions are. I'm not aware of any such conditions for GM vehicles. Whenever I've replaced a battery in one, idle speed has always been normal right away.
Jan 31, 2021 at 1:38 PM
Avatar
ETERNALARIANNE
  • MEMBER
  • 203 POSTS
I actually attempted the steps for the relearn listed in the forum I linked to. Disconnect battery for 1+ mins, crank it without foot on pedal and immediately putting it in drive (with wheels blocked) and letting it idle for 10 mins. It never shut off but it was all over the place - good, then surging, then about to shut off, then surging again until the 10 minutes was up.

I then shut it off and tried cranking again as they instructed in the forum, but it would not start back up at all without giving it gas. But it’s back to surging again, same as before.

So the instructions in that forum didn’t work for my car (again, they seem to be for an ‘88+ year). I can try what you suggested - I’ll disconnect the battery to clear the ECM, then drive it and let it coast for a bit and see if it learns the idle properly.
Jan 31, 2021 at 1:54 PM
Avatar
ETERNALARIANNE
  • MEMBER
  • 203 POSTS
I’ve also read on the same forum that some of these celebrities have had their ECM reprogrammed at the dealer for “speed density” where it negates the MAF sensor and just used the temperature sensor and MAP sensor - https://www.a-body.net/forums/showthread.php?21558-Hard-Starting-and-Rough-Idle-1987-Celebrity

I don’t see the conversion sticker on mine so I don’t think it applies, so I’m still running on the original factory programming.
Jan 31, 2021 at 2:25 PM
Avatar
CARADIODOC
  • CERTIFIED EXPERT
  • 34,308 POSTS
I did keep seeing the references to the speed-density system on the online diagrams. That's the system Chrysler used where the MAP sensor is the biggest player in fuel metering calculations.

Disconnecting the battery in an attempt to clear something isn't the answer. That thought goes back to the mid '80s where GM had a real lot of trouble with their Engine Computers, and removing memory power had an effect on its performance later. Other than that, the whole idea is the computer learns the personalities of each sensor by comparing them and their operation to each other, then it constantly updates what it has in memory. The goal is to keep that memory alive, and to build on it, not erase it and start all over.

You might also try unplugging the mass air flow sensor to see what happens. The computer will detect that, set a diagnostic fault code, and turn on the Check Engine light, but one of the design considerations is when that happens, most computers will "inject" an approximate value, based on all the other sensor readings and engine performance criteria, and run on that. The idea is even though the engine might not run well, it will run to get you to a repair shop. In many cases the engine runs surprisingly well. The MAP sensor will take over as the main fuel metering calculation, as it is on Chrysler engines. I suspect the software modification you referred to involves telling the computer to ignore the missing mass air flow sensor.
Jan 31, 2021 at 3:37 PM
Avatar
ETERNALARIANNE
  • MEMBER
  • 203 POSTS
Okay, with the MAF unplugged it did fire right up without giving gas and it idled better but still surging ever so slightly (you would have to really be paying attention to notice it), although nowhere near as bad as it was before.

I let it idle for 5 minutes then took it for a drive. It was fine initially, but when I was coasting I could hear it really surging while idling, then it shut off on me once at a stop sign. Had to give it a bit of gas to fire up again (luckily nobody was behind me). When I got home I checked the codes: 23, 34, and 45. After I turned it off, I won’t crank again without giving it gas, same as before

I just replaced the MAF in this car with a rebuilt one as a precaution a while back, should I try putting the original back in or do you think the MAF is the issue at all?
Feb 1, 2021 at 1:34 PM
Avatar
CARADIODOC
  • CERTIFIED EXPERT
  • 34,308 POSTS
It's impossible to tell. We don't like throwing random parts at a problem because that is the most expensive and least effective way to diagnose something, plus, each one adds another variable to the problem. It would be better to spend your money on a professional diagnosis, or at least on visiting a mechanic who will let you look over his shoulder when he connects a scanner. We don't know what the idle steps are doing in relation to engine speed, and we don't know what sensor signal voltages the computer is seeing and responding to.

Ford had a common problem in the early '90s with their coolant temperature sensors developing erratic readings. Normally temperature sensors have extremely low failure rates because there's just one component inside them. This Ford problem was a notable exception. I saw this on a student's Taurus. The idle speed kept surging up and down. He checked everything we could think of, but it wasn't until we hooked up the scanner that we saw the coolant temperature sensor's signal voltage bouncing all over the place. At first we logically suspected corroded connector terminals, but once we knew what to look at, we found the sensor's resistance bouncing around with an ohm meter. That was a very unusual type of failure, but in this case it was due to a design or manufacturing flaw since it affected almost all of them. The solution was to replace the rather inexpensive sensor, but that would have been almost impossible to find without the scanner.
Feb 2, 2021 at 9:58 AM
Avatar
ETERNALARIANNE
  • MEMBER
  • 203 POSTS
On that note, the temperature sensor was just replaced along with the thermostat, but the idle was surging before that as well. I’ll try to let you know what happens, I’m going to reread some of our previous posts and circle back in a few things.
Feb 2, 2021 at 10:04 AM
Avatar
ETERNALARIANNE
  • MEMBER
  • 203 POSTS
Okay, based on some information I found on that same site I linked before, I took off the air intake and sprayed a 1/2 can of throttle cleaner into the throttle body while I revved the engine. Shut it off and let it sit for 5 minutes with battery unplugged. Then I hooked everything back up and let it run for 10 minutes with the wheels blocked and it in drive.

It seemed to idle fine for the first 5 mins, then the second 5 minutes it starts chugging way down until it almost shut off, then revved back up. But no surging. I shut it off and back on (had to give it gas this time to crank) and it ran fine for another 5 minutes until it started surging again.

I’ve checked all the vacuum lines, spraying throttle cleaner on all of the lines and connections and it never changed the idle so I assume no leaks. I noticed the cooling fan isn’t coming on at all even after idling for nearing 15 mins, even tho I’ve replaced the fan relay, temp sensor, and thermostat. If I jumper the two wires together on the relay plug, the fan comes on. Or if I unplug the temp sensor the fan will come one. Could that be what the problem is, something with overheating?
Feb 2, 2021 at 2:46 PM
Avatar
CARADIODOC
  • CERTIFIED EXPERT
  • 34,308 POSTS
Good observations, but unplugging the coolant temperature sensor is a common test we do to check if the cooling fan system is working. Doing so will be detected by the computer, and in response on most car models the computer turns on the radiator fan(s) in case the engine is running too hot. The fans will turn off a few seconds after the sensor is plugged back in, but a diagnostic fault code for that will stay in memory. There's different levels of defects as far as operation of the Check Engine light is concerned. Since some defects, such as a thermostat that doesn't let the engine get up to operating temperature, can have an adverse effect on emissions, most coolant sensor codes will turn on that warning light. On most car models the Check Engine light will turn off when the CTS is plugged in, or it will be latched on and will turn off the next time the engine is started.

Since the fan turned on when you unplugged the CTS, I wouldn't worry about it not turning on while driving. Even as far back as the early '80s, radiators are so efficient at dissipating heat, that some fans rarely need to run. Also, GM is pretty well-known to need their coolant to reach an uncomfortably-high temperature before the fan is switched on. That can be higher than 226 degrees.

I read quite often about our other experts recommending cleaning throttle blades to solve running problems, but I've never done that myself. I suspect there's better additives in gas today that makes that less common. That air passage around the throttle blade used to become pugged with carbon on Chrysler's Mitsubishi-built 3.0L engine, but I haven't seen that since the late '90s. That caused low idle speed and stalling at stop signs. I had well over 420,000 miles on my '88 Grand Caravan and only had to clean that passage once when the van was a couple of years old. That was a common service at the dealership up to the mid '90s, but no longer. I have a suspicion those better gas additives are also why cleaning throttle blades seems to be less common.

The good running for five minutes is another dandy observation. All of the engine sensors are in play the instant you start the engine, except for the oxygen sensor. That's called "open loop". It means the Engine Computer looks at all of those sensor readings to calculate the desired amount of fuel to go with the incoming air, then it assumes the fuel / air mixture is correct.

The computer first starts to look at the oxygen sensor readings when the coolant reaches a certain temperature. Oxygen sensors don't work until they reach about 600 degrees. Newer models have electric heaters inside them to get them up to working temperature much quicker, but on yours, it is assumed they'll be hot enough to be accurate when the coolant reaches that magic temperature. That's called "closed loop" when the O2 sensor's readings are added to the fuel metering calculations. The system could switch to closed loop in about five minutes after starting a warm engine.

In closed loop, the other sensors still are used to calculate fuel needs, but then the readings from the oxygen sensor are used to fine-tune fuel delivery. Typically, in extreme situations, the computer can add or subtract only up to ten percent from the fuel volume calculations. If more fuel is needed, you'd see that as a positive number on the scanner for "short-term fuel trim", (STFT). That number is constantly bouncing around and switching as you drive. You'll usually notice running problems if the computer can't adjust fuel beyond that ten percent. By the time it gets that bad, there are usually some other really obvious symptoms, so we don't spend a lot of time looking at fuel trim numbers.

When the computer sees it is constantly making the same fuel corrections over and over under the same driving conditions, it will move those short-term fuel trim numbers to the "long-term fuel trim", (LTFT) number. That is a value that starts out preprogrammed at the factory. By modifying that number and using that as a starting point, less adjustment has to be done in the STFT numbers while driving. The short-term numbers show what's happening right now. The long-term numbers show the amount of correction the computer needed to make over a longer time span. These numbers can only be viewed with a scanner. Normally we only look at them when artificially introducing lean or rich conditions to see how the oxygen sensor responds. A vacuum leak will make the system run lean.
Feeding propane into the intake air tube will create a rich condition.

To add to the confusion, oxygen sensors can't really report a rich condition. They only measure unburned oxygen in the exhaust. They don't measure unburned fuel. Once the system is in closed loop, the computer is constantly switching the fuel / air mixture between too rich and too lean about two times per second. While the exhaust has too much unburned oxygen, it is stored in the catalyst, then when there's too much unburned fuel, that mixes with that stored oxygen and is burned. (In '96 and newer models, a second O2 sensor right after the catalytic converter monitors what's coming out of the converter to be sure that exhaust has been cleaned up. On '95 and older models, it is just assumed that has taken place). The computer watches how long the exhaust gas is lean in relation to how long it isn't lean to figure out when it's rich.

Engine performance specialists look at those switching rates and fuel trim numbers to figure out if a running problem is caused by a fuel problem. It takes some rather extreme conditions before the computer will decide to set a fault code for "running lean too long", or some similar problem. A vacuum leak will do that, but so will a spark-related misfire. This gets confusing too, because with a misfire, the unburned oxygen is what gets detected by the oxygen sensor, but it's the unburned gas we smell at the tail pipe.

Since we're still looking for this surging or idle speed problem, also consider the effects of a stretched timing chain, especially at higher mileages. Many engine models have knock sensors that react to a timing chain slapping against the housing. That causes spark timing to be retarded momentarily and can look like surging. A more elusive problem can be caused by worn bushings around the shaft in a distributor. When the main spark timing sensor is in the distributor, that wobbling shaft will cause spark timing to bounce around. Spark timing isn't really advanced at higher engine speeds like it was on carbureted engines. Those had fly weights that flung out and turned the top half of a two-piece shaft. When the engine uses crankshaft and camshaft position sensors, you can't wait for a signal pulse, then have the computer fire an ignition coil a few milliseconds before that pulse occurred. Instead, they're set to start out with lots of timing advance, then the computer waits a calculated period of time before it fires a coil or injector. To advance the timing at higher engine speeds, it waits less time after the sensor's pulse to fire those circuits.

With a distributor, the computer just fires the ignition coil when it's told to do so, then it relies on the adjustment of that distributor to assume park is occurring at the right time. To see the effects of a wobbling shaft, you'd find that by watching the timing marks with a timing light. When the computer is in charge of adjusting spark timing, you'll see that as a number on the scanner. The slapping timing chain will be detected by the knock sensor and a corresponding change in timing will show up. With a distributor, a sloppy timing chain will cause the camshaft to be out-of-sync with the crankshaft, and that will also bounce around. The distributor is geared off the camshaft, so it will bounce around too.
Feb 2, 2021 at 5:23 PM
Avatar
ETERNALARIANNE
  • MEMBER
  • 203 POSTS
Thanks for all the info. Does this car even have a distributor since it’s fuel injected? I thought hose had an ignition coil? What would recommended as the next course of action?
Feb 2, 2021 at 5:35 PM
Avatar
CARADIODOC
  • CERTIFIED EXPERT
  • 34,308 POSTS
My service information shows the common HEI distributor, but at some point they switched to three individual ignition coils, each firing two cylinders. I don't know which year it was that they switched systems. If you have a distributor, it will have a really large cap with four screws to push down and turn to remove it. Older engines had the ignition coil built into that cap, but others had a single coil mounted on the engine.

The early distributors had an ignition module inside the under the cap. This was a really nice, totally self-contained system. Service involved switching over the spark plug wires and one 12-volt feed wire when replacing the distributor. By around the mid '80s, they added another plug and more terminals on the ignition module. Its job was still to fire the ignition coil, but now that extra plug went to a computer inside the car. Unlike earlier versions that had fly weights on the upper half of the distributor shaft to advance ignition timing at higher speeds, with the computer, they started out with really advanced timing, then the computer calculated an amount of time delay between receiving a signal pulse from the pickup coil, to the time it commanded the ignition module to fire the coil. Timing was advanced by reducing the amount of delay time.

If you have three ignition coils, they'll be sitting side-by-side on top of the ignition module. To my knowledge, those systems didn't really have many problems, but timing advance is still handled the same way. You can't get a signal pulse from a sensor, then have the ignition module fire an ignition coil a few seconds before that pulse showed up. You have to get that pulse much too early, then build in a calculated wait-time before firing a coil or injector. With this system, since timing is controlled by a computer module, you can see that amount of advance on a scanner.

A sloppy timing chain will allow the camshaft to get out-of-sync with the crankshaft, and move around in relation to it. Engine performance specialists might use a graphing scope or scanner to watch the relationship between the signal pulses from the crankshaft position sensor and the camshaft position sensor.. They won't remain steady if the timing chain is worn.

Sloppy timing chains can also slap against the housing and be picked up by the knock sensor. That will cause ignition timing to be retarded momentarily. You'll also see that on a scanner as the listed timing advance bouncing around. This could often be felt as an uncomfortable, or at least noticeable surging while driving.

As for the best course of action, I really want to see what is shown on a scanner. The dealership scanner was called the "Tech2". You can find brand new ones on eBay for close to $300.00, last time I looked. Another member bought one a few months ago, and while he assumed it was made in China, it seemed to work to his satisfaction. These originally sold for a few thousand dollars. I have a Chrysler DRB2 and the newer DRB3 for most of my vehicles. If you added a plug-in card, the DRB3 will do emissions-related stuff on all car brands sold in the U.S., but only on '96 and newer models. Because of that, a lot of independent shops bought them. As a complete kit, they cost just over $6200.00, but I'm on real good terms with the dealership I used to work at, so they got them for me for much less.

What you might want to look into is a Snapon Solus Edge on eBay. My friend has one, and I liked it, so I bought one for my newer truck where the DRB3 is obsolete. One problem with the Solus Edge is it costs around $1000.00 per year to keep it updated to current vehicles, and you can't skip any years. If you find one on eBay updated to say, . . . 2012, that will have everything that was available for tests and features for your car. For a shop owner to buy it, he'd have to buy the 2013 update before he could buy the 2014 update, and so on. They only cost around $4000.00 new, not including European and Asian models, so it's a better deal to just buy a new model. That can work in your favor since the more out-of-date it is, the less value it will have to professionals. I've seen these selling for as little as $700.00. That's a real good deal if you can get enough use out of it.

I don't know what the Tech2 had for cables, but with the Solus Edge, you'll have to buy a second cable and the appropriate connector. The main one plugs into any '96 and newer model. They all use the same shaped plug under the dash. '95 and older GMs still had the plug under the steering column, but it's a rectangular design that is different from all other car brands. Those adapter plugs usually cost between five and ten bucks. Once you have that second cable, it's just a matter of buying the different adapters for any other car brand you want to work on.

Buying your own older scanner is by far the best way to go if you'll get enough use out of it, but you're still stuck with having to interpret the results. I haven't had a need to explore more than a fraction of what my scanners can do, but once you use one, you'll wonder why you waited so long to get one.

Autel is another brand that seems to be real popular. You can find various models at Harbor Freight Tools, and they're surprisingly inexpensive. You'd have to inquire as to what is involved and the cost to update them to the latest models every year.

If you can't justify the cost, or you're concerned about being able to make sense out of what is does and shows you, the most effective next step is to get a professional involved. I'd look for a smaller one-man shop like my friend's. He's always busy, but he is free to spend as much time as he chooses to on someone's problem, with no boss to answer to. The problem here is if they come up with a diagnosis, then you do what he suggests, there's no skin off his teeth if he's wrong. When you ask to have the problem repaired, the mechanic is obligated to find the solution, and you'll know it's solved when you pay the bill.

Be aware too a lot of mechanics who were familiar with an '87 model have retired or moved on, and many younger ones don't want to work on older cars. You might consider looking for a nearby community college with an Automotive program. We always had a few dozen people who would sit on a broken car until it fit what we were teaching because they understood the value of having live vehicles to work on. The kids are well-supervised and very responsible, but it can take a few weeks to get your car back. We charged ten dollars per hour for what the job was supposed to take, and we got parts at real good discounts, then marked them up ten percent to form a "breakage" fund in case we damaged something. This could be a very inexpensive alternative and you'll learn a much about the solution as the students do.
Feb 2, 2021 at 7:01 PM
Avatar
ETERNALARIANNE
  • MEMBER
  • 203 POSTS
I went ahead and replaced the O2 sensor with an AC Delco one, it was only $16.00. It needed it, that old one was black as soot and totally shot. But alas, it didn’t make a difference at all. It still surges when it warms up and throws code 45 rich exhaust intermittently.

I think I’m just going to bite the bullet and take it to a mechanic and let them hook up the diagnostic machine to it and see what’s wrong. Shouldn’t cost too much with it being an old car, no more than $40.00 to $50.00, I hope.
Feb 7, 2021 at 3:03 PM