Dec 13, 2020 at 3:04 PM
Number two cylinder misfire
2000 HYUNDAI ELANTRA
Advertisement
Other than that it drove pretty awesome, but the light started flashing and it threw that code.
When it was open loop fault it was running great. but it started up cold again and stayed in closed-loop and still has a misfire code. plus it's running pretty rough now.
Dec 13, 2020 at 5:54 PM
Advertisement
If it ran okay but then through the fault was that with the new coil or original? New plugs or the ones that were in it?
Dec 13, 2020 at 5:59 PM
New plugs, new coil, new wires and it still threw the cylinder 2 misfire code. but it still started up rough then i let it warm up to op temperature and then drove it and it was fine. but it said old fault, but i let it sit a while and tried again in closed loop. if that makes a difference and it ran rough. I would have to feather gas pedal to get it going.
Dec 13, 2020 at 6:08 PM
Remind you it has new fuel pump and filter and when it had a half a tank of gas I put additives in the tank to clean the exhaust and additives to clean the injectors. I'm thinking it might have been too much for half a tank of gas, but now I'm below an eighth of a tank. so I figured I'd put gas in it and see what happens then.
Dec 13, 2020 at 6:21 PM
Well, with a new coil and plugs the next step would be to actually flow test the injectors, or a test by swapping the one in cylinder 2 over to another cylinder. That would also let you look at the part number and see which ones it has in it. You already did the compression test so I would say the valves and such are okay. Not much else that can cause a misfire left.
Dec 13, 2020 at 7:02 PM
Well, after everything i have done to that vehicle the #2 misfire is persistent and always comes back. so it has to do with that cylinder i'm guessing. When i check the injector, even if it's working does that mean it can still be clogged because it has that same distinct noise just like the others when i check them.
Dec 14, 2020 at 8:33 AM
I pulled #2 plug and it has gas all over the end of it but the porcelain is black meaning it may be running rich. What i am asking is, can an injector dump too much gas in that particular cylinder? Would i need another injector or o rings? I am going to do the injector swap today to make sure.
Dec 14, 2020 at 9:59 AM
Okay, if the plug was wet that injector is likely bad. The black is from excess fuel and it sounds like it is sticking open. OEM number for the injectors for the 2.0 is 35310-23210.
So I think you found the culprit. Because the other plugs looked dark as well I'm going to say someone stuck a set of salvage yard injectors into it and were not real particular about what part they used. Then one of them failed and is dumping a lot of extra fuel into the engine and that is also why the trims are so high, it is trying to lean out the mix because of the extra fuel. I would probably replace all 4 with the correct part numbers and do an oil change as it's very likely the oil now has a lot of gas in it.
So I think you found the culprit. Because the other plugs looked dark as well I'm going to say someone stuck a set of salvage yard injectors into it and were not real particular about what part they used. Then one of them failed and is dumping a lot of extra fuel into the engine and that is also why the trims are so high, it is trying to lean out the mix because of the extra fuel. I would probably replace all 4 with the correct part numbers and do an oil change as it's very likely the oil now has a lot of gas in it.
Dec 14, 2020 at 2:23 PM
That must be where my excessive gray or white smoke is coming from through the exhaust.
Dec 14, 2020 at 3:35 PM
That would do it. If even one injector is dumping fuel it will signal that the engine is running rich and try to lean it out. You mentioned some cleaner in the fuel, it's possible the cleaner did it's job and flushed the dirt out of the system and it got stuck in the injector and is preventing it from sealing, It would still click and open but because of the fuel pressure even being open half the thickness of a hair will cause it to flood out.
However as the injector you pulled has the wrong number it's likely a combination of things all coming together. The plugs you put up earlier all showed signs of running rich an if the problem was only the single cylinder then only that cylinder would be carbon coated. At this point I would opt for replacing the injectors, If you had a way to flow test them I'd go that way but a flow bench isn't a common item in most places. Plus with the cost of a set of 4 new injectors the testing would cost more than replacing.
However as the injector you pulled has the wrong number it's likely a combination of things all coming together. The plugs you put up earlier all showed signs of running rich an if the problem was only the single cylinder then only that cylinder would be carbon coated. At this point I would opt for replacing the injectors, If you had a way to flow test them I'd go that way but a flow bench isn't a common item in most places. Plus with the cost of a set of 4 new injectors the testing would cost more than replacing.
Dec 14, 2020 at 4:24 PM
I took the fuel rail and the injectors out and number one cylinder injector is the one that's dumping gas. how can that make number 2 cylinder misfire? anyways, I'm going to try to clean this injector and get it to close because these injectors cost $117.00 a piece.
Dec 15, 2020 at 9:56 AM
In any case i went ahead and cleaned them and got the injector unstuck and i'm going to soak them in a little transmission fluid and see if i can reuse them temporarily until i can get new ones.
Dec 15, 2020 at 11:58 AM
I would suspect that more than one is flowing fuel. I would clean all 4 if you can and then see if they are sealing, look at the O-rings real close as well. I see sets of 4 of the OEM part number for under $150.00 online. Take a look at Rock Auto if interested. As for number one causing a misfire code in number two, that could happen if the firing order was different but I suspect you have more than one injector acting up.
Okay, that sounds like a plan, If you have a way to cycle them like an injector tester to see if they act up in use you might find a couple are binding.
Okay, that sounds like a plan, If you have a way to cycle them like an injector tester to see if they act up in use you might find a couple are binding.
Dec 15, 2020 at 12:08 PM
Instead of soaking them overnight I went ahead and put them back in the car and the car is running great after I clean them all and made sure they weren't stuck open. When I took it for a test drive no misfire codes came up at all. so I suspect that the injectors are doing their job now, but whenever I hold my foot on the brake and put it in Drive it'll start lunging forward on me and i would just tap the gas and it would quit. do you know what that could be caused from?
Dec 15, 2020 at 1:20 PM
Do you think the IAC valve could be causing that to happened or maybe the throttle position sensor?
Dec 15, 2020 at 1:21 PM
Great to hear it runs. okay, it looks like you answered your own question about the TPS. If your scan tool can graph the data you can watch the TPS voltage and slowly press the pedal down. If it's got an issue you should see the voltage drop out, just go very slow as the data has to go through the network and that time lag can hide a momentary drop.
Dec 15, 2020 at 6:09 PM
I will try that and thank you very much for all your help and advice. I will get back with you when i get results from a new TPS. sensor
Dec 16, 2020 at 5:03 AM
Now i am getting a p1586. i put a new TPS on it and it's doing the same thing. but now it roars around 1,500 RPM's and runs straight but if i put it in drive it shake and lunges like it wants to go. I know the code has something to do with computer but I don't know how to diagnose it.
Dec 17, 2020 at 4:21 PM
Right now it's running about 800 RPM's. if I Stomp the gas a little bit the tachometer will go down to almost zero and then shoot back up 800 RPM's.
Dec 17, 2020 at 5:16 PM
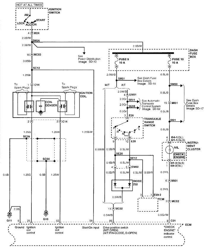
P1586 Encoding Signal Not Rational - MT/AT Encoding. IE the ECU doesn't know if you have a manual transmission or an automatic. I'm thinking you have a "parts" car. They took various bits from one car and tossed them onto this one to make a runner. Very possible that engine and ECM came from a manual transmission vehicle and now it doesn't know it's running an automatic. Look at the wiring diagram attached and you will see the "drive position switch" connection. Check the two fuses listed (9 and 10) and see if either is blown. Then look at pin 86 on the ECU. Should be a White wire with black stripe. On an automatic that wire should have battery voltage when the transmission is in park or neutral. The rest of the time it should get nothing. That could be the cause of the idle and lurching as the ECU doesn't know what to do.
Dec 17, 2020 at 6:51 PM
Do you by chance know the location of these two fuses?
Dec 18, 2020 at 4:00 AM
Should be in the fuse panel in the dash.
Dec 18, 2020 at 4:10 AM
Number 9 and 10 fuses were okay and I followed the white wire with black stripe up to the throttle position sensor and I back probed the connector. If its not the correct way by all means tell me but the wire was getting 5.08 volts running in park. I didn't know if i needed to check with car running or shut off.
Dec 18, 2020 at 8:53 AM
Different wire. The white with black you need should be from the transmission park neutral switch up to the ECM, it feeds battery voltage from fuse 9 to the TR switch which then tells the TCM which gear you are in for starting and then goes up to the ECM and through a diode set and that tells the ECM if you are in park or neutral. For the rest of the gears it sends no voltage to the ECM. The signal to the ECM is on pin 86, To test it the easy way you can use a test light connected to ground and stick a pin through the insulation on the wire that you can seal with a dab of glue or liquid tape. With the key in the on position that wire should have battery voltage when the transmission is in Park or Neutral. In all other gears the light should stay off. If it doesn't come on at all you have a broken or disconnected wire, if it stays on in all gears it is shorted somewhere to power. Use the meter and see what voltage it is at.
Dec 18, 2020 at 11:53 AM
The connector doesn't have any numbers on it and I only found a few white wires with black stripes and if that wires supposed to be in that connector like the attachment you sent me it's not there.
Dec 18, 2020 at 3:21 PM
It should be 3 pins in on the end in position 86. If it's not there then that is the problem and it will need to be fixed to cure that code and likely make it run better as well. That wire should be there on both the manual and the automatic cars. Could you take a picture of that connector up close on each end and post it please? The diode Z02 that feeds the wire should be in or near the EM02 connector circled in the image, it will have Black wire w red stripe and a Blue wire with white stripe in one side and the White wire with black stripe out the other. If that is there it would be possible to run a wire or trace the wire that comes out and see where it goes.
Dec 18, 2020 at 5:44 PM
I will try that and the trouble code for the TPS came back. so i don't know if it's that or something else tripping that code.
Dec 19, 2020 at 10:05 AM
When i got the TPS they gave me the throttle body too and told me not to separate because I will mess it up. so is that true? The auto part store sales the TPS separate and i need to get one soon. I'm just confused as to why he would say that.
Dec 19, 2020 at 10:44 AM
Both throttle body look alike except one thing and that's a tube exiting the side with a cap on it and the other having the same tube but a rectangular pin coming out of it for like a ground hook up. I'm not sure if it matters but could one throttle body be for a manual transmission and the other for automatic? The tag said the throttle body came off of a 96 model Hyundai.
Dec 19, 2020 at 10:51 AM
The ECU for your car should have a large single connector for the wiring harness. The part number should be 39150-23956 or 39150-23951 as in the first image depends on the emission package. It is inside the car up under the dash.
The unit you are showing is the Transmission Control Unit. By the part number it is the correct unit for a 2000 at least.
The unit you are showing is the Transmission Control Unit. By the part number it is the correct unit for a 2000 at least.
Dec 19, 2020 at 7:30 PM
I haven't gotten to that wire yet. it's a booger to get to. anyways, I started messing around under the hood and so happened to unplug the mass airflow sensor and the car started running pretty straight and if I plug it in it will shut off. so any thoughts?
Dec 20, 2020 at 9:13 AM
That is due to the engine switching to a default programming with the MAF unplugged. However it's possible the MAF does have a problem, they can skew a bit and still not set a code. Normally they will set a P0102 or P0103 if they are out of range.
This is the testing for the MAF-
1. If the engine stalls occasionally, start the engine and shake the MAF sensor harness. If the engine stalls, check for poor contact at the MAF sensor connector.
2. If the MAF sensor output voltage is other than 0 when the ignition switch is turned on (do not start the engine). Check for the faulty MAF sensor or ECM.
3. If the engine can be idle even if the MAF sensor output voltage is out of specification, check for the following conditions:
Disturbed air flow in the MAF sensor, disconnected air duct, and clogged air cleaner filter.
Poor combustion in the cylinder, faulty ignition plug, ignition coil, injector, and incorrect comparison.
4. Though no MAF sensor malfunction occurs, check the mounting direction of MAF sensor.
This is the testing for the MAF-
1. If the engine stalls occasionally, start the engine and shake the MAF sensor harness. If the engine stalls, check for poor contact at the MAF sensor connector.
2. If the MAF sensor output voltage is other than 0 when the ignition switch is turned on (do not start the engine). Check for the faulty MAF sensor or ECM.
3. If the engine can be idle even if the MAF sensor output voltage is out of specification, check for the following conditions:
Disturbed air flow in the MAF sensor, disconnected air duct, and clogged air cleaner filter.
Poor combustion in the cylinder, faulty ignition plug, ignition coil, injector, and incorrect comparison.
4. Though no MAF sensor malfunction occurs, check the mounting direction of MAF sensor.
Dec 21, 2020 at 7:06 AM















