fuel pump relay?

1993 FORD RANGER
100,000 MILES • 3.0L • 4 CYL • 2WD • AUTOMATIC
Avatar
SHORTYDAWG
  • MEMBER
  • 41 POSTS
Using test light at fuel pump relay. I have power from fuse but when I turn on ignition I am suppose to have a 2 second light. i have nothing. what's the diagnosis? please help!
Nov 21, 2019 at 12:06 PM
Advertisement
Avatar
ASEMASTER6371
  • CERTIFIED EXPERT
  • 52,796 POSTS
Good afternoon,

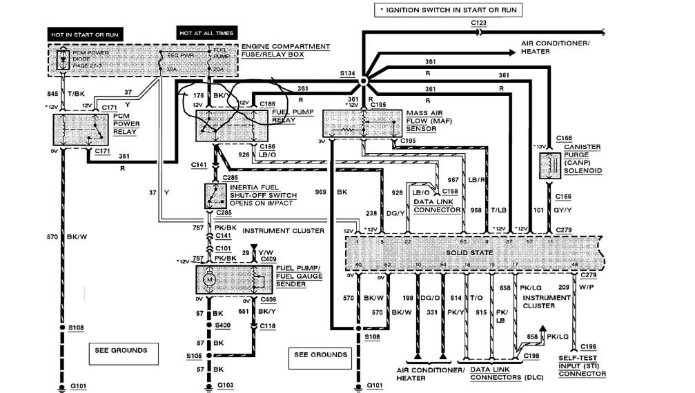
At the relay, you should have 2 wires with battery voltage with the key on. The black/yellow wire and the red wire.

The ECM grounds the control side for 2 seconds with the key on for the prime cycle.

The light blue/orange wire is what goes to the ECM for grounding.

Roy
Nov 24, 2020 at 8:14 AM
Avatar
SHORTYDAWG
  • MEMBER
  • 41 POSTS
Thanks. my problem is a bought a fuel pump trying to diagnose the problem. I bought it online cheap not the whole sending unit just the pump. I got it running for 10 minutes shut it off put tank back in straps. doesn't run again. so I dropped tank again checked everything nothing I could see wrong. Started with relay have power constant from black and yellow with test light, but when I check the blue and orange I should get a 2 second light when I turn ignition on, but I don't. any ideas? Thanks so much you are appreciated!
Nov 24, 2020 at 8:14 AM
Advertisement
Avatar
ASEMASTER6371
  • CERTIFIED EXPERT
  • 52,796 POSTS
Is the red wire at the fuel pump have voltage?

The blue/orange is a ground wire, not a power wire.

Does the relay click when you turn the key on for 2 seconds?

Roy
Nov 24, 2020 at 8:14 AM
Avatar
SHORTYDAWG
  • MEMBER
  • 41 POSTS
Okay, my relay may be wired wrong I have 85 red 86 blue orange 87 double green 30 black and yellow it goes to fuse hot always.once again thanks so much. been trying to figure this out for a month and don't want to buy another pump for nothing .
Nov 24, 2020 at 8:14 AM
Avatar
ASEMASTER6371
  • CERTIFIED EXPERT
  • 52,796 POSTS
Okay, 86 goes to the ECM. That is the ground.

85 is red and should have power with the key on.

Does the relay click when you turn on the key?

Roy
Nov 24, 2020 at 8:14 AM
Avatar
SHORTYDAWG
  • MEMBER
  • 41 POSTS
Okay, thanks. it has gotten dark. I will check tomorrow. thanks so much for the information. I will be on tomorrow..have a wonderful day Mr. Roy. I'll check with you tomorrow.
Nov 24, 2020 at 8:14 AM
Avatar
ASEMASTER6371
  • CERTIFIED EXPERT
  • 52,796 POSTS
You are welcome.

https://www.2carpros.com/articles/how-to-check-an-electrical-relay-and-wiring-control-circuit

always glad to help.

Keep us updated.

Roy
Nov 24, 2020 at 8:14 AM
Avatar
SHORTYDAWG
  • MEMBER
  • 41 POSTS
Okay, I'm back on. before I do anymore troubleshooting I need to make sure my relay is wired right so I have 85 red wire 86 lt blue and orange 87 two wires into one green and yellow and 30 black and yellow hot from fuse.is this right and what does each wire go to.thanks again when I find out my relay is wired right I will go from there.once again you help is greatly appreciated.
Nov 24, 2020 at 8:14 AM
Avatar
ASEMASTER6371
  • CERTIFIED EXPERT
  • 52,796 POSTS
Yes, that is correct.

The blue/orange goes to the ECM for grounding.

The green/yellow goes off to the interia switch.

The power wires come from the fuse block for power.

Roy
Nov 24, 2020 at 8:14 AM
Avatar
SHORTYDAWG
  • MEMBER
  • 41 POSTS
Okay, wires are in order when I test for power with test light I have power from black and yellow constant. I checked blue and orange wire. however, by cycling my ignition left on I have nothing.
Nov 24, 2020 at 8:14 AM
Avatar
ASEMASTER6371
  • CERTIFIED EXPERT
  • 52,796 POSTS
Okay, what about the red wire? It requires power with the key on?

Roy
Nov 24, 2020 at 8:14 AM
Avatar
SHORTYDAWG
  • MEMBER
  • 41 POSTS
I have nothing with key on cycle it a few times. I have no light on test light.
Nov 24, 2020 at 8:14 AM
Avatar
ASEMASTER6371
  • CERTIFIED EXPERT
  • 52,796 POSTS
Okay.
Nov 24, 2020 at 8:14 AM
Avatar
SHORTYDAWG
  • MEMBER
  • 41 POSTS
Okay, I got power to red wire for two seconds. my battery is low. I hooked charger to it that's when I got power to red wire 2 seconds. could this be as simple as a bad battery? but I still getting nothing at pump. as I said before I changed pump not whole unit bought it online and yes I bought cheapest they had. truck cranked up and idled fine. I went to strap tank back up of course a lot of moving tank and clip to pump around and haven't had no fuel since.
Nov 24, 2020 at 8:14 AM
Avatar
ASEMASTER6371
  • CERTIFIED EXPERT
  • 52,796 POSTS
Check the wire while cranking.

roy
Nov 24, 2020 at 8:14 AM
Avatar
SHORTYDAWG
  • MEMBER
  • 41 POSTS
And now I can't get power again to red wire for 2 seconds again.
Nov 24, 2020 at 8:14 AM
Avatar
ASEMASTER6371
  • CERTIFIED EXPERT
  • 52,796 POSTS
Check it back at the power relay right next to the fuel pump relay. Check the diagram.

Roy
Nov 24, 2020 at 8:14 AM
Avatar
SHORTYDAWG
  • MEMBER
  • 41 POSTS
Okay, I have three relays EEC power relay A/C wot relay and fuel pump relay.
Nov 24, 2020 at 8:14 AM
Avatar
ASEMASTER6371
  • CERTIFIED EXPERT
  • 52,796 POSTS
Power relay.
Nov 24, 2020 at 8:14 AM
Avatar
SHORTYDAWG
  • MEMBER
  • 41 POSTS
Okay, Mr Roy. I have power at EEC relay, I have constant power to fuel pump relay. however, I have no power to red wire for 2 seconds. I got it for a minute and now nothing .thanks for being patient with me. I feel this is a simple wire problem but I can turn a wrench better than trace electrical. lol But I will follow directions.
Nov 24, 2020 at 8:14 AM
Avatar
ASEMASTER6371
  • CERTIFIED EXPERT
  • 52,796 POSTS
The red wire comes from the relay. With key on it should have power

If it doe not check the fuse in the diagram for power on both sides.

Roy
Nov 24, 2020 at 8:14 AM
Avatar
ASEMASTER6371
  • CERTIFIED EXPERT
  • 52,796 POSTS
No, you do not have power to the relay. That is the red wire.

Did you check the fuse in the diagram I sent you in the beginning? Please check that. The yellow wire needs battery voltage.

https://www.2carpros.com/articles/how-to-check-an-electrical-relay-and-wiring-control-circuit

Roy
Nov 24, 2020 at 8:14 AM
Avatar
SHORTYDAWG
  • MEMBER
  • 41 POSTS
Yes sir, seems I have power at EEC and dioxide and 30 on pump constant still no power to red wire cycle key or trying to crank.thanks for helping this wiring can get a litte frustrating, lol. thanks for your patience once again.
Nov 24, 2020 at 8:14 AM
Avatar
ASEMASTER6371
  • CERTIFIED EXPERT
  • 52,796 POSTS
Do you have power to the tan/black wire?

Roy
Nov 24, 2020 at 8:14 AM
Avatar
SHORTYDAWG
  • MEMBER
  • 41 POSTS
Yes sir.
Nov 24, 2020 at 8:14 AM
Avatar
SHORTYDAWG
  • MEMBER
  • 41 POSTS
I have even tried jumper from 30 black and yellow to 87 double green and nothing and know 30 is hot.
Nov 24, 2020 at 8:14 AM
Avatar
SHORTYDAWG
  • MEMBER
  • 41 POSTS
Tan and black eec has power when ingnition is on
Nov 24, 2020 at 8:14 AM
Avatar
ASEMASTER6371
  • CERTIFIED EXPERT
  • 52,796 POSTS
It sounds like you either have a bad relay or you have a wiring issue such as the ground for the power relay.

Roy
Nov 24, 2020 at 8:14 AM
Avatar
SHORTYDAWG
  • MEMBER
  • 41 POSTS
Can I just rewire from relay to fuel pump clip? if so how?
Nov 24, 2020 at 8:14 AM
Avatar
ASEMASTER6371
  • CERTIFIED EXPERT
  • 52,796 POSTS
No the red wire controls more than the fuel pump.

Roy
Nov 24, 2020 at 8:14 AM
Avatar
SHORTYDAWG
  • MEMBER
  • 41 POSTS
Okay, so best way is to invest in ohms meter and check? I'm feeling like it is a ground issue and it's as simple as a bad wire.because truck was intermittent start as I said I bought cheap pump still had problem with fuel delivery, but had it running shut it off put tank back up and of course it was a little bit of a pain. after it was all put back together it had same problem.i really think it's under power distribution box. But such a cluster don't know where to start.once again thanks so much I know this has been a pain.but I'm not giving up lol it's something simple in the wiring just such a cluster lol.
Nov 24, 2020 at 8:14 AM
Avatar
ASEMASTER6371
  • CERTIFIED EXPERT
  • 52,796 POSTS
You need to get the red wire hot again for it to work. That is going to mean testing at the power relay.

Roy
Nov 24, 2020 at 8:14 AM
Avatar
SHORTYDAWG
  • MEMBER
  • 41 POSTS
Okay Mr. Roy, I'm going to go at it again.i only have a test light for now yesterday I did get power to red wire once as I'm thinking this is of course the problem I've had since day one I can see a cut in the black and white wire at power relay nothing bad just a small nic in wire looks fine doesn't seem broken or anything we know it's a wire problem .so I'm going back out to run test keep in mind I only have a test light also I tried the jumper thing from 30 to 87 no power to pump which according to my research should had pump fire up but no.so throw some more test at me and I'll run them and keep you informed of the outcome.once again thanks for your patience.i know with your help we will solve this.once again keep in mind I only have a test light.ready for tests. lol
Nov 24, 2020 at 8:14 AM
Avatar
SHORTYDAWG
  • MEMBER
  • 41 POSTS
I have power to yellow constant.tan and black has power with ignition on.
Nov 24, 2020 at 8:14 AM
Avatar
ASEMASTER6371
  • CERTIFIED EXPERT
  • 52,796 POSTS
Okay, if the tan/black has power with the key on, then the relay should energize and connect power to the red wire to the fuel pump relay.

The only reason it would not is if the relay is bad or the ground is bad or the black/white wire.

Roy
Nov 24, 2020 at 8:14 AM
Avatar
SHORTYDAWG
  • MEMBER
  • 41 POSTS
Okay Mr Roy, I'm back I have power to black and yellow and I'm getting power to the red wire when ignition is on, but it does not go out it stays hot until I turn key off. thanks and happy holidays.
Nov 24, 2020 at 8:14 AM
Avatar
ASEMASTER6371
  • CERTIFIED EXPERT
  • 52,796 POSTS
Okay, that is supposed to do that with the red wire.

Was there any other power at the relay? I know you said the black/yellow but any other wires?

Roy
Nov 24, 2020 at 8:14 AM
Avatar
ASEMASTER6371
  • CERTIFIED EXPERT
  • 52,796 POSTS
Okay. The SMEC is what controls the ASD relay. It has total control of the peration.

Looks like you need a SMEC and a relay.

I attached rock auto. You need the number off the old one to match it up.
Nov 24, 2020 at 8:14 AM
Avatar
SHORTYDAWG
  • MEMBER
  • 41 POSTS
No other wires are hot. a fuel pump relay black and yellow hot constant and red hot when ignition is on. What is a SMEC and ASD relay? I only have 3 relays fuel pump relay EEC power relay and ac /wot relay.
Nov 24, 2020 at 8:14 AM
Avatar
ASEMASTER6371
  • CERTIFIED EXPERT
  • 52,796 POSTS
The smec is the ECM.

What relay are you testing? The color of the wires indicates the ASD or power relay. It is listed in the diagram I sent you.

Roy
Nov 24, 2020 at 8:14 AM