Apr 4, 2020 at 3:35 PM
no starter operation?
1999 JEEP GRAND CHEROKEE
Advertisement
i tested the 2 circuit breaker i found electricity and they are okay. i have continuity with my ohm tester , the cluster is working all over sudden , don't know what i did , only cleaned the relays inside. i ran the code reader the only reading is P0753 don't know what that means.but the yellow key appears but no check engine light. i broke the flasher relay by pulling it , still not start.
Whenever I turn the key at normal speed in the vehicle does not start. t however, if I slowly turn the key into position it starts up no problem. I checked the relay and it’s not relay. What could this be?
Aug 31, 2020 at 12:50 PM
(Merged)
Advertisement
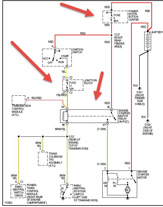
I removed the starter tested starter at advance its worked on the bench I replaced ignition switch still nothing i tried jumping it off nothing can here starter relay clicking swapped relay nothing tried moving gear selector to natural nothing could the crank sensor be the prob or nss switch and were is the neutral safety switch located.
Aug 31, 2020 at 12:51 PM
(Merged)
Are you sure you're hearing the starter relay click? The automatic shutdown (ASD) relay will be clicking too. The crankshaft position sensor has nothing to do with the starting system.
A common problem is the neutral safety switch. You might try bypassing the starter relay to verify the rest of the system works. Do that by removing the cover from the starter relay, installing it that way, then squeezing the movable contact, or you can use a piece of wire or stretched out paper clip to connect terminals 30 and 87 in the socket.
A common problem is the neutral safety switch. You might try bypassing the starter relay to verify the rest of the system works. Do that by removing the cover from the starter relay, installing it that way, then squeezing the movable contact, or you can use a piece of wire or stretched out paper clip to connect terminals 30 and 87 in the socket.
Aug 31, 2020 at 12:51 PM
(Merged)
I have a 1999 jeep grand cherokee limited 4.7l quadra drive it will NOT start with the key I have to get under the hood in the fuse box take out the starter relay switch and use a wire to start my jeep anybody kno what could be wrong? ? My turn signals don't work nor do my reverse lights. My 4 way hazards work tho. We have tried everything and i don't know what else to do or what could cause it to do this I need help asap. I really appreciate it thank you!
Apr 12, 2021 at 5:35 PM
(Merged)



